wat een geheim agent toch allemaal niet moet doen om incognito op zijn werk te verschijnen
Zo kan het ook natuurlijk.Wuursj schreef op woensdag 18 maart 2020 @ 11:00:
[...]
Hier ongeveer gelijke situatie: 2 badkamers waarvan een met een bad dat waarschijnlijk niet veel gebruikt gaat worden als bad (wel als douche). Ik heb gekozen voor één losse Warmtepompboiler en om de afname kant te beperken door 5l/min douche koppen (geen regen douche dus) en een douche WTW. Die vergroten in feite je boilervat maar nemen geen/nauwelijks ruimte in.
Daarnaast hou ik ruimte en leg ik alvast bekabeling voor een 11kw doorstroom verwarmer. Mocht het warme water iets meer dan incidenteel op zijn, kan ik er nog zo een ophangen. Die zijn goedkoop in aanschaf, nemen weinig ruimte in en wordt als het goed is toch maar weinig gebruikt dus maakt die COP=1 minder uit.
Hoe sluit je de doucheWTW aan
Bij het gebruiken van lage boilertemperaturen zal de eerste optie niet zo heel veel nut hebben omdat er amper koud water wordt bijgemengd namelijk.
De 2e optie is bij een (WP) boiler de mooiste, maar qua installatie wel weer de lastigste in bestaande bouw, omdat het boilervat vaak niet in de badkamer staat.
'De getallen die genoemd zijn, zijn wel iets anders bij een WPboiler als 'warmwatertoestel' denk ik. De koud waterkraan is zoals je zegt wat minder effectief door erg weinige bijmenging. Die is nu al klein bij mij met CV op 60 graden.
Qua aansluitingen: de douche wtw hang ook niet in de badkamer maar in de verdieping er onder.
[ Voor 46% gewijzigd door Wuursj op 18-03-2020 12:04 ]
droogworst - rookworst - leverworst - salamiworst - knakworst - bokworst - boterhammenworst
Bij 2 douches moeten dan wel beide afvoeren door dezelfde DWTW.Wuursj schreef op woensdag 18 maart 2020 @ 11:51:
@Grolsch : mijn idee was zoals in de handleiding van de DWTW is aangeven: beide. De handleiding geeft het minste rendement verlies als je zowel naar koud-water-kraan als naar boiler/ketel gaat. Dus die extra leiding trek ik maar.
Wordt hier wel een extra uitdaging; de ene douche komt 6m horizontaal en 3m verticaal van de ander.
Yep. Leiding lengte kost ook verlies dus kan een DWTW per douche en dan naar de boiler soms beter zijn. Maar ook weer duurder.
Bovendien heeft een DWTW ook een maximum aan afvoer capaciteit. De mijne doet max 12,5l/min afvoer (dus 2 normale douches gaat al niet) maar er bestaat ook een 20l/min variant. Gezien de pijpgrootte heeft dat meer te maken met 'plakken' van het warme water aan de buitenwand en niet zozeer met de diameter en afvoer capaciteit van de buis denk. Dus als beide douches niet vaak exact gelijk aan staan, is een te kleine WTW nog wel te overwegen.
Al met al kan een douche WTW best ingrijpend zijn, bij ons heeft het zelfs invloed op de indeling gehad.
[ Voor 24% gewijzigd door Wuursj op 18-03-2020 14:12 ]
droogworst - rookworst - leverworst - salamiworst - knakworst - bokworst - boterhammenworst
zet hem rechtop en laat hem een paar dagen zo staan. dan loopt de olie weer terug de compressor in.
wat een geheim agent toch allemaal niet moet doen om incognito op zijn werk te verschijnen
Erg vervelend. Ik zelf zou er wel een beetje moeite mee hebben als ze dit zouden doen.woger schreef op woensdag 18 maart 2020 @ 19:10:
wat zijn de consequenties als een warmtepomp op zijn kant wordt vervoerd? Ik weet dat het niet goed is voor de wp, maar is het dan een kwestie van een dagje rechtop zetten? Ik heb vandaag namelijk mijn LG monobloc binnen gekregen en de chauffeur had het voor het gemak maar even plat gelegd. Buiten beschadigingen aan het plaatwerk en een gescheurd ventilatie rooster, wil ik ook even zeker weten dat de wp zelf het heeft overleeft.
In boilers e.d. heb je kans dat de magnesiumanode afbreekt.
In een WP zou idd de olie verkeerd kunnen lopen, gezien deze vaak 'vrij' loopt om terug te vloeien.
Misschien dat mensen nog wat specifieks weten daarover.
Absoluut relatief, relatief absoluut.
Ik zou dus helemaal gek worden
droogworst - rookworst - leverworst - salamiworst - knakworst - bokworst - boterhammenworst
Ik verwacht inderdaad dat de olie uit de compressor loopt, maar of een WP definitief "kapot" is na plat vervoeren betwijfel ik, maar ik weet het niet zeker.
Misschien dat onze typende WP-Wiki @Oxellaar hier een antwoord op weet
Ik heb van de oude sensor het plastic van de connector verwijderd en toen op pin 3 en 4 de sensor aangesloten, de ecodan ziet 'm nu als thw5b. Tijdens opwarmen naar 50c sww ging de wp uit bij 43c dus dat is de onderste sensor, pin 1 en 2 zijn dan de upper sensor denk ik.Andrehj schreef op zondag 15 maart 2020 @ 15:31:
[...]
Dat is inderdaad een goeie. De connector CNW5 is veranderd van 2-, naar 4-polig.
De DHW sensor Die nu THW5B heet, hangt nu tussen pin 3 en 4 en heeft ook een nieuw typenummer met een "2" erin:
PAC-TH011TK2-E en PAC-TH011TKL2-E (met de lange kabel).
Geen idee waar pin 1 en 2 voor worden gebruikt, die worden nergens in de manual beschreven.
Heb jij ergens een bron waardoor je denkt dat er twee sensoren op connector CNW5 kunnen worden aangesloten?
En kun je niet gewoon de oude sensor (met tweepolige connector) gewoon op pennen 3 en 4 aansluiten? Eventueel de connector iets aanpassen?
Edit: In een oud databook van 2016 wordt THW5A wel genoemd als upper DHW sensor, maar recentere databooks kennen deze niet.
Edit: de sensor was half uit het gat gevallen, het sww heeft nu gewoon de doeltemperatuur van 50c.
[ Voor 4% gewijzigd door koevlaas2 op 19-03-2020 09:41 ]
13,1 kWp, Ecodan R32 7,5 , WTW ventilatie, Daikin FTXM35M(R) (5x), Doorstroomverwarmer, Douche WTW, Emco Novette Twin met LFP accu 51.2V 40Ah, Opel Vivaro DC L3H1 75kW (12-2022).
Wij hebben hier een 180ltr geïntegreerde boiler in onze WP. Deze kan in ca een klein half uur het water opwarmen en als je gaat badderen kun je hem opschroeven naar 63°C. Dit is ruim voldoende.RVMarion schreef op dinsdag 17 maart 2020 @ 12:06:
Ik lees al een tijd mee vanuit interesse maar kan nog niet een goede oplossing vinden voor mijn huidige situatie.
Korte intro, ons huishouden bestaat 2 volwassenen en 4 kinderen (kinderen de helft van de week aanwezig, leeftijden tussen de 4 en 8 ) Het verbruik afgelopen jaar was +- 900m3 gas en 3300 kWh.
Een LG monobloc lijkt qua specificaties momenteel aantrekkelijk vooral omdat het ook mogelijk is om nog relatief efficiënt in SWW te voorzien.
De uitdaging zit hem met name in het SWW (bad en douche aanwezig), er is eigenlijk maar plek voor 1 vat (ruimte is 240cm hoog 70cm breed en 100cm diep). Het SWW verbruik zal in te toekomst waarschijnlijk toenemen en twijfelen tussen : warmtepompboiler (met/zonder spiraal), een los SWW tank of een all-in-one oplossing (LG centower, Panasonic PAW-TD20B8E3-1)
Ik kon bij LG niet zo exact vinden wat er nog extra aangeschaft moet worden bij het gebruiken van hun Monobloc icm SWW, heeft iemand een duidelijk overzicht voor een dergelijke opstelling?
Klein nadeel is dat je COP wat achteruit gaat. Dat nemen wij voor lief.
Wij hebben een gezin van 2 ouders en 2 dochters van 17 en 19 jaar.
Wij hebben ruim voldoende water, mede omdat we niet allemaal op dezelfde tijd gaan douchen of badderen.
180ltr boiler kan mits je het juiste WP systeem hebt.
Fossielbrandstofloos huis en -vervoer vanaf november 2024

Mijn unit is weer onderweg naar Italie, hij bleek beschadigd in de doos te zitten. Mijn zoon van 16 had m aangenomen, daarom moet ik wel een keer extra verzend betalen.
Even slikken en weer door....
Overigens wel redelijk netjes opgelost. De volgend unit open ik in de vrachtwagen al..
Die schade kan je met wat (hand)buigwerk+ met gereedschap nog aardig rechtbreien, ik krijg ze ook weleens met plaatschade en probeer dit dan.Cees-JanH schreef op donderdag 19 maart 2020 @ 11:38:
[Afbeelding]
Mijn unit is weer onderweg naar Italie, hij bleek beschadigd in de doos te zitten. Mijn zoon van 16 had m aangenomen, daarom moet ik wel een keer extra verzend betalen.
Even slikken en weer door....
Overigens wel redelijk netjes opgelost. De volgend unit open ik in de vrachtwagen al..
13,1 kWp, Ecodan R32 7,5 , WTW ventilatie, Daikin FTXM35M(R) (5x), Doorstroomverwarmer, Douche WTW, Emco Novette Twin met LFP accu 51.2V 40Ah, Opel Vivaro DC L3H1 75kW (12-2022).
Zo te zien is de lak niet beschadigd.
Ik zou korting gevraagd hebben om de schade zelf te herstellen
Ik kan natuurlijk niet overzien of er meer schade is dan te zien is op de foto.

De binnenkant is echt minder hoor...
@Cees-JanH Zijn die ribben zo beschadigd achter de beschadigde plaat van de eerste foto? Anders schroef ik die van mij ook nog even open voor de zekerheid.
Dat is inderdaad wel een probleem, retour afzender dusCees-JanH schreef op donderdag 19 maart 2020 @ 16:01:
[Afbeelding]
De binnenkant is echt minder hoor...
Zou ik zeker doen, van binnen ook de bevestiging van de printplaat krom, hoe is de print dan ?woger schreef op donderdag 19 maart 2020 @ 17:15:
Ik heb vooralsnog contact opgenomen met de vervoerder. De lak is wel beschadigd, maar ik kan me voorstellen dat LG die platen ook wel los levert. De plastic beschermer voor de fan, moet zeker los te krijgen zijn.
@Cees-JanH Zijn die ribben zo beschadigd achter de beschadigde plaat van de eerste foto? Anders schroef ik die van mij ook nog even open voor de zekerheid.
De lamellen zijn aan de binnenkant geraakt door de zilveren metalen plaat.
De manier waarop LG deze dingen voor transport gereed maakt slaat nergens op. De verpakking van de Panasonic is veel beter.
Ik geloof het verhaal van jouw chauffeur voor geen meter, jouw unit is gewoon ook omgevallen...
Ik heb een keer een Mitsubishi ecodan all in one gehad waarvan de printplaat binnen zelfs uit zijn steunen gebroken was, we hebben een mooie korting gekregen en de unit draait zonder problemen.Grolsch schreef op donderdag 19 maart 2020 @ 17:24:
[...]
Dat is inderdaad wel een probleem, retour afzender dus
13,1 kWp, Ecodan R32 7,5 , WTW ventilatie, Daikin FTXM35M(R) (5x), Doorstroomverwarmer, Douche WTW, Emco Novette Twin met LFP accu 51.2V 40Ah, Opel Vivaro DC L3H1 75kW (12-2022).
Als het even kan, altijd rechtop houden.Grolsch schreef op woensdag 18 maart 2020 @ 21:32:
Misschien wat te makkelijk gedacht, maar als ik zoek op koelkasten / vriezers plat vervoeren (daar zit ook een ini mini warmtepompje / compressor in) lees ik overal dat je hem minimaal 4 uur recht op moet zetten.
Ik verwacht inderdaad dat de olie uit de compressor loopt, maar of een WP definitief "kapot" is na plat vervoeren betwijfel ik, maar ik weet het niet zeker.
Misschien dat onze typende WP-Wiki @Oxellaar hier een antwoord op weet?
Beetje scheef kan natuurlijk geen kwaad. Soms gaan buitenunits op hun kant, bijna plat, door een dakluik bijvoorbeeld.
Gewoonweg omdat het anders niet past.
Maar dan staan ze meestal nog uren, of dagen horizontaal voordat ze aan gaan.
Hoeveel uur en hoe ver en lang ze scheef, plat of op de kop kunnen liggen, dat weet ik niet.
Maar een warmtepompboiler heeft een kort circuit qua leidingen. Dus mocht de olie op de verkeerde plek zitten, dan is het vrij vlot weer op de juiste plek.
Zolang hij maar niet gestart word met de kop van de compressor vol olie.
Wacht minimaal enkele uren zou ik adviseren.
En zet alles goed vast, want een draaiende compressor die omkiept, die is heel snel kapot.
@koevlaas2 controleer wel heel goed de condensor bij units met transportschade. Als die een tik heeft gehad en iets krom is, pers hem dan maar gerust een poos langer op maximale druk (41bar)
Sop ze goed af bij de gesoldeerde bochten op het einde, vaak gaat daar iets mis bij schade.
[ Voor 9% gewijzigd door Oxellaar op 19-03-2020 23:22 ]
MG4 Luxury - Samsung A3050/AR7000 - Elga 3.0 - ME WSH-LN25I Diamond
De ribben kan je best weer rechtbuigen (kammen met speciale kam), zolang de unit niet lekt is het allemaal wel oke.woger schreef op donderdag 19 maart 2020 @ 17:15:
Ik heb vooralsnog contact opgenomen met de vervoerder. De lak is wel beschadigd, maar ik kan me voorstellen dat LG die platen ook wel los levert. De plastic beschermer voor de fan, moet zeker los te krijgen zijn.
@Cees-JanH Zijn die ribben zo beschadigd achter de beschadigde plaat van de eerste foto? Anders schroef ik die van mij ook nog even open voor de zekerheid.
Oke, je telt een hoop ruggen neer dus je wil wat, maar voor de werking maakt het meestal niet veel uit.
13,1 kWp, Ecodan R32 7,5 , WTW ventilatie, Daikin FTXM35M(R) (5x), Doorstroomverwarmer, Douche WTW, Emco Novette Twin met LFP accu 51.2V 40Ah, Opel Vivaro DC L3H1 75kW (12-2022).
Wij zijn onze woning uit 1925 aan het renoveren, en willen sowieso lage temperatuur verwarming toepassen. We gaan alleen begane grond en de eerste verdieping verwarmen (tweede verdieping is opslag/vliering, geen leefruimte).
We gaan de hele benedenverdieping van vloerverwarming voorzien, op de eerste verdieping (houten vloer) vloerverwarming in de badkamer (beton op lewisplaten) met eventueel nog een extra handdoeken muurradiator, echter de rest van kamers boven zijn we nog niet uit.
We twijfelen tussen volledig vloerverwarming aanleggen en lage temperatuur radiatoren.
Momenteel voelen we het meest voor radiatoren omdat:
- We de vloer liever niet verhogen (de kamers zijn al erg laag)
- Het ons makkelijker lijkt de verwarming op een kamer aan of uit te zetten (we hebben nog nooit vloerverwarming gehad, dus dit kan onbekendheid zijn)
- Geen restricties qua wat we waar neerzetten (ik heb begrepen dat je bijvoorbeeld nooit een matras op de grond mag leggen bij vloerverwarming omdat het systeem daar dan zijn warmte niet kwijt kan).
- We verwachten dat vloerverwarming aanleggen duurder en complexer is dan een paar radiatoren.
Toch blijft vloerverwarming aantrekkelijk omdat het gewoon een stuk 'cleaner' is, en de plek waar radiatoren zou komen dan gewoon vrij is.
Ik heb gezocht waar ik hier goede informatie over kan vinden, maar ik vind vooral bedrijven die het voor mij willen aanleggen, maar ik wil het allemaal zelf doen
Heeft iemand tips? We zitten een beetje vast in het proces, en komen er nog niet uit....
[ Voor 4% gewijzigd door EMP op 20-03-2020 10:08 ]
Verbouwblog van mijn Schrootjespaleis uit 1925.
My anime addiction.
Ik denk dat de kosten voor het aanleggen van vloerverwarming in vergelijking met LTV radiatoren van bijv Jaga niet heel veel scheelt. Zeker als je de VV zelf wilt aanleggen. Echter met een houtenvloer is de warmte afgifte niet ideaal heb ik gemerkt in ons vorige woning. Nu PVC en dat werkt als een tierelier.EMP schreef op vrijdag 20 maart 2020 @ 10:07:
Niet per-se een lucht/water warmtepomp vraag, maar wel een LTV vraag.
Wij zijn onze woning uit 1925 aan het renoveren, en willen sowieso lage temperatuur verwarming toepassen. We gaan alleen begane grond en de eerste verdieping verwarmen (tweede verdieping is opslag/vliering, geen leefruimte).
We gaan de hele benedenverdieping van vloerverwarming voorzien, op de eerste verdieping (houten vloer) vloerverwarming in de badkamer (beton op lewisplaten) met eventueel nog een extra handdoeken muurradiator, echter de rest van kamers boven zijn we nog niet uit.
We twijfelen tussen volledig vloerverwarming aanleggen en lage temperatuur radiatoren.
Momenteel voelen we het meest voor radiatoren omdat:
- We de vloer liever niet verhogen (de kamers zijn al erg laag)
- Het ons makkelijker lijkt de verwarming op een kamer aan of uit te zetten (we hebben nog nooit vloerverwarming gehad, dus dit kan onbekendheid zijn)
- Geen restricties qua wat we waar neerzetten (ik heb begrepen dat je bijvoorbeeld nooit een matras op de grond mag leggen bij vloerverwarming omdat het systeem daar dan zijn warmte niet kwijt kan).
- We verwachten dat vloerverwarming aanleggen duurder en complexer is dan een paar radiatoren.
Toch blijft vloerverwarming aantrekkelijk omdat het gewoon een stuk 'cleaner' is, en de plek waar radiatoren zou komen dan gewoon vrij is.
Ik heb gezocht waar ik hier goede informatie over kan vinden, maar ik vind vooral bedrijven die het voor mij willen aanleggen, maar ik wil het allemaal zelf doen![]()
Heeft iemand tips? We zitten een beetje vast in het proces, en komen er nog niet uit....
7360wp | 17*320 OZO | 6* 320 WNW | Loria 6008 | Fujitsu AGYG09LV | Gasloos sinds 10-07-2020 | Kia EV6 84kW
Ah, sorry, ik bedoel dat de vloer zelf houten balken is, geen beton. Wat we op de vloer gaan leggen is een vraag voor nog later.Bo0bz schreef op vrijdag 20 maart 2020 @ 10:20:
Ik denk dat de kosten voor het aanleggen van vloerverwarming in vergelijking met LTV radiatoren van bijv Jaga niet heel veel scheelt. Zeker als je de VV zelf wilt aanleggen. Echter met een houtenvloer is de warmte afgifte niet ideaal heb ik gemerkt in ons vorige woning. Nu PVC en dat werkt als een tierelier.
Hier een indruk van hoe de kamers op de eerste verdieping er nu bij staan:
:strip_exif()/f/image/0GHcTQ9rWOJLLgfG89fWrLu8.jpg?f=fotoalbum_large)
Nieuwe, grotere kozijnen met tripple glas is besteld en de buitenwanden ga ik extra isoleren met een paar centimeter PIR
[ Voor 6% gewijzigd door EMP op 20-03-2020 10:27 ]
Verbouwblog van mijn Schrootjespaleis uit 1925.
My anime addiction.
Ook aan wand verwarming gedacht? Je moet de muren toch nog afwerken....EMP schreef op vrijdag 20 maart 2020 @ 10:26:
[...]
Ah, sorry, ik bedoel dat de vloer zelf houten balken is, geen beton. Wat we op de vloer gaan leggen is een vraag voor nog later.
Hier een indruk van hoe de kamers op de eerste verdieping er nu bij staan:
[Afbeelding]
Nieuwe, grotere kozijnen met tripple glas is besteld en de buitenwanden ga ik extra isoleren met een paar centimeter PIR
1 PVoutput . Dongen NB
En dat PVC ligt op de beton?Bo0bz schreef op vrijdag 20 maart 2020 @ 10:20:
[...]
Ik denk dat de kosten voor het aanleggen van vloerverwarming in vergelijking met LTV radiatoren van bijv Jaga niet heel veel scheelt. Zeker als je de VV zelf wilt aanleggen. Echter met een houtenvloer is de warmte afgifte niet ideaal heb ik gemerkt in ons vorige woning. Nu PVC en dat werkt als een tierelier.
1 PVoutput . Dongen NB
Kort aan gedacht, maar daarmee moet je A voorzichtig zijn wil boren in de muur en B wordt afgeraden om grote/dichte kasten voor de wand te zetten. Aangezien de kamers niet heel groot zijn wil ik liever zo min mogelijk gelimiteerd in mijn inrichtingkeuzes. Tussen vloer- en wandverwarming lijkt vloerverwarming mij de handigere.reneeke1970 schreef op vrijdag 20 maart 2020 @ 10:51:
Ook aan wand verwarming gedacht? Je moet de muren toch nog afwerken....
Verbouwblog van mijn Schrootjespaleis uit 1925.
My anime addiction.
plafondverwarming.EMP schreef op vrijdag 20 maart 2020 @ 11:30:
[...]
Kort aan gedacht, maar daarmee moet je A voorzichtig zijn wil boren in de muur en B wordt afgeraden om grote/dichte kasten voor de wand te zetten. Aangezien de kamers niet heel groot zijn wil ik liever zo min mogelijk gelimiteerd in mijn inrichtingkeuzes. Tussen vloer- en wandverwarming lijkt vloerverwarming mij de handigere.
Ben ik zelf nog aan het onderzoeken in mijn keuken waar in principe alleen spotjes komen.
Absoluut relatief, relatief absoluut.
Soortgelijke situatie hier.EMP in "Lucht/Water warmtepomp om mee te verwarmen en te koelen #8"
Heeft iemand tips? We zitten een beetje vast in het proces, en komen er nog niet uit....
Bij zoveel mogelijk zelf doen en kosten laag houden (net wat goedkoper dan Jaga's) kom ik uit op zelf 25mm fermacell leggen op de vloer en dan 16mm buizen laten infrezen en leggen en laten aansluiten op zelf gekochte en gemonteerde verdelers.
Dat geeft hier een balans tussen zelf doen en laten doen waar ook mijn vriendin mee kan leven. En volledige vrijheid in patronen, buizen, verdelers en groepen (waar veel kant-en-klare droog systemen nog wat te wensen over laten).
De 25mm extra vloer dikte is wel iets om rekening mee te houden maar een van de laagste in de markt.
Prijs komt uit op ~50-60 euro/m2. als ik het per verdieping laat doen. Bij meerdere verdiepingen tegelijk nog wat goedkoper.
droogworst - rookworst - leverworst - salamiworst - knakworst - bokworst - boterhammenworst
En hoe krijg jij in die Fermacel de aluminium folie die de warmte naar boven reflecteerd ?Wuursj schreef op vrijdag 20 maart 2020 @ 12:37:
[...]
Soortgelijke situatie hier.
Bij zoveel mogelijk zelf doen en kosten laag houden (net wat goedkoper dan Jaga's) kom ik uit op zelf 25mm fermacell leggen op de vloer en dan 16mm buizen laten infrezen en leggen en laten aansluiten op zelf gekochte en gemonteerde verdelers.
Dat geeft hier een balans tussen zelf doen en laten doen waar ook mijn vriendin mee kan leven. En volledige vrijheid in patronen, buizen, verdelers en groepen (waar veel kant-en-klare droog systemen nog wat te wensen over laten).
De 25mm extra vloer dikte is wel iets om rekening mee te houden maar een van de laagste in de markt.
Prijs komt uit op ~50-60 euro/m2. als ik het per verdieping laat doen. Bij meerdere verdiepingen tegelijk nog wat goedkoper.
1 PVoutput . Dongen NB
Niet. Sleuven met buis er in worden afgesmeerd. Werking lijkt dan op VV in een cementdekvloeren met bijbehorende traagheid.reneeke1970 schreef op vrijdag 20 maart 2020 @ 12:45:
[...]
En hoe krijg jij in die Fermacel de aluminium folie die de warmte naar boven reflecteerd ?
8mm MDF strips afgewisseld door buizen met wel metalen profielen staan ook nog op de nominatie. Dat werk wellicht iets sneller en kom je uit op een HoH van 125mm.
Maar is dat allemaal niet meer voer voor dit topic?
[ Voor 3% gewijzigd door Wuursj op 20-03-2020 13:43 ]
droogworst - rookworst - leverworst - salamiworst - knakworst - bokworst - boterhammenworst
Dus dat fermacel neemt warmte van de slangen aan? Mijn gevoel zegt wat anders....Wuursj schreef op vrijdag 20 maart 2020 @ 13:37:
[...]
Niet. Sleuven met buis er in worden afgesmeerd. Werking lijkt dan op VV in een cementdekvloeren met bijbehorende traagheid.
8mm MDF strips afgewisseld door buizen met wel metalen profielen staan ook nog op de nominatie. Dat werk wellicht iets sneller en kom je uit op een HoH van 125mm.
Maar is dat allemaal niet meer voer voor dit topic?
Dus met profielen een wandje maken, fermacel platen er tegen, slangen in frezen, en dan wand tegels er tegen en klaar? Of PVC tegen plakken....
1 PVoutput . Dongen NB
λ waarde van fermacell is 0,32. Het laat dus 3x beter warmte door dan hout en ook beter dan een gipsplaat. Bovendien zit een 16mm buis in een 18mm sleuf zit al aardig aan de oppervlakte.
Cementdekvloer laat wel 4x beter warmte bij gelijke dikte door maar is doorgaans ook heel wat dikker met >30mm te overbruggen.
Bij sommige droogsystemen wordt er een plaat fermacell óp de buizen en eventueel profielen geadviseerd om de krachten te verdelen. Ook is er voorgefreest fermacell te krijgen voor deze toepassing maar die is nogal duur.
Over je wandopbouw: als je van 25mm fermacell 18mm weg freest, hou je weinig vlees meer over. Bij mijn vloer is het idee om de fermacell op de constructieve houten vloer te leggen. Nu heeft een wandje minder te verduren maar ook dan blijft er weinig vlees over. Dikker fermacell of ook een onderconstructie?
Ik heb echter nog geen ervaring, mensen in het gelinkte topic en het bedrijfje dat bij mij wil komen frezen wel
droogworst - rookworst - leverworst - salamiworst - knakworst - bokworst - boterhammenworst
Op jouw post van woensdag 26 februari 2020 21:04
Het heeft even geduurd maar alles werkt en ik ben aan het genieten van de eerste trend grafieken.Hier een beknopte handleiding voor het gebruiken van de hardware in openhab.
Je moet even opletten op je eigen IP en Modbus adressen natuurlijk.
.........
Ik heb nog een tijd geworsteld met het krijgen van data uit de USR-TCP232-304 todat ik uitvond dat dit device geen embedded terminationweerstand heeft.
Een 120 ohm weerstandje tussen A & B deed wonderen.
In de documentatie van de procon werd gesproken over een jumper om daarmee zo'n weerstand te activeren maar die heb ik niet gevonden dus daar heb ik ook zelf een weerstandje gemonteerd.
Je gaf aan dat je nog geen service gemaakt had van het 'socat' commando. Wellicht heb je hier iets aan, ik heb het als volgt in een service file gestoken:
1
2
3
4
5
6
7
8
9
| [Unit] Description = make USR-TCP232-304 serial port available to openhab as /dev/virtualcom0 After = network-online.target [Service] ExecStart = /usr/bin/socat -d-d-d-d pty,link=/dev/virtualcom0,raw,user=openhab,group=dialout,mode=777 tcp:192.168.2.190:7114 [Install] WantedBy = multi-user.target |
Toen ik de communicatie aan het debuggen was merkte ik dat de virtual device mapping na een gegeven tijd een timeout gaf en dan was het wel gemakkelijk om de service gewoon een restart te geven.
Nogmaals bedankt voor jouw scripts en documentatie!
Heel soms heb ik dat socat niet wil starten ofzo, maar dan is alleen als ik aan het kloten ben. Verder draait het maanden achter elkaar prima
De service zal ik ook maar eens mee bezig, met dat thuis zitten is het daar wel eens tijd voor.
jopie841 schreef op vrijdag 20 maart 2020 @ 16:57:
@TriLithium
Op jouw post van woensdag 26 februari 2020 21:04
[...]
Het heeft even geduurd maar alles werkt en ik ben aan het genieten van de eerste trend grafieken.
Ik heb nog een tijd geworsteld met het krijgen van data uit de USR-TCP232-304 todat ik uitvond dat dit device geen embedded terminationweerstand heeft.
Een 120 ohm weerstandje tussen A & B deed wonderen.
In de documentatie van de procon werd gesproken over een jumper om daarmee zo'n weerstand te activeren maar die heb ik niet gevonden dus daar heb ik ook zelf een weerstandje gemonteerd.
Je gaf aan dat je nog geen service gemaakt had van het 'socat' commando. Wellicht heb je hier iets aan, ik heb het als volgt in een service file gestoken:
code:
1 2 3 4 5 6 7 8 9 [Unit] Description = make USR-TCP232-304 serial port available to openhab as /dev/virtualcom0 After = network-online.target [Service] ExecStart = /usr/bin/socat -d-d-d-d pty,link=/dev/virtualcom0,raw,user=openhab,group=dialout,mode=777 tcp:192.168.2.190:7114 [Install] WantedBy = multi-user.target
Toen ik de communicatie aan het debuggen was merkte ik dat de virtual device mapping na een gegeven tijd een timeout gaf en dan was het wel gemakkelijk om de service gewoon een restart te geven.
Nogmaals bedankt voor jouw scripts en documentatie!
Bij LVT is het makkelijker warm te stoken met een groter oppervlakte dat warmte kan afgeven, als mijnEMP schreef op vrijdag 20 maart 2020 @ 10:07:
Niet per-se een lucht/water warmtepomp vraag, maar wel een LTV vraag.
...
We twijfelen tussen volledig vloerverwarming aanleggen en lage temperatuur radiatoren.
...
Heeft iemand tips? We zitten een beetje vast in het proces, en komen er nog niet uit....
huis in de fase zat die ik zie op je foto, zou ik zonder te twijfelen overal vloer verwarming leggen met zo klein mogelijke hoh afstand.
3200 Wp OZO+10000 Wp ZZW+3200 Wp WNW - Daikin 4MXM68N + 3 x FTXM20M2V1B + FTXA50A2V1BT - Vaillant AroTherm 125/5 & Boiler VIH RW 300/3 MR
Wel eens van hennepblokken gehoord?EMP schreef op vrijdag 20 maart 2020 @ 10:26:
[...]
Ah, sorry, ik bedoel dat de vloer zelf houten balken is, geen beton. Wat we op de vloer gaan leggen is een vraag voor nog later.
Hier een indruk van hoe de kamers op de eerste verdieping er nu bij staan:
[Afbeelding]
Nieuwe, grotere kozijnen met tripple glas is besteld en de buitenwanden ga ik extra isoleren met een paar centimeter PIR
Mooi spul en isoleert en je kunt er verwarming in kwijt
zonneboiler, pelletkachel, 36 panels, Atlantic Wpb, pana 5 Kw H, Heishamon, Domoticz, Grafana, Solarmeters, PVO: https://pvoutput.org/list.jsp?id=15321&sid=19520
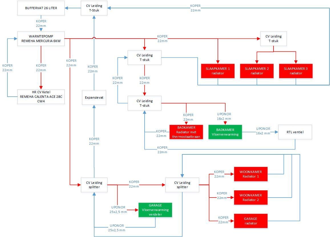
Met wat vertraging zijn deze week toch nieuwe leidingen gelegd naar de vloerverwarming verdeler. Er zijn twee gaten geboord vanuit garage naar kruipruimte. Vanuit de kruipruimte is een direct circuit naar vloerverwarming gelegd met uponor 25mm leiding, ongeveer 6 meter lengte en voorzien van armaflex 28/13 isolatie.koevlaas2 schreef op maandag 2 maart 2020 @ 20:31:
[...]
Ik denk dat het beste is als je de leidingen vergroot, kan je niet de kruipruimte in (recht naar beneden) en dan weer omhoog aan de andere kant ?
Ik had ooit eens een Panasonic op 16mm zitten (door omstandigheden) gaf mij mooi de kans te testen, het debiet met de pana pomp volgas was 13 L p/m. In een cv circuit haal je waarschijnlijk net de helft hiervan zoals je vloer nu aangesloten zit dus al je groepen krijgen bij elkaar 6.5 L p/m hetgeen jij ook afleest.
Daarnaast zijn alle radiators op begane grond nu parallel geschakeld ipv in serie.
Foto's:
:strip_exif()/f/image/UIsX8Vt6bqsVJ7sTp3L7J2O3.jpg?f=fotoalbum_medium)
:strip_exif()/f/image/8K1W5jhcLWhvArYN8DXlWaTV.jpg?f=fotoalbum_medium)
:strip_exif()/f/image/43bAkCZIwMqID75tH0b7LpqA.jpg?f=fotoalbum_medium)
:strip_exif()/f/image/gfdGVw1ks3hiPhhBnvvUFoq9.jpg?f=fotoalbum_medium)
Schematisch ziet t er als volgt uit:
:strip_exif()/f/image/Up6WuFvsjoPpuiPVPyPwn2ij.jpg?f=fotoalbum_medium)
Maar nu ben ik er nog niet, merk ik.
Warmtepomp staat op minimaal 30% en maximaal 100% pompsnelheid.
Bij minimale pompsnelheid heb ik bij de warmtepomp flow van 17 l/minuut, daarvan komt nu bijna 14 liter bij vloerverwarming verdeler. De rest 3 liter gaat waarschijnlijk naar vloerverwarming badkamer.
Bij maximale pompsnelheid heeft warmtepomp flow van ongeveer 20,5 l/minuut. Komt overeen met specificaties, ongeveer 1150 liter/uur.
Bij stoken, zowel op ruimteregeling als op WAR, schiet het verbruik nog steeds onhoog naar 2000-2500 watt. Ieder uur stopt daarna warmtepomp om weer vervolgens te op te starten. Stooklijn 30@20 tot 34@-20 graden. Zie schema domoticz:
/f/image/Jmz3ENE0QSzRyM9kupNpTaqa.png?f=fotoalbum_medium)
Ik neem aan dat ik dit kan verlagen door de maximale pompsnelheid te verlagen? Zodat warmtepomp rustiger water rondpompt en dus ook zuiniger wordt?
Andere tips en aanvullingen?
Ik weet niet hoever je WP terug kan moduleren?
Log je ook de aanvoertemperaturen
Zo te zien log jij je P1 meter (al het stroomverbruik), ik zou gezien alle kosten die je al gemaakt hebt nog ff 100 euro investeren, en schaf een Youless en losse kWh meter aan voor WP only.
Dat geeft je zoveel extra inzicht.
Mocht je al een Youless gebruiken voor de P1 meting, dan kun je (in het geval van een LS120) op S0 de kWh meter van je WP aansluiten.
Het verlagen van de pompsnelheid zal ervoor zorgen dat je dT groter wordt en je gemiddelde vloertemperatuur dus lager, en het afgegeven vermogen dus lager.
Je bereikt hetzelfde resultaat door je Ta te verlagen.
Maar als je WP daadwerkelijk pendelt, dan heb je te weinig afgiffte vermogen, dus zal de WP harder gaan pendelen bij het verlagen van de pompsnelheid mocht te weinig afgifte vermogen de oorzaak van je probleem zijn (wat ik betwijfel).
Je zou dit uit kunnen sluiten door de Ta op 35 graden in te stellen. slaat de WP dan nog af
Wat ik teruglees is dat jij de Remeha mercura 6KW hybride hebt.
Het maximaal opgenomen vermogen van deze hybride WP = 1,43KW
Minimaal vermogen kom ik zo snel niet tegen in de datasheet.
Kan het niet zijn dat je juist vermogen te kort komt en dat er een element ingrijpt
[ Voor 118% gewijzigd door Grolsch op 21-03-2020 07:41 ]
Ik bleef ook maar twijfelen totdat @koevlaas2 de opmerking maakte “Alles wat je nu niet doet krijg je later spijt van”. En hier dus toch voor vloerverwarming op de 1e verdieping gekozen. Eerst twijfelde ik alsnog toen ik de prijzen zag maar als je dan gaat rekenen dat je toch de radiatoren moet vervangen en eventueel elektrische verwarming in de badkamer nodig hebt was de keuze weer niet moeilijk meer. We wilde eerst frezen in 2e26 plaat maar toen ik deze wilde bestellen kreeg ik de tip van de leverancier om voor de 2e33 te gaan, dit scheelde op 100m2 bijna 500 euro. Gisteren de 1e helft erin gelegd, maandag het 2e deel en dan komen ze dinsdag 16mm infrezenEMP schreef op vrijdag 20 maart 2020 @ 10:07:
Niet per-se een lucht/water warmtepomp vraag, maar wel een LTV vraag.
Wij zijn onze woning uit 1925 aan het renoveren, en willen sowieso lage temperatuur verwarming toepassen. We gaan alleen begane grond en de eerste verdieping verwarmen (tweede verdieping is opslag/vliering, geen leefruimte).
We gaan de hele benedenverdieping van vloerverwarming voorzien, op de eerste verdieping (houten vloer) vloerverwarming in de badkamer (beton op lewisplaten) met eventueel nog een extra handdoeken muurradiator, echter de rest van kamers boven zijn we nog niet uit.
We twijfelen tussen volledig vloerverwarming aanleggen en lage temperatuur radiatoren.
Momenteel voelen we het meest voor radiatoren omdat:
- We de vloer liever niet verhogen (de kamers zijn al erg laag)
- Het ons makkelijker lijkt de verwarming op een kamer aan of uit te zetten (we hebben nog nooit vloerverwarming gehad, dus dit kan onbekendheid zijn)
- Geen restricties qua wat we waar neerzetten (ik heb begrepen dat je bijvoorbeeld nooit een matras op de grond mag leggen bij vloerverwarming omdat het systeem daar dan zijn warmte niet kwijt kan).
- We verwachten dat vloerverwarming aanleggen duurder en complexer is dan een paar radiatoren.
Toch blijft vloerverwarming aantrekkelijk omdat het gewoon een stuk 'cleaner' is, en de plek waar radiatoren zou komen dan gewoon vrij is.
Ik heb gezocht waar ik hier goede informatie over kan vinden, maar ik vind vooral bedrijven die het voor mij willen aanleggen, maar ik wil het allemaal zelf doen![]()
Heeft iemand tips? We zitten een beetje vast in het proces, en komen er nog niet uit....
WH-MDC09J + PAW-TD30C1E5-HI | 10.44 kWp O/W | Venus v3 - 5.12kWh V148 - CT003 V116 - BMS 112 - Modi:NOM
Ik zal mijn schema nog even gevenMaikie18 schreef op zaterdag 21 maart 2020 @ 07:42:
[...]
Ik bleef ook maar twijfelen totdat @koevlaas2 de opmerking maakte “Alles wat je nu niet doet krijg je later spijt van”.
:strip_exif()/f/image/3g26X8w9HKvMRiJfhcWIDZIL.jpg?f=fotoalbum_large)
Douchewtw + wijasdoorstromer moet er nog op.
Dombo71 vraag...TweakersOnly schreef op vrijdag 20 maart 2020 @ 23:14:
[...]
Met wat vertraging zijn deze week toch nieuwe leidingen gelegd naar de vloerverwarming verdeler. Er zijn twee gaten geboord vanuit garage naar kruipruimte. Vanuit de kruipruimte is een direct circuit naar vloerverwarming gelegd met uponor 25mm leiding, ongeveer 6 meter lengte en voorzien van armaflex 28/13 isolatie.
Daarnaast zijn alle radiators op begane grond nu parallel geschakeld ipv in serie.
Foto's:
[Afbeelding: geboorde gaten]
[Afbeelding]
[Afbeelding]
[Afbeelding]
Schematisch ziet t er als volgt uit:
[Afbeelding]
Maar nu ben ik er nog niet, merk ik.
Warmtepomp staat op minimaal 30% en maximaal 100% pompsnelheid.
Bij minimale pompsnelheid heb ik bij de warmtepomp flow van 17 l/minuut, daarvan komt nu bijna 14 liter bij vloerverwarming verdeler. De rest 3 liter gaat waarschijnlijk naar vloerverwarming badkamer.
Bij maximale pompsnelheid heeft warmtepomp flow van ongeveer 20,5 l/minuut. Komt overeen met specificaties, ongeveer 1150 liter/uur.
Bij stoken, zowel op ruimteregeling als op WAR, schiet het verbruik nog steeds onhoog naar 2000-2500 watt. Ieder uur stopt daarna warmtepomp om weer vervolgens te op te starten. Stooklijn 30@20 tot 34@-20 graden. Zie schema domoticz:
[Afbeelding]
Ik neem aan dat ik dit kan verlagen door de maximale pompsnelheid te verlagen? Zodat warmtepomp rustiger water rondpompt en dus ook zuiniger wordt?
Andere tips en aanvullingen?
Maar je kon zeker niet naast de verdeler boren:-)
Ik weet zo niet welke wp je hebt.
Maar ik zou meer gaan meten, meet je Tretouren eens over al, hoe gelijk zijn die.
En zit die bypass 100 Dicht?
Wat me trouwens opvalt is dat de data analisten niet op mijn Tbinnen reageren.
Ik heb een poss geleden mijn sensor verzet..[ hng nu tegen de buiten muur ]
Het leek wel "koud" in de kamer..
https://snapshot.raintank...IUVWr3CZVCcFOU81aZ3DZTQGz
loopt als een zonnetje hier.
@Maikie18
Ik heb ook heel weinig vloerverwarming..
Kijk eens naar kolomradiatoren..[ brugman in NL, kost wat maar dan ... ]
Zijn ook in de UK goedkoop te halen/bestellen
Staat leuk bij oudere woningen, en je hebt mogelijkheden tot veel afgifte
En dat is dan ook goed voor de wp
[ Voor 5% gewijzigd door Dylantje2 op 21-03-2020 10:02 ]
zonneboiler, pelletkachel, 36 panels, Atlantic Wpb, pana 5 Kw H, Heishamon, Domoticz, Grafana, Solarmeters, PVO: https://pvoutput.org/list.jsp?id=15321&sid=19520
Boren naast de verdeler was inderdaad niet mogelijk, op dat punt is er geen kruipruimte in woonkamer.Dylantje2 schreef op zaterdag 21 maart 2020 @ 09:59:
[...]
Dombo71 vraag...
Maar je kon zeker niet naast de verdeler boren:-)
Ik weet zo niet welke wp je hebt.
Maar ik zou meer gaan meten, meet je Tretouren eens over al, hoe gelijk zijn die.
En zit die bypass 100 Dicht?
Warmtepomp is een remeha mercuria 6kW hybride warmtepomp, gebaseerd op 120 m2 vloeroppervlakte en 65m2 vloerverwarming.
Oef daar heb geen verstand van..TweakersOnly schreef op zaterdag 21 maart 2020 @ 10:15:
[...]
Boren naast de verdeler was inderdaad niet mogelijk, op dat punt is er geen kruipruimte in woonkamer.
Warmtepomp is een remeha mercuria 6kW hybride warmtepomp, gebaseerd op 120 m2 vloeroppervlakte en 65m2 vloerverwarming.
En een hybride..... Daar had je een goed reden voor?
zonneboiler, pelletkachel, 36 panels, Atlantic Wpb, pana 5 Kw H, Heishamon, Domoticz, Grafana, Solarmeters, PVO: https://pvoutput.org/list.jsp?id=15321&sid=19520
@koevlaas2 heeft veel spijt van dingen die hij vroeger niet gedaan heeft.Maikie18 schreef op zaterdag 21 maart 2020 @ 07:42:
[...]
Ik bleef ook maar twijfelen totdat @koevlaas2 de opmerking maakte “Alles wat je nu niet doet krijg je later spijt van”.
13,1 kWp, Ecodan R32 7,5 , WTW ventilatie, Daikin FTXM35M(R) (5x), Doorstroomverwarmer, Douche WTW, Emco Novette Twin met LFP accu 51.2V 40Ah, Opel Vivaro DC L3H1 75kW (12-2022).
Verwijderd
Voortschrijdend inzicht heet dat.koevlaas2 schreef op zaterdag 21 maart 2020 @ 11:34:
[...]
@koevlaas2 heeft veel spijt van dingen die hij vroeger niet gedaan heeft.
Waarom niet de 2e22?Maikie18 schreef op zaterdag 21 maart 2020 @ 07:42:
[...]
We wilde eerst frezen in 2e26 plaat maar toen ik deze wilde bestellen kreeg ik de tip van de leverancier om voor de 2e33 te gaan, dit scheelde op 100m2 bijna 500 euro.
Dat is mijn plan dus benieuwd naar jouw keuze.
droogworst - rookworst - leverworst - salamiworst - knakworst - bokworst - boterhammenworst
Wat is "2e22 en 2e33 en 2e26" e.d.?Wuursj schreef op zaterdag 21 maart 2020 @ 13:20:
[...]
Waarom niet de 2e22?
Dat is mijn plan dus benieuwd naar jouw keuze.
14kW ZubadanPUHZ-SHW140YHA+ERSC-VM2C, 200L boiler , 200L buffer, sinds 8/2018, gasloos
Onlogische namen voor verschillende varianten van de 2x12,5mm fermacell vloerplaat.
2e22 is kaal, alleen 2x12,5mm fermacell
2e26 is met een laagje vilt onder hetzelfde fermacell voor vermindering geluidsoverdracht en vereffend wat ongelijkheden in onderliggende vloer
2e33 is met een laagje houtvezelplaat onder hetzelfde fermacell
droogworst - rookworst - leverworst - salamiworst - knakworst - bokworst - boterhammenworst
ik heb toch nog 1 vraag:
Je doet sampelen & opslaan per 10 seconden en zo staat dat ook in jouw openhab persistence:
1
| strategy = every10Sec |
maar hoe werkt dat nu? De persistence is gebaseerd op linux-cron en die heeft een maximale resolutie van een minuut. Bij mij werkte de persistence pas toen ik dat op 1 minuut zette.
jopie841 schreef op zaterdag 21 maart 2020 @ 15:54:
@TriLithium
ik heb toch nog 1 vraag:
Je doet sampelen & opslaan per 10 seconden en zo staat dat ook in jouw openhab persistence:
code:
1 strategy = every10Sec
maar hoe werkt dat nu? De persistence is gebaseerd op linux-cron en die heeft een maximale resolutie van een minuut. Bij mij werkte de persistence pas toen ik dat op 1 minuut zette.
[ Voor 72% gewijzigd door TriLithium op 21-03-2020 17:15 ]
ah, inderdaad, ik heb het gevondenOpenhab gebruikt een andere scheduler, Quartz Cron. Hier werkt het in iig helemaal prima.
bedankt
Ja, daar ben ik ook naar op zoek. Heb ook een Waterstage (WOYK112LCTA / WSYK160DG9) combo op 3 fasen met 300L Boiler en 200L buffer en ben ook op zoek naar de info om uit dat apparaat te trekken. Nu in eerste instantie naar Domoticz halen en loggen. Ik heb nameljk nog niet de indruk dat het geheel op z'n effiecients draait. Maar ja, meten is weten.HaveBlue schreef op zaterdag 9 november 2019 @ 22:56:
....
Nu voor het eerst in jaren alle seinen voor een comfortabele winter op groen lijken te staan kom ik bij het volgende: heeft iemand hier ervaring met gegevens uit een Waterstage trekken? Een DIN meter voor het aantal kWh's is leuk maar ik zou graag Ta, Tr, compressormodulatie van de buitenunit en SWW temperatuur willen loggen - bij voorkeur uit dezelfde bron/sensoren waar het systeem voor het ingebouwde display ook gebruik van maakt.
Is zone regeling heGrolsch schreef op maandag 16 maart 2020 @ 21:34:
Ben toch blij met mijn na regeling.
Ivm het corona virus moet mijn vrouw thuis werken (ambtenaar), met 1 druk op de knop vd thermostaat is de leeg staande slaapkamer nu ingesteld op 21 graden ipv 18 graden en omgetoverd tot kantoor
Maar ik zit ook al een week thuis...Ben snotverkouden en heb een kuchje.
Ben dus nergens welkom, vreemde situatie allemaal.
Af en toe wat beheer op afstand, kinderen lesgeven en in de tuin wroeten...
Maar zou toch liever gaan werken, op deze manier hoeft het van mij niet
Vanmorgen gelukkig weer een nieuwe Elga aan de gang geslingerd
[ Voor 5% gewijzigd door Oxellaar op 21-03-2020 22:07 ]
MG4 Luxury - Samsung A3050/AR7000 - Elga 3.0 - ME WSH-LN25I Diamond
Ik wilde zoveel mogelijk contact geluid vermindering. (Heb ook de kantstroken gebruikt)Wuursj schreef op zaterdag 21 maart 2020 @ 13:20:
[...]
Waarom niet de 2e22?
Dat is mijn plan dus benieuwd naar jouw keuze.
WH-MDC09J + PAW-TD30C1E5-HI | 10.44 kWp O/W | Venus v3 - 5.12kWh V148 - CT003 V116 - BMS 112 - Modi:NOM
Verwijderd
Spannende combinatie, ondernemer en ambtenaar.Grolsch schreef op maandag 16 maart 2020 @ 21:34:
Ben toch blij met mijn na regeling.
Ivm het corona virus moet mijn vrouw thuis werken (ambtenaar), met 1 druk op de knop vd thermostaat is de leeg staande slaapkamer nu ingesteld op 21 graden ipv 18 graden en omgetoverd tot kantoor
Inderdaad, we hebben ook wel eens verhitte discussies, heb ik savonds weer wat goed te makenVerwijderd schreef op zondag 22 maart 2020 @ 08:30:
[...]
Spannende combinatie, ondernemer en ambtenaar.
Waar de bovenwereld, de onderwereld raaktVerwijderd schreef op zondag 22 maart 2020 @ 08:30:
[...]
Spannende combinatie, ondernemer en ambtenaar.
MG4 Luxury - Samsung A3050/AR7000 - Elga 3.0 - ME WSH-LN25I Diamond
Ik heb blijkbaar je reactie gemist gisteren.Grolsch schreef op zaterdag 21 maart 2020 @ 07:10:
Stopt de WP echt of zakt hij ff terug naar 800 Watt om daarna weer op te toeren?
Ik weet niet hoever je WP terug kan moduleren?
Log je ook de aanvoertemperaturen
Zo te zien log jij je P1 meter (al het stroomverbruik), ik zou gezien alle kosten die je al gemaakt hebt nog ff 100 euro investeren, en schaf een Youless en losse kWh meter aan voor WP only.
Dat geeft je zoveel extra inzicht.
Mocht je al een Youless gebruiken voor de P1 meting, dan kun je (in het geval van een LS120) op S0 de kWh meter van je WP aansluiten.
Het verlagen van de pompsnelheid zal ervoor zorgen dat je dT groter wordt en je gemiddelde vloertemperatuur dus lager, en het afgegeven vermogen dus lager.
Je bereikt hetzelfde resultaat door je Ta te verlagen.
Maar als je WP daadwerkelijk pendelt, dan heb je te weinig afgiffte vermogen, dus zal de WP harder gaan pendelen bij het verlagen van de pompsnelheid mocht te weinig afgifte vermogen de oorzaak van je probleem zijn (wat ik betwijfel).
Je zou dit uit kunnen sluiten door de Ta op 35 graden in te stellen. slaat de WP dan nog af
Wat ik teruglees is dat jij de Remeha mercura 6KW hybride hebt.
Het maximaal opgenomen vermogen van deze hybride WP = 1,43KW
Minimaal vermogen kom ik zo snel niet tegen in de datasheet.
Kan het niet zijn dat je juist vermogen te kort komt en dat er een element ingrijptDeze WP is nu niet echt een krachtpatser, volgens datasheet heeft deze WP slechts 3,65KW vermogen bij Tb +2 / Ta 35, met een COP van 3,23 zou het opgenomen vermogen dus slechts ruim 1000Watt kunnen / moeten zijn.
Ik gebruik inderdaad p1 meter. Aangezien normaal overig verbruik ongeveer 200 watt is, kan ik daarmee verbruik warmtepomp herleiden.
De warmtepomp stopt om de zoveel tijd geheel.
Gisteren wat testen gedaan. Alle radiatoren dicht, alleen vloerverwarming woonkamer en vloerverwarming badkamer staan open. Flow warmtepomp is 17 liter per minuut, daarvan komt 14 liter bij vloerverwarming verdeler woonkamer aan.
Ruimteregeling Ta 35 graden: verbruik 2000 watt, elke 50 minuten stop/start
Daarna WAR Ta 32 graden, verbruik 1500 watt, elke 90 minuten stop/start
Minimale pompsnelheid is 25%, maximale pompsnelheid op 50% gezet (was eerst 100%). Dit maakt in de praktijk echter niets uit.
Minimaal vermogen van de warmtepomp kan ik inderdaad ook niet terugvinden.
Ik ben nu even overvraagd in de opties die ik nu nog kan verbeteren.
Techneco producten kennende heb je nieuwe firmware nodig.TweakersOnly schreef op zondag 22 maart 2020 @ 16:50:
[...]
Ik heb blijkbaar je reactie gemist gisteren.
Ik gebruik inderdaad p1 meter. Aangezien normaal overig verbruik ongeveer 200 watt is, kan ik daarmee verbruik warmtepomp herleiden.
De warmtepomp stopt om de zoveel tijd geheel.
Gisteren wat testen gedaan. Alle radiatoren dicht, alleen vloerverwarming woonkamer en vloerverwarming badkamer staan open. Flow warmtepomp is 17 liter per minuut, daarvan komt 14 liter bij vloerverwarming verdeler woonkamer aan.
Ruimteregeling Ta 35 graden: verbruik 2000 watt, elke 50 minuten stop/start
Daarna WAR Ta 32 graden, verbruik 1500 watt, elke 90 minuten stop/start
Minimale pompsnelheid is 25%, maximale pompsnelheid op 50% gezet (was eerst 100%). Dit maakt in de praktijk echter niets uit.
Minimaal vermogen van de warmtepomp kan ik inderdaad ook niet terugvinden.
Ik ben nu even overvraagd in de opties die ik nu nog kan verbeteren.
13,1 kWp, Ecodan R32 7,5 , WTW ventilatie, Daikin FTXM35M(R) (5x), Doorstroomverwarmer, Douche WTW, Emco Novette Twin met LFP accu 51.2V 40Ah, Opel Vivaro DC L3H1 75kW (12-2022).
Ik vind nergens in installatiehandleiding de mogelijkheid tot firmware-update. Ben benieuwd of dat überhaupt mogelijk is. Ik zal morgen sowieso bellen naar remeha/techneco voor meer advies.koevlaas2 schreef op zondag 22 maart 2020 @ 16:52:
[...]
Techneco producten kennende heb je nieuwe firmware nodig.
[ Voor 31% gewijzigd door TweakersOnly op 22-03-2020 17:06 ]
Het probleem is dat je de spullen ervoor moet hebben.TweakersOnly schreef op zondag 22 maart 2020 @ 16:55:
[...]
Kan ik dat zelf doen? Of moet ik daarvoor monteur laten komen?
13,1 kWp, Ecodan R32 7,5 , WTW ventilatie, Daikin FTXM35M(R) (5x), Doorstroomverwarmer, Douche WTW, Emco Novette Twin met LFP accu 51.2V 40Ah, Opel Vivaro DC L3H1 75kW (12-2022).
Ik had mijn reactie net al gewijzigd. Installatiehandleiding zegt helemaal niets over mogelijkheden firmware upgrade. 😡koevlaas2 schreef op zondag 22 maart 2020 @ 17:06:
[...]
Het probleem is dat je de spullen ervoor moet hebben.
Idd eerst uitzoeken of dat je probleem oplost, hydraulisch is eea nu op orde.TweakersOnly schreef op zondag 22 maart 2020 @ 17:09:
[...]
Ik had mijn reactie net al gewijzigd. Installatiehandleiding zegt helemaal niets over mogelijkheden firmware upgrade. 😡
13,1 kWp, Ecodan R32 7,5 , WTW ventilatie, Daikin FTXM35M(R) (5x), Doorstroomverwarmer, Douche WTW, Emco Novette Twin met LFP accu 51.2V 40Ah, Opel Vivaro DC L3H1 75kW (12-2022).
Dan kan ik ook niet verklaren waarom je WP uitgaat, het is in ieder geval geen pendelen door te weinig afgifte. 1500Watt is wel erg veel voor een 6KW WP....TweakersOnly schreef op zondag 22 maart 2020 @ 16:50:
[...]
Ik heb blijkbaar je reactie gemist gisteren.
Ik gebruik inderdaad p1 meter. Aangezien normaal overig verbruik ongeveer 200 watt is, kan ik daarmee verbruik warmtepomp herleiden.
De warmtepomp stopt om de zoveel tijd geheel.
Gisteren wat testen gedaan. Alle radiatoren dicht, alleen vloerverwarming woonkamer en vloerverwarming badkamer staan open. Flow warmtepomp is 17 liter per minuut, daarvan komt 14 liter bij vloerverwarming verdeler woonkamer aan.
Ruimteregeling Ta 35 graden: verbruik 2000 watt, elke 50 minuten stop/start
Daarna WAR Ta 32 graden, verbruik 1500 watt, elke 90 minuten stop/start
Minimale pompsnelheid is 25%, maximale pompsnelheid op 50% gezet (was eerst 100%). Dit maakt in de praktijk echter niets uit.
Minimaal vermogen van de warmtepomp kan ik inderdaad ook niet terugvinden.
Ik ben nu even overvraagd in de opties die ik nu nog kan verbeteren.
Element.... Ta bereikt, wp uit. Tien min later weer aan.Grolsch schreef op zondag 22 maart 2020 @ 17:40:
[...]
Dan kan ik ook niet verklaren waarom je WP uitgaat, het is in ieder geval geen pendelen door te weinig afgifte. 1500Watt is wel erg veel voor een 6KW WP....
1 PVoutput . Dongen NB
Op retourleiding net voor warmtepomp zit nog een klein buffervat, ongeveer 25 liter. Zie schema:Grolsch schreef op zondag 22 maart 2020 @ 17:40:
[...]
Dan kan ik ook niet verklaren waarom je WP uitgaat, het is in ieder geval geen pendelen door te weinig afgifte. 1500Watt is wel erg veel voor een 6KW WP....
:strip_exif()/f/image/Up6WuFvsjoPpuiPVPyPwn2ij.jpg?f=fotoalbum_medium)
Kan dit buffervat nog de problemen veroorzaken?
TA is al verlaagd van 35 naar 31 graden. Met een nog lagere TA heb ik toch nauwelijks meer profijt van vloerverwarming?reneeke1970 schreef op zondag 22 maart 2020 @ 17:49:
[...]
Element.... Ta bereikt, wp uit. Tien min later weer aan.
Gaat mij niet om de waarde, een element doet de verwarming, niet de wp zelf.TweakersOnly schreef op zondag 22 maart 2020 @ 17:57:
[...]
TA is al verlaagd van 35 naar 31 graden. Met een nog lagere TA heb ik toch nauwelijks meer profijt van vloerverwarming?
Een 6 kW trekt met deze buiten temp geen 2000/2500 watt.
De mijne volle bak hooguit 1100 momenteel.
Zolang jij geen kWh meter op je wp monteerd kun je niks zeggen. Dat hebben we al eerder gezegd. Ook hebben we al verteld dat dat buffer vat van je geen hinder geeft, maar verder is hij ook volkomen nutteloos.
1 PVoutput . Dongen NB
Nee, zou het alleen maar beter van moeten worden, meer systeem inhoud dus rustiger gedrag.TweakersOnly schreef op zondag 22 maart 2020 @ 17:51:
[...]
Op retourleiding net voor warmtepomp zit nog een klein buffervat, ongeveer 25 liter. Zie schema:
[Afbeelding]
Kan dit buffervat nog de problemen veroorzaken?
Ik zou toch adviseren stroom verbruik WP only monitoren, en temperaturen monitoren. Ik heb eerlijk gezegd geen flauw idee wat daar gebeurd. Flow van 17l/ minuut is ook ruim voldoende voor een 6kw WP.
De Mitsu/pana is vrij duidelijk qua regeling, maar hier zijn toch kabouters actief....
[ Voor 6% gewijzigd door Grolsch op 22-03-2020 18:06 ]
Ik ben de badkamer aan het verbouwen
Natuurlijk komt hier vloerverwarming in 60 Meter
Nu zit ik een beetje met het aansluiten van de vloerverwarming . Ik heb beneden een verdeler zitten maar heb hier niks
Meer op vrij en kan daar
Niet komen.
Wat ik wil doen:
De aanvoer laten lopen door een Heimeier standaard thermostaatkraan met een tado knop er op. En de afvoer door een voetventiel om het debiet te kunnen regelen.
Ontluchten zal wat
Lastig worden maar er zit nog een radiator op zolder waar ik nu ook altijd op ontlucht
Dit kan toch gewoon werken of zie ik
Iets over het hoofd?
Gebruik een RTL ventiel (al is dat ook zeker niet ideaal, en 60m slang is dan sowieso teveel) of zet er een 1-groeps verdelertje voor.
[ Voor 31% gewijzigd door hesselbeertje op 22-03-2020 19:49 ]
28 x AUO SunBravo + Fronius Symo 10.0 + Mitsubishi Zubadan 8kw om de stroom weer op te maken...
Dat is niet zo. Hier heb ik een Ta van 27°C en dat werkt prima. Heb in het hele huis VVW. Het huis is zonder invloed van zo'n ongeveer 21.5°C.Doe dit al sinds ik de WP een maandje had. Hogere Cop en langere WP runs.TweakersOnly schreef op zondag 22 maart 2020 @ 17:57:
[...]
TA is al verlaagd van 35 naar 31 graden. Met een nog lagere TA heb ik toch nauwelijks meer profijt van vloerverwarming?
Fossielbrandstofloos huis en -vervoer vanaf november 2024
Hoezo geen nut, zolang de temperatuur van je vloer (water)hoger is dan je gewenste ruimte temperatuur vind er overdracht van warmte energie plaats.TweakersOnly schreef op zondag 22 maart 2020 @ 17:57:
[...]
TA is al verlaagd van 35 naar 31 graden. Met een nog lagere TA heb ik toch nauwelijks meer profijt van vloerverwarming?
Ik draai nu op temperatuur wateraanvoer 27.
Bij 13 graden buitentemperatuur stuur ik 23 graden door de vloer, bij -5 34. Nu het hier 5 graden is gaat er 26,9 doorheen en de kamer is 21,9 graden. Zie dashboard.TweakersOnly schreef op zondag 22 maart 2020 @ 17:57:
[...]
TA is al verlaagd van 35 naar 31 graden. Met een nog lagere TA heb ik toch nauwelijks meer profijt van vloerverwarming?
/f/image/EqHBx6OscnvU4mr0ALvAtwwp.png?f=fotoalbum_large)
Dus lagere temperaturen kan best. Hangt van je isolatie af.
Gasloos sinds 10-03-2019. Panasonic 5Kw monoblok. panelen:2760 Wp ZZO en 2650 Wp zuid.
Halfvrijstaande woning, gebouwd in 1991. Naderhand is kruipruimte extra geïsoleerd en vorig jaar heb ik de ramen begane grond voorzien van nieuw HR++ glas.Me Albert schreef op zondag 22 maart 2020 @ 20:19:
[...]
Bij 13 graden buitentemperatuur stuur ik 23 graden door de vloer, bij -5 34. Nu het hier 5 graden is gaat er 26,9 doorheen en de kamer is 21,9 graden. Zie dashboard.[Afbeelding]
Dus lagere temperaturen kan best. Hangt van je isolatie af.
Overall, niet op en top geïsoleerd zoals een nieuwbouw woning. Maar toch een redelijk niveau.
Wat is jouw stooklijn die je aanhoudt? Ik zie dat je WAR stookt. Zet je warmtepomp in zomermaanden uit?
Wellicht komende dagen ook daar eens verder mee experimenteren
Bedankt voor je antwoordhesselbeertje schreef op zondag 22 maart 2020 @ 19:48:
Ja dat werkt prima. Om alle tegels los te laten springen. Als je de volle aanvoertemperatuur door je vloer stuurt, gaat dat niet zo heel lang goed.
Gebruik een RTL ventiel (al is dat ook zeker niet ideaal, en 60m slang is dan sowieso teveel) of zet er een 1-groeps verdelertje voor.
Heb een warmtepomp. Aanvoer komt nooit boven de 32 graden uit dus moet dus geen
Probleem zijn?
In dat geval kun je 't zo aansluiten. Let wel op dat je de balans in de installatie niet verstoort. Mooiste is een debiet meter in de groep zetten, dan weet je wat je doet.
28 x AUO SunBravo + Fronius Symo 10.0 + Mitsubishi Zubadan 8kw om de stroom weer op te maken...
[...]
Zou er zo eentje tussen plakken
https://benem.nl/lovak-eco-kunststof-1-groep.html
@Simply_jeroen schreef:hesselbeertje schreef op zondag 22 maart 2020 @ 21:59:
Dan wordt het inderdaad een ander verhaal. De vloerverwarming die je al hebt heeft verdelers zonder pomp neem ik aan?
In dat geval kun je 't zo aansluiten. Let wel op dat je de balans in de installatie niet verstoort. Mooiste is een debiet meter in de groep zetten, dan weet je wat je doet.
Een losse debiet regelaar zo mooi zijn , maar die ken ik niet. als die beschikbaar zijn, houd ik me aanbevolen voor een linkje.De aanvoer laten lopen door een Heimeier standaard thermostaatkraan met een tado knop er op. En de afvoer door een voetventiel om het debiet te kunnen regelen.
Zelf heb ik meerdere circuits zo aangesloten, bv. ook 1 badkamer circuit dat dus altijd voeding krijgt, zelfs als alleen de woonkamer vraag heeft.
Als het niet anders gaat, dan inregelen met het voetventiel,en daarmee de Dt instellen; tijdrovend, dat wel.
14kW ZubadanPUHZ-SHW140YHA+ERSC-VM2C, 200L boiler , 200L buffer, sinds 8/2018, gasloos
Rechtsboven in het dashboard. Bij -5 34 graden en bij 13, 23 graden. Gaat i de zomermaanden inderdaad uit. Heb afgelopen zomer wat geprobeerd met koelen maar dat ga ik niet weer doen.TweakersOnly schreef op zondag 22 maart 2020 @ 20:55:
[...]
Wat is jouw stooklijn die je aanhoudt? Ik zie dat je WAR stookt. Zet je warmtepomp in zomermaanden uit?
Huis verbouwd in 2004 niet overdreven goed geïsoleerd maar ruim voldoende voor mijn 5kW Panasonic.
Gasloos sinds 10-03-2019. Panasonic 5Kw monoblok. panelen:2760 Wp ZZO en 2650 Wp zuid.
Met dergelijk lage aanvoertemperaturen wordt bij ons thuis ook de setting van 21,5gr wel gehaald, echter vind ik de vloer nog steeds koud aanvoelen dus comfortabel is het niet. Pas rond de 29gr vind ik het comfortabel worden.Wimhaw schreef op zondag 22 maart 2020 @ 19:58:
[...]
Dat is niet zo. Hier heb ik een Ta van 27°C en dat werkt prima. Heb in het hele huis VVW. Het huis is zonder invloed van zo'n ongeveer 21.5°C.Doe dit al sinds ik de WP een maandje had. Hogere Cop en langere WP runs.
En zet je dan de ramen open? Die prettige 30 graden kan je in een redelijk geïsoleerd huis alleen krijgen als het buiten vriest.DJT schreef op maandag 23 maart 2020 @ 14:07:
[...]
Met dergelijk lage aanvoertemperaturen wordt bij ons thuis ook de setting van 21,5gr wel gehaald, echter vind ik de vloer nog steeds koud aanvoelen dus comfortabel is het niet. Pas rond de 29gr vind ik het comfortabel worden.
WH-MDC05H3E5, 5600 Wp zonnepanelen, 2 infrarood bad- en werkkamer, SWW Auer Edel water 100L, Daikin 2MXM50M9 airco met FTXM35N en FTXM20N
De vloer mag ook niet te warm worden (spataders enzo, vroeger werden ze warmer als nu).DJT schreef op maandag 23 maart 2020 @ 14:07:
[...]
Met dergelijk lage aanvoertemperaturen wordt bij ons thuis ook de setting van 21,5gr wel gehaald, echter vind ik de vloer nog steeds koud aanvoelen dus comfortabel is het niet. Pas rond de 29gr vind ik het comfortabel worden.
☻/ Please consider the environment before printing this signature
/▌
/ \ <-- This is bob. copy and paste him and he will soon take over the world.
Ik zorg er in ieder geval voor dat er tussen 12u en 17u niet wordt verwarmd. Als hij dan om 17u gaat draaien heb ik in de avond tenminste warme voeten. "Helaas" gooit de vele zon deze dagen roet in het eten. Het huis gaat overdag richting 23 graden en tegen de tijd dat hij onder het setpoint van de thermostaat komt is het al avond.t.oswald schreef op maandag 23 maart 2020 @ 16:13:
[...]
En zet je dan de ramen open? Die prettige 30 graden kan je in een redelijk geïsoleerd huis alleen krijgen als het buiten vriest.
Op de koudere dagen is het niet zo'n punt als ik op WAR draai, overdag geeft hij genoeg om het warm te houden met 28~29 graden. Als het dan einde middag kouder wordt gaat de temperatuur vanzelf boven de 30.
[ Voor 15% gewijzigd door DJT op 23-03-2020 16:38 ]
Verwijderd
Zowel de aanvoer als de retour lopen door het buffervat waardoor deze dus eigenlijk werkt als een open verdeler. En hiermee is mij ingestelde T van de WP dus niet de Ta voor de vvw toch?
48x 315WP (oost-west orientatie), 20x400WP (zuid orientatie) 9kw Pana Bi-bloc, All-electric
Dat is de normale manier van aansluiten van een buffervat.EdwinC schreef op dinsdag 24 maart 2020 @ 07:06:
Ik heb twijfels over hoe mijn buffervat is aangesloten op mijn WP.
Zowel de aanvoer als de retour lopen door het buffervat waardoor deze dus eigenlijk werkt als een open verdeler. En hiermee is mij ingestelde T van de WP dus niet de Ta voor de vvw toch?
Zelf meet ik zo'n 0,5 graad verschil tussen Ta bij WP (voor buffervat) en Ta bij v.v. verdelers (na buffervat).
Vanwege natuurkundige wetten stijgt warm water op, en zal de aansluiting van buffervat naar afgifte op het hoogste punt zitten (als het goed is).
28 x AUO SunBravo + Fronius Symo 10.0 + Mitsubishi Zubadan 8kw om de stroom weer op te maken...
48x 315WP (oost-west orientatie), 20x400WP (zuid orientatie) 9kw Pana Bi-bloc, All-electric
[ Voor 6% gewijzigd door hesselbeertje op 24-03-2020 09:27 ]
28 x AUO SunBravo + Fronius Symo 10.0 + Mitsubishi Zubadan 8kw om de stroom weer op te maken...
Nu is 50 liter wel erg klein, ik weet niet of de gelaagdheid op en top is bij zo'n kleine buffer.
Onder en boven zitten dan wel erg dicht bij elkaar.
Daar zit ik dus ook mee.Grolsch schreef op dinsdag 24 maart 2020 @ 09:45:
Alle "buffer"vaten onder de 500 liter stellen met de lage temperaturen van een WP qua buffer nagenoeg niets voor.
Nu is 50 liter wel erg klein, ik weet niet of de gelaagdheid op en top is bij zo'n kleine buffer.
Onder en boven zitten dan wel erg dicht bij elkaar.
Voor de volledigheid het is nu als hieronder aangesloten.
:strip_exif()/f/image/M2boZmpol811hGCetJKS9OyW.jpg?f=fotoalbum_large)
Vandaar dat ik aan het denken was om hem als onderstaand voorbeeld aan te laten sluiten.
48x 315WP (oost-west orientatie), 20x400WP (zuid orientatie) 9kw Pana Bi-bloc, All-electric
Gibson S-1, Godin Multiac ACS SA, Camps Cut 500S, Roland Jazz Chorus-120 , King Tempo II 607, TMS320C10, SAM4L
:strip_exif()/f/image/YAsgnLC6Gewa0PBoO2Qp2EGg.jpg?f=fotoalbum_medium)
hier komen de buizen binnen (zolder).
Mijn idee is om deze vlak langs de muur af te korten en daarop een 90 graden bocht op te zetten.
ik twijfel nog even tussen:
- 1"US > 26mm verloop (meerlaagsebuis) TH perskoppeling
of direct naar koper/knel...
Perskoppeling maakt het duurder i.vm. de perstang (!40 euro), maar volgens mij werkt het makkelijker/netter/strakker
12,85kWp - ZB 7,5m2/400l - 5kW Pana H WP (CV&SWW) - 13,8kWh accu
Dit topic is gesloten.
![]()
:strip_exif()/f/image/zSDI0753152Podjf0N78zeRa.jpg?f=fotoalbum_large)