Elga | Valliant eco TEC plus VHR 30-34/5-5L | Kamstrup 602 |Nodo OTGW | Raspberry Pi 3B+/4B+|RFXcom rfxtrx433xl | UniFi netwerk | PVoutput 8.625 kWp
En of de COP nu 4 of 4,5 is, het gaat erom dat je afwijkingen kunt signaleren, en dat kan met mijn interne warmtemeter ook heel goed.
beumer schreef op vrijdag 6 maart 2020 @ 22:22:
[...]
Van die kWh meter setup zou ik wel wat meer willen zien, ik heb geen ruimte meer in mijn meterkast (10 gewone automaten en een kookgroep en de rij is vol) maar jij hebt het zo te zien opgelost met een los din rail kastje, zoiets zou ik ook prima kunnen maken. Kan je hier wat meer foto's van laten zien of apart even doorsturen?
/f/image/ahgDI94GXIlZ9UbBrSbKqwgN.jpg?f=fotoalbum_large)
De oranje draadjes gaan naar de Youless.

Dit is het bedradingsschema. Dus ELGA wordt gemeten, Valliant CV ketel niet (ja, typo in het plaatje heb ik gezien). Een set draden gaat uit de klemmen naar de dubbele wcd die je op de eerdere foto ziet naast het DIN rail kastje. Ik heb de originele wcd voor de CV er uit gehaald en de draden hierop aangesloten (draden waren gelukkig lang genoeg. Hangt bij mij dus boven naast de WP en niet in de meterkast. Zou ook geen zin hebben omdat op dezelfde groep onderweg van de meterkast naar de CV ruimte nog een aantal lichtpunten en een WCD in de keuken is aangesloten. Die zou je dan ook allemaal mee meten.
Testbank opstelling met een gloeilamp er aan ipv de ELGA. Voor de draadjes van de Youless heb ik een klein gaatje geboord in het DIN rail kastje. De draadjes (oranje) zijn uit een CAT 5 kabel en rechtstreeks over het oogje van de Youless gesoldeerd zoals hier naar voorbeeld van @AUijtdehaag . Met de nieuwere Youless hoeft je niet eens te solderen. Die heeft al een aansluiting voor S0.
[ Voor 4% gewijzigd door Copitano op 07-03-2020 17:29 ]
Elga | Valliant eco TEC plus VHR 30-34/5-5L | Kamstrup 602 |Nodo OTGW | Raspberry Pi 3B+/4B+|RFXcom rfxtrx433xl | UniFi netwerk | PVoutput 8.625 kWp
Ja natuurlijk, dat geldt misschien zelfs ook voor optimaal inregelen. Maar van een ELGA is dat niet zonder meer uit te lezen en moet er dus iets tussen om dat te regelen. Ik kon mijn Kamstrup 602 voor een zacht prijsje overnemen en daarmee is het samen met een DIN rail metertje ook in een keer klaar. Maar je kun natuurlijk ook zelf iets fabrieken met een losse flowmeter en twee temperatuursensoren en een kWh metertje en dan met een script in Domoticz de COP berekenen. En voor thuis/hobby gebruik boeit het inderdaad niet zo of de meter gekalibreerd is of niet. Dat is alleen van belang als met de meter de energie uit bijvoorbeeld een warmtenet afgerekend moet worden. Je mag er natuurlijk wel van uit gaan dat een goede merk meter als Kamstrup wel een betrouwbare meting geeft van de geproduceerde warmte. Andere factoren dan een kleine afwijking van de meter hebben volgens mij een veel grotere invloed op de COP.Grolsch schreef op zaterdag 7 maart 2020 @ 14:58:
Maar datzelfde kun je toch waarnemen met elke warmtemeter, die hoeft niet persé gekalibreerd te zijn.
En of de COP nu 4 of 4,5 is, het gaat erom dat je afwijkingen kunt signaleren, en dat kan met mijn interne warmtemeter ook heel goed.
Elga | Valliant eco TEC plus VHR 30-34/5-5L | Kamstrup 602 |Nodo OTGW | Raspberry Pi 3B+/4B+|RFXcom rfxtrx433xl | UniFi netwerk | PVoutput 8.625 kWp
wat een geheim agent toch allemaal niet moet doen om incognito op zijn werk te verschijnen
Mooi als dat gescheiden voedingen zijn kun je die natuurlijk afzonderlijk meten. Bij de ELGA heb je zo'n element echter niet.flippy schreef op zaterdag 7 maart 2020 @ 15:56:
ik heb wel 2 kWh meters in de meterkast gezet voor de pomp. 1 voor de pomp en 1 voor het element. dan kan ik beter in de gaten houden waar de energie in gaat zitten. je kan natuurlijk in ergste geval beide meters ook nog in de buitenunit vrotten en af ten toe uitlezen.
Elga | Valliant eco TEC plus VHR 30-34/5-5L | Kamstrup 602 |Nodo OTGW | Raspberry Pi 3B+/4B+|RFXcom rfxtrx433xl | UniFi netwerk | PVoutput 8.625 kWp
Dat zou zeker jammer zijn, ik heb echter geen elektrische elementen met cop 1 erin, SWW modus op bv 45 graden, wordt gedaan met de warmtepomp.koevlaas2 schreef op zaterdag 7 maart 2020 @ 00:09:
[...]
Nee dat kan zo niet, als je VV het vat afkoelt zal de SWW modus het vat weer gaan verwarmen en je beland zo in een vicieuze cirkel met een Tros Radar COP.
Ik heb ook veel zonnepanelen op het dak, zou dus overdag met veel zon het vat hoger op temperaturen kunnen zetten en dan die energie opslaan voor de avond.
Vooralsnog hangt de cv ketel nog voor sww.
Als je 300L buffer hebt is deze binnen no time koud, dan heb je iets groters nodig 5000+L oid.Cees-JanH schreef op zaterdag 7 maart 2020 @ 16:39:
[...]
Dat zou zeker jammer zijn, ik heb echter geen elektrische elementen met cop 1 erin, SWW modus op bv 45 graden, wordt gedaan met de warmtepomp.
Ik heb ook veel zonnepanelen op het dak, zou dus overdag met veel zon het vat hoger op temperaturen kunnen zetten en dan die energie opslaan voor de avond.
Vooralsnog hangt de cv ketel nog voor sww.
13,1 kWp, Ecodan R32 7,5 , WTW ventilatie, Daikin FTXM35M(R) (5x), Doorstroomverwarmer, Douche WTW, Emco Novette Twin met LFP accu 51.2V 40Ah, Opel Vivaro DC L3H1 75kW (12-2022).

Het geeft dit soort grafieken. Daling in het begin door defrosts en aan het eind omdat de buiten temp weer daalde.
Gasloos sinds 10-03-2019. Panasonic 5Kw monoblok. panelen:2760 Wp ZZO en 2650 Wp zuid.
Over defrosts is ook al veel gecommuniceerd. Het elektriciteitsverbruik is laag, het onttrekken van warmte aan de woning is beperkt tot enkele procenten. Het effect op de COP is dus bepekt en zeker geen 500kWh(e). Met de kamstrup kun je de kWh(th) aflezen via koelenergie.overwinteraar schreef op zaterdag 7 maart 2020 @ 08:45:
[...]
Mooi(e) plaatje/meting/resultaat/toelichting.Je schrijft daarin ook dat je een correctie voor defrosts toepast door de defrost kWh's af te trekken van je geproduceerde warmte (in kWh).
[...]
Wellicht interpreteer ik dit stukje niet goed, maar gezien de gedeelde behoefte om appels met appels te vergelijken o.m. in het door @Tomexergie geproduceerde overzicht, een paar vragen:
Hoe doe je dit?
Meet je defrost verbruik (zo ja, hoe?) of bepaal je dit handmatig door pieken te filteren? En haal je de defrost kWh's ook van kWh stroomverbruik af voor je COP berekent?
Fictief voorbeeld: 1.000 kWh verbruik warmtepomp incl 500 kWh aan defrosts. Geproduceerde warmte 3.000 kWh. Kom je dan op COP van 2,5 ((3.000-500)/1.000) of COP van 5 ((3.000-500)/(1.000-500))?
Waarom doe je dit?
De defrosts horen toch bij de installatie, die zijn toch nodig om de kWh's aan warmte te produceren? Net als een ketel ook stroom verbruikt voor de pomp, om de geproduceerde warmte in de woning te krijgen.
In bovenstaand fictief voorbeeld kom ik bijv op een COP van 3 (3.000/1.000), dus alle opgewekte warmte delen door alle daarvoor benodigde energie, met zowel in teller als noemer defrost kWh's.
Mooie grafiek. Daar TNO nog een puntje aan zuigen.
De polynoom buigt af naar beneden bij hoge TB omdat de constante verliezen in het systeem gaan domineren. Er wordt immers weinig warmte afgenomen.
Is natuurlijk ook fijner en mooier, maar mijn WP hangt dus 3 verdiepingen en een aantal centraaldozen van de meterkast. Dus alle verbruikers tussen meterkast en WP op dezelfde groep neem je dan ook mee in je meting. Dan is het dus 'Tompoes verzin een list'AUijtdehaag schreef op zaterdag 7 maart 2020 @ 16:13:
Ik heb er ook een paar kWh meters in gezet.
Vind het toch prettiger meten vanuit de MK voor zover mogelijk..
Elga | Valliant eco TEC plus VHR 30-34/5-5L | Kamstrup 602 |Nodo OTGW | Raspberry Pi 3B+/4B+|RFXcom rfxtrx433xl | UniFi netwerk | PVoutput 8.625 kWp
Dat kan prima, een warmtepompboiler van 1.5 kW heb je ook in 300L namelijk.Dewim1 schreef op zaterdag 7 maart 2020 @ 17:32:
is het wel mogelijk om met een 5 kw pomp een 300l vat te verwarmen. of duurt dit te lang
13,1 kWp, Ecodan R32 7,5 , WTW ventilatie, Daikin FTXM35M(R) (5x), Doorstroomverwarmer, Douche WTW, Emco Novette Twin met LFP accu 51.2V 40Ah, Opel Vivaro DC L3H1 75kW (12-2022).
Als ik naar m'n eigen warmtepomp kijk (200 liter / begrensd op 7kW vermogen) dan doe ik er gemiddeld 1u:15 minuten over om het vat weer op 52 graden te krijgen.Dewim1 schreef op zaterdag 7 maart 2020 @ 17:32:
is het wel mogelijk om met een 5 kw pomp een 300l vat te verwarmen. of duurt dit te lang
Voor 300 liter en 5kW zou je dan grofweg op zo'n 2u45 komen gemiddeld, bij een geheel opgebruikt vat natuurlijk wat langer.
Extra stilstandverlies van 300 t.o.v. 200 liter is te verwaarlozen. Je buitenoppervlak neemt amper toe t.o.v. je volume. Ik denk dat je ongeveer 0,8kWh meer verliest, ofwel zo'n 0,35kWh aan stroom extra door het grotere vat (en in de winter is dat niet zo'n ramp want het blijft in je woning).
Als je 's nachts warm water maakt zal dat mogelijk niet zo'n probleem zijn en op koude dagen kan je verwarmingselement nog bijschakelen.
Die hoeft ondertussen niet een woning warm te houden natuurlijkkoevlaas2 schreef op zaterdag 7 maart 2020 @ 18:04:
[...]
Dat kan prima, een warmtepompboiler van 1.5 kW heb je ook in 300L namelijk.
Maar goed, 3 uurtjes zonder verwarming 's nachts hoeft geen probleem te zijn.
[ Voor 35% gewijzigd door BlueTooth76 op 07-03-2020 18:09 ]
2x SE8K | 68x Talesun 300Wp | 16 oost, 16 west, 25 zuid, 11 noord | 20.400Wp | pvoutput.org | Mitsubishi Zubadan 14kW @ 50% vermogen
Bijverwarmen na een douche met de WP op 75% van de 7.5 kW vermogen duurt hier minder dan een uur.BlueTooth76 schreef op zaterdag 7 maart 2020 @ 18:05:
[...]
Als ik naar m'n eigen warmtepomp kijk (200 liter / begrensd op 7kW vermogen) dan doe ik er gemiddeld 1u:15 minuten over om het vat weer op 52 graden te krijgen.
Voor 300 liter en 5kW zou je dan grofweg op zo'n 2u45 komen gemiddeld, bij een geheel opgebruikt vat natuurlijk wat langer.
Als je 's nachts warm water maakt zal dat mogelijk niet zo'n probleem zijn en op koude dagen kan je verwarmingselement nog bijschakelen.
[...]
Die hoeft ondertussen niet een woning warm te houden natuurlijk
Maar goed, 3 uurtjes zonder verwarming 's nachts hoeft geen probleem te zijn.
13,1 kWp, Ecodan R32 7,5 , WTW ventilatie, Daikin FTXM35M(R) (5x), Doorstroomverwarmer, Douche WTW, Emco Novette Twin met LFP accu 51.2V 40Ah, Opel Vivaro DC L3H1 75kW (12-2022).
Ik verwarm maar 1x per dag (tenzij ik in bad geweest ben, dan is het vat meestal "leeg") dus ik ga uit van de totale tijd die hier nodig is per 24 uur.koevlaas2 schreef op zaterdag 7 maart 2020 @ 18:08:
[...]
Bijverwarmen na een douche met de WP op 75% van de 7.5 kW vermogen duurt hier minder dan een uur.
Is 1 liter 1 graad verwarmen niet iets van 0,00116 kWh aan benodigde energie?
300 liter van 15 naar 50 graden zou dan ruim 2,5 uren duren met 5kW? Maar dat is natuurlijk theorie, als het stevig vriest haal je die 5kW niet en het vat zal niet altijd zo leeg zijn.
Lastig
Maar goed, 300 liter moet zeker geen probleem zijn als je het 's nachts verwarmt en het back-up element eventueel bij laat komen na 2 of 3 uren.
[ Voor 40% gewijzigd door BlueTooth76 op 07-03-2020 18:22 ]
2x SE8K | 68x Talesun 300Wp | 16 oost, 16 west, 25 zuid, 11 noord | 20.400Wp | pvoutput.org | Mitsubishi Zubadan 14kW @ 50% vermogen
Warmwater staat op 45*C
[ Voor 8% gewijzigd door Naalroc op 07-03-2020 18:30 ]
14kW ZubadanPUHZ-SHW140YHA+ERSC-VM2C, 200L boiler , 200L buffer, sinds 8/2018, gasloos
Op 14kW deed ik er ook ongeveer 40 tot 50 minuten over, klopt.Naalroc schreef op zaterdag 7 maart 2020 @ 18:30:
Bij mij gaat het 200 liter-vat wekelijks helemaal leeg (= < 18*C), en het opwarmen duurt altijd minder dan 50 minuten, meestal 45 min.
Warmwater staat op 45*C
Vol gas op 14kW:

Na begrenzing op 7kW ongeveer 75 minuten maar het loopt ook wel eens uit naar 90 minuten:

---------
Als ik kijk naar de geproduceerde (!) warmte voor warm water in februari dan zit ik op 288kWh voor 29 dagen (schrikkeljaar) = 9,93kWh per dag. Bij 7kW verwarmen is dat 1u25 (85 minuten) benodigde tijd en dat komt aardig overeen
Verbruikte energie voor SWW was 106kWh en dat is 3,65kWh per dag. In de zomer is dat lager (betere COP).
-------
@Dewim1
Als ik dat omreken naar een 5kWh warmtepomp en 300 liter dan lijkt me 2:45 tot 3:00 heel realistisch qua gemiddeld opwarmtijd.
Ik hoor graag tzt nog van je wat jouw ervaringen zijn op dat vlak
[ Voor 39% gewijzigd door BlueTooth76 op 07-03-2020 18:51 ]
2x SE8K | 68x Talesun 300Wp | 16 oost, 16 west, 25 zuid, 11 noord | 20.400Wp | pvoutput.org | Mitsubishi Zubadan 14kW @ 50% vermogen
mijn maandbedrag blijf ook altijd hetzelfde. de eindafrekening varieertFullpower schreef op zaterdag 7 maart 2020 @ 09:37:
Daar is de groene doos uit Goirle weer:
https://www.ed.nl/tilburg...ampaign=socialsharing_web
Prijs 5600,- euro voor een 9kW model. Dat is duurder dan mijn warmtepomp. En dan ook nog een flinke energie rekening. Op de website verder geen gegevens. Net als de man met de Boilers uit Okkenbroek claimen ze dat het maandbedrag voor energie niet wijzigd t.o.v. gas. Vreemd verhaal.
One thing's certain: the iPad seriously increases toilet time.. tibber uitnodigingscode: bqufpqmp
Ja of is het je interne meter die is veranderd ?, ik zou daar dan ook aan gaan twijfelen, het is gewoon een simpele meter en je kan daar niet op vertrouwen waar ik toch mag aannemen dat ik aan een kamstrup gecertificeerde meter niet hoef te twijfelen.Grolsch schreef op zaterdag 7 maart 2020 @ 14:58:
Maar datzelfde kun je toch waarnemen met elke warmtemeter, die hoeft niet persé gekalibreerd te zijn.
En of de COP nu 4 of 4,5 is, het gaat erom dat je afwijkingen kunt signaleren, en dat kan met mijn interne warmtemeter ook heel goed.
Noord-Oost-Zuid-West 11640Wp Totaal Live, Netduino advanced pv logging
Tnx!Tomexergie schreef op zaterdag 7 maart 2020 @ 17:21:
[...]
Over defrosts is ook al veel gecommuniceerd. Het elektriciteitsverbruik is laag, het onttrekken van warmte aan de woning is beperkt tot enkele procenten. Het effect op de COP is dus bepekt en zeker geen 500kWh(e). Met de kamstrup kun je de kWh(th) aflezen via koelenergie.
En die 500kWh was alleen om makkelijk te rekenen, fictief voorbeeld hè...
Loria 6010 met HCTM | 300l SWW zonneboiler | 27 kWp PV | gasloos
13,1 kWp, Ecodan R32 7,5 , WTW ventilatie, Daikin FTXM35M(R) (5x), Doorstroomverwarmer, Douche WTW, Emco Novette Twin met LFP accu 51.2V 40Ah, Opel Vivaro DC L3H1 75kW (12-2022).
( liters / kW ) x 3,25 = minuten opwarmtijd
Is dat een aardige schatting om tot een gemiddeld aantal te komen?
2x SE8K | 68x Talesun 300Wp | 16 oost, 16 west, 25 zuid, 11 noord | 20.400Wp | pvoutput.org | Mitsubishi Zubadan 14kW @ 50% vermogen
300 L WP 5.8 kWBlueTooth76 schreef op zaterdag 7 maart 2020 @ 19:13:
Kan iemand de BlueTooth formule loslaten op zijn SWW opwarmtijd?
( liters / kW ) x 3,25 = minuten opwarmtijd
Is dat een aardige schatting om tot een gemiddeld aantal te komen?
300/5.8x3,25= 168 minuten ? sowieso mis ik delta T in je formule.
13,1 kWp, Ecodan R32 7,5 , WTW ventilatie, Daikin FTXM35M(R) (5x), Doorstroomverwarmer, Douche WTW, Emco Novette Twin met LFP accu 51.2V 40Ah, Opel Vivaro DC L3H1 75kW (12-2022).
Maar de delta T zit ook niet in de Koevlaas2 formulekoevlaas2 schreef op zaterdag 7 maart 2020 @ 19:25:
[...]
300 L WP 5.8 kW
300/5.8x3,25= 168 minuten ? sowieso mis ik delta T in je formule.
Misschien iets te grof om het zo te berekenen
Op hoeveel minuten zit je overigens vanuit een geheel "opgebruikt" vat?
[ Voor 10% gewijzigd door BlueTooth76 op 07-03-2020 19:32 ]
2x SE8K | 68x Talesun 300Wp | 16 oost, 16 west, 25 zuid, 11 noord | 20.400Wp | pvoutput.org | Mitsubishi Zubadan 14kW @ 50% vermogen
Ok top, ja ik doe dat ook zo maar dan via een simpel LUA scriptje..Copitano schreef op zaterdag 7 maart 2020 @ 12:44:
[...]
Eigenlijk beiden. De gegevens van de Kamstrup en de DIN rail meter gaan via Domoticz, Influx naar Grafana. In Domoticz bereken ik met een dzVents scriptje de actuele COP. Voor de DCOP neem ik totaal geporduceerde warmte en verbruikte elektra over in een Excelbestand. Daar heb ik van de afgelopen 10 jaar verbruiksgegeven van energie op dagbasis in zitten. daar staat sinds december 2018 nu ook Warmteproductie en Elektraverbruik van de WP naast. DCOP = Dheat/Del.
code:Deze berekent de actuele COP. Wil ook nog eens een script maken die dat doet voor dag, week, maand, jaar. Maar ben daar nog niet handig genoeg in
1 2 3 4 5 6 7 8 9 10 11 12 13 14 15 16 17 18return { active = true, on = { devices = { 'Power', --'Elektra WP', } }, execute = function(domoticz, device) local Heat =domoticz.devices("Power")._state local Elektra =domoticz.devices("Elektra WP").powerYield local Live_COP =domoticz.utils.round((Heat/Elektra),2) -- Update dummysensors domoticz.openURL('http://192.168.2.9:8080/json.htm?type=command¶m=udevice&idx='..domoticz.devices('Live COP').idx..'&nvalue=0&svalue='..Live_COP) end }
Per dag wil ik nog een keer maken, had gehoopt dat jij die had
21xDMEGC 440wp (9240) ||| Pana 9j
OK, dat is iid belangrijk, dan wordt het dus~:koevlaas2 schreef op zaterdag 7 maart 2020 @ 19:25:
[...]
300 L WP 5.8 kW
300/5.8x3,25= 168 minuten ? sowieso mis ik delta T in je formule.
opwarmtijd = boiler inhoud /10 * dT/WP vermogen in kW
14kW ZubadanPUHZ-SHW140YHA+ERSC-VM2C, 200L boiler , 200L buffer, sinds 8/2018, gasloos
Maar die heb lucht van twintig graden en geen -5koevlaas2 schreef op zaterdag 7 maart 2020 @ 18:04:
[...]
Dat kan prima, een warmtepompboiler van 1.5 kW heb je ook in 300L namelijk.
1 PVoutput . Dongen NB
AMD Ryzen 5800X - 32GB DDR4 Corsair RGB - XFX 6900XT - Panasonic HIT 990Wp - AE200L WPB met cv-ondersteuning
Als je vastzit aan HT bij vriestemps dan kan het verstandig zijn echter is het beter om het afgiftesysteem en evt isolatie dan aan te pakken en direct all-electric te gaan. Met de Elga hou je immers je vastrecht en cv-ketel(onderhoud) waardoor de besparing minimaal is.
AMD Ryzen 5800X - 32GB DDR4 Corsair RGB - XFX 6900XT - Panasonic HIT 990Wp - AE200L WPB met cv-ondersteuning
Tja voor dat geld wordt het natuurlijk al snel een optie.Tito129 schreef op zaterdag 7 maart 2020 @ 20:37:
[Afbeelding]
Via bevriende installateur kreeg ik de volgende aanbieding. Een elga voor alleen de btw en de aanleg kosten. Is het nog verstandig om een Elga aan te schaffen of zijn er al betere alternatieven?
Komt het bierviltje
De stelregel is welbekend 1 kuub gas = 2kw stroom bij vervanging voor WP.
Kuub gas = 80cent
Kw stroom = 20 cent
Elga verbruik = 2000 kw * 0,20 = 400 euro
Afname gasverbruik = 1000m3 * 0,80 = -800 euro
Onderaan de streep 400 euro besparing in een jaar.
Stel dat de ELGA je 500 euro kost (340 btw + 160 installatie ?) ben je na ff een jaar al uit de kosten.
[ Voor 8% gewijzigd door Daannn1987 op 07-03-2020 21:32 ]
21xDMEGC 440wp (9240) ||| Pana 9j
Paar jaar dus. Echter als je al VV hebt maakt een monoblock meer sense en ketel de deur uit. Voor SWW kun je dan een 200L/270L vat of WPB neerzetten.
AMD Ryzen 5800X - 32GB DDR4 Corsair RGB - XFX 6900XT - Panasonic HIT 990Wp - AE200L WPB met cv-ondersteuning
Het was een bevriende installateurJim423 schreef op zaterdag 7 maart 2020 @ 21:37:
160 euro voor installatie? Dat reken ik alleen al voor voorrijden
Paar jaar dus. Echter als je al VV hebt maakt een monoblock meer sense en ketel de deur uit. Voor SWW kun je dan een 200L/270L vat of WPB neerzetten.
Tel er nog 300 bij op en je bent nog steeds met 2 jaar uit de kosten.
Ligt er net een beetje aan wat je op lange termijn wilt doen natuurlijk.. ook hoe oud je ketel nu is
21xDMEGC 440wp (9240) ||| Pana 9j
Klopt. Goed bevriend zelfs. Ketel is wel aan vervanging toe. Maar recent door Nefit onder garantie van allemaal nieuwe onderdelen voorzien. Heb zo’n drama ketel uit 2009 van Nefit.Daannn1987 schreef op zaterdag 7 maart 2020 @ 21:48:
[...]
Het was een bevriende installateur![]()
Tel er nog 300 bij op en je bent nog steeds met 2 jaar uit de kosten.
Ligt er net een beetje aan wat je op lange termijn wilt doen natuurlijk.. ook hoe oud je ketel nu is
Dat gebruikte ik voor de installatie van de ELGA ook ongeveer. Nu nog 400 m³ en dan nog hoofdzakelijk voor warm water en koken. Hier geen vloerverwarming maar convectoren met ventilatoren er op. >500 m³ scheelt ook nog een tientje of vijf capaciteitstarief gas.Tito129 schreef op zaterdag 7 maart 2020 @ 20:59:
Nee. Huis uit 2008. Heb beneden vloerverwarming en boven radiatoren. Heb de ketel al enkele jaren op 45 graden staan. Gebruik zo’n 1700m3 gas.
[ Voor 8% gewijzigd door Copitano op 07-03-2020 22:39 ]
Elga | Valliant eco TEC plus VHR 30-34/5-5L | Kamstrup 602 |Nodo OTGW | Raspberry Pi 3B+/4B+|RFXcom rfxtrx433xl | UniFi netwerk | PVoutput 8.625 kWp
Kruislings vermenigvuldigen we weg TOV 5kW die je huis tuin en keuken WP levert.reneeke1970 schreef op zaterdag 7 maart 2020 @ 20:03:
[...]
Maar die heb lucht van twintig graden en geen -5
13,1 kWp, Ecodan R32 7,5 , WTW ventilatie, Daikin FTXM35M(R) (5x), Doorstroomverwarmer, Douche WTW, Emco Novette Twin met LFP accu 51.2V 40Ah, Opel Vivaro DC L3H1 75kW (12-2022).
Op zich heb je hier geen BlueTooth formule voor nodigBlueTooth76 schreef op zaterdag 7 maart 2020 @ 19:13:
Kan iemand de BlueTooth formule loslaten op zijn SWW opwarmtijd?
( liters / kW ) x 3,25 = minuten opwarmtijd
Is dat een aardige schatting om tot een gemiddeld aantal te komen?
Het ligt wel aan je definitie van "leeg" en je definitie van "Vol".
Stel dat leeg "10 graden" betekent en vol 52 graden dan hebben we het over 300 liter water welke 42 graden verwarmd moet worden.
Soortelijke warmte J/(kg·K) water = 4186
300*4186*42/1000000/3,6=14,651kWh Thermische energie nodig.
Dus deel dat door het vermogen van je WP en je weet het aantal uur dat het duurt
BIj 7KW dus ruim 2 uur.
Maar in de praktijk zal het gehele vat nooit afkoelen tot 10 graden, en in de praktijk al het gehele vat geen 52 graden zijn. Afhankelijk van de locatie van de sensor hoe de spiraal loopt zal dit afwijken.
Bij mij in de praktijk (400L boiler, setpoint 48 graden, gemeten in het midden, vermogen WP = 11,2KW) duurt het opwarmen van een leeg vat 1,25 uur. In de praktijk is het vat bijna nooit leeg, en is de WP dagelijks zo'n 15 tot 45 minuten bezig om SWW te maken.
Mijn definitie van leeg betekent trouwens dat je niet meer kunt douchen, dus dat vattemperatuur bovenin onder de 38 graden is.
Das onzin want heeft niks met opwarm snelheid te makenkoevlaas2 schreef op zaterdag 7 maart 2020 @ 23:13:
[...]
Kruislings vermenigvuldigen we weg TOV 5kW die je huis tuin en keuken WP levert.
1 PVoutput . Dongen NB
Dan is je ketel juist niet aan vervanging toe.Tito129 schreef op zaterdag 7 maart 2020 @ 22:05:
[...]
Klopt. Goed bevriend zelfs. Ketel is wel aan vervanging toe. Maar recent door Nefit onder garantie van allemaal nieuwe onderdelen voorzien. Heb zo’n drama ketel uit 2009 van Nefit.
MG4 Luxury - Samsung A3050/AR7000 - Elga 3.0 - ME WSH-LN25I Diamond
Hoezo niet, meer power is sneller opwarmen als ik mij niet vergis.reneeke1970 schreef op zondag 8 maart 2020 @ 08:55:
[...]
Das onzin want heeft niks met opwarm snelheid te maken
13,1 kWp, Ecodan R32 7,5 , WTW ventilatie, Daikin FTXM35M(R) (5x), Doorstroomverwarmer, Douche WTW, Emco Novette Twin met LFP accu 51.2V 40Ah, Opel Vivaro DC L3H1 75kW (12-2022).
En de Elga is geen 1 op 1 vervanger van een CV ketel maar een hybride WP die in principe niet stand alone kan werken. Je blijft dus een (werkende) CV ketel nodig houden. Nu weet ik dat er een aantal hier rond lopen die alleen met de Elga verwarmen zonder CV ketel, maar dat zou ik een ander niet zo snel adviseren. Het vermogen van de Elga kakt behoorlijk in bij temperaturen <0 graden.Oxellaar schreef op zondag 8 maart 2020 @ 10:13:
[...]
Dan is je ketel juist niet aan vervanging toe.
Geloof niet dat het daar over ging. Laat maarkoevlaas2 schreef op zondag 8 maart 2020 @ 10:37:
[...]
Hoezo niet, meer power is sneller opwarmen als ik mij niet vergis.
1 PVoutput . Dongen NB
Die 1.5 kW van een WP boiler heb je natuurlijk bij +20c, bij 0c wat is van dit vermogen dan nog over ?reneeke1970 schreef op zondag 8 maart 2020 @ 13:12:
[...]
Geloof niet dat het daar over ging. Laat maar
Je 5 kW WP heeft bij 0c nog wel flink meer power dan 1.5 kW dat was min of meer mijn punt.
13,1 kWp, Ecodan R32 7,5 , WTW ventilatie, Daikin FTXM35M(R) (5x), Doorstroomverwarmer, Douche WTW, Emco Novette Twin met LFP accu 51.2V 40Ah, Opel Vivaro DC L3H1 75kW (12-2022).
Gisteren alsnog kruipruimte geïnspecteerd. Er gaat 22mm leiding kruipruimte in. Bypass is gevonden. 😊TweakersOnly schreef op vrijdag 6 maart 2020 @ 08:12:
[...]
Flowverlies ga ik ook nog laten bekijken. Maar gezien de reacties hier moet ik beide paden gaan bewandelen, 12 liter per minuut is al niet al te veel. Dus én nieuwe 25mm uponor leidingen naar vloerverwarming leggen ipv 16mm bestaande leidingen én flowverlies verder bekijken en oplossen.
Vanuit kruipruimte gaat een leiding naar twee radiatoren aan voorkant woning. Deze radiatoren zijn in een lus verbonden met de radiator in garage en van daaruit weer terug naar startpunt in kruipruimte.
Daarnaast de 16mm flexibele leiding naar vloerwarming verdeler.
Er gaat dus 12 liter per minuut de vloer in, waarvan 7 liter naar de vloerverwarming en rest in de lus.
Plan is nu als volgt:
- 16mm leiding naar vloerverwarming vervangen door 25mm uponor leiding
- lus radiatoren aanpassen in drie aparte lussen.
Nog andere dingen waar ik rekening moet houden? Loop ik met verzwaring leidingen niet tegen andere problemen aan? Niet dan de 22mm leiding dan zolder dan ineens te weinig blijkt te zijn ofzo...
Wat bedoel je met daarnaast ?TweakersOnly schreef op zondag 8 maart 2020 @ 16:49:
[...]
Gisteren alsnog kruipruimte geïnspecteerd. Er gaat 22mm leiding kruipruimte in. Bypass is gevonden. 😊
Vanuit kruipruimte gaat een leiding naar twee radiatoren aan voorkant woning. Deze radiatoren zijn in een lus verbonden met de radiator in garage en van daaruit weer terug naar startpunt in kruipruimte.
Daarnaast de 16mm flexibele leiding naar vloerwarming verdeler.
I'm lost....Er gaat dus 12 liter per minuut de vloer in, waarvan 7 liter naar de vloerverwarming en rest in de lus.
Als er 22 naar beneden komt heeft het niet veel zin om er 25 van te maken voor dat laatste stuk, 22 is dan prima, of je moet alles 25 maken.Plan is nu als volgt:
- 16mm leiding naar vloerverwarming vervangen door 25mm uponor leiding
Liefst rechtstreeks vanaf je wp naar de vvw verdeler
Ja aan een verdelertje die weer op de aanvoerleidingen zit.- lus radiatoren aanpassen in drie aparte lussen.
https://www.cvtotaal.nl/r...6-6-groeps-m22-29306.html
Nee, kan wel.Nog andere dingen waar ik rekening moet houden? Loop ik met verzwaring leidingen niet tegen andere problemen aan? Niet dan de 22mm leiding dan zolder dan ineens te weinig blijkt te zijn ofzo...
Noord-Oost-Zuid-West 11640Wp Totaal Live, Netduino advanced pv logging
Vertel mij watGrolsch schreef op zondag 8 maart 2020 @ 10:41:
[...]
En de Elga is geen 1 op 1 vervanger van een CV ketel maar een hybride WP die in principe niet stand alone kan werken. Je blijft dus een (werkende) CV ketel nodig houden. Nu weet ik dat er een aantal hier rond lopen die alleen met de Elga verwarmen zonder CV ketel, maar dat zou ik een ander niet zo snel adviseren. Het vermogen van de Elga kakt behoorlijk in bij temperaturen <0 graden.
Ik reageerde op het nodeloos vervangen van een ketel icm een elga.
Er zijn een paar onderdelen vervangen onder garantie en nu moet hij weg.
Een Topline uit 2009 kan bijna niet versleten zijn.
Die ketel heeft een slechte naam gekregen door een domme misstap van RTL, NVWA en waarschijnlijk nog wel een paar.
TNO heeft al de kritiek van tafel geveegd, helaas is dat geen landelijk nieuws geworden.
Een goede naam komt te voet en gaat te paard...
MG4 Luxury - Samsung A3050/AR7000 - Elga 3.0 - ME WSH-LN25I Diamond
22 staal en kunststof 25 is dan prima, maar kunststof heb je dus niet in 22mm (dus kies je 25mm).Rol-Co schreef op zondag 8 maart 2020 @ 18:28:
[...]
Als er 22 naar beneden komt heeft het niet veel zin om er 25 van te maken voor dat laatste stuk, 22 is dan prima, of je moet alles 25 maken.
Liefst rechtstreeks vanaf je wp naar de vvw verdeler
13,1 kWp, Ecodan R32 7,5 , WTW ventilatie, Daikin FTXM35M(R) (5x), Doorstroomverwarmer, Douche WTW, Emco Novette Twin met LFP accu 51.2V 40Ah, Opel Vivaro DC L3H1 75kW (12-2022).
Tip:TweakersOnly schreef op zondag 8 maart 2020 @ 16:49:
[...]
Gisteren alsnog kruipruimte geïnspecteerd. Er gaat 22mm leiding kruipruimte in. Bypass is gevonden. 😊
Vanuit kruipruimte gaat een leiding naar twee radiatoren aan voorkant woning. Deze radiatoren zijn in een lus verbonden met de radiator in garage en van daaruit weer terug naar startpunt in kruipruimte.
Daarnaast de 16mm flexibele leiding naar vloerwarming verdeler.
Er gaat dus 12 liter per minuut de vloer in, waarvan 7 liter naar de vloerverwarming en rest in de lus.
Plan is nu als volgt:
- 16mm leiding naar vloerverwarming vervangen door 25mm uponor leiding
- lus radiatoren aanpassen in drie aparte lussen.
Nog andere dingen waar ik rekening moet houden? Loop ik met verzwaring leidingen niet tegen andere problemen aan? Niet dan de 22mm leiding dan zolder dan ineens te weinig blijkt te zijn ofzo...
Je hebt eerder een schema geplaatst.
Pas dat aan naar de feitelijke situatie en plaats het weer hier, met de leidingdiameters erbij.
Dan kunnen de diverse kenners je beter van advies dienen.
Mitsubishi Zubadan 11,2 kW; 14500 Wp (6100 Oost en 8400 West)
@Daannn1987Copitano schreef op zaterdag 7 maart 2020 @ 12:44:
[...]
Eigenlijk beiden. De gegevens van de Kamstrup en de DIN rail meter gaan via Domoticz, Influx naar Grafana. In Domoticz bereken ik met een dzVents scriptje de actuele COP. Voor de DCOP neem ik totaal geporduceerde warmte en verbruikte elektra over in een Excelbestand. Daar heb ik van de afgelopen 10 jaar verbruiksgegeven van energie op dagbasis in zitten. daar staat sinds december 2018 nu ook Warmteproductie en Elektraverbruik van de WP naast. DCOP = Dheat/Del.
code:Deze berekent de actuele COP. Wil ook nog eens een script maken die dat doet voor dag, week, maand, jaar. Maar ben daar nog niet handig genoeg in
1 2 3 4 5 6 7 8 9 10 11 12 13 14 15 16 17 18return { active = true, on = { devices = { 'Power', --'Elektra WP', } }, execute = function(domoticz, device) local Heat =domoticz.devices("Power")._state local Elektra =domoticz.devices("Elektra WP").powerYield local Live_COP =domoticz.utils.round((Heat/Elektra),2) -- Update dummysensors domoticz.openURL('http://192.168.2.9:8080/json.htm?type=command¶m=udevice&idx='..domoticz.devices('Live COP').idx..'&nvalue=0&svalue='..Live_COP) end }
Voor het berekenen van de dCOP kun je eenvoudig de dagtotalen vanuit Domoticz halen met zo'n script:
(ID & IP aanpassen aan eigen situatie):
1
2
3
4
5
| // kWh from Kamstrup
$json_string = file_get_contents("http://192.168.1.50:8080/json.htm?type=devices&rid=38");
$parsed_json = json_decode($json_string, true);
$parsed_json = $parsed_json['result'][0];
$WP_kWh_H = $parsed_json['CounterToday']; |
Dit doe je in een LUA (of php, of...) voor zowel kWh-E als kWh-H, delen en dan stuur je die naar een dummy dCOP variabele in Domoticz. Als je er een script_device_*.lua maakt dan wordt het bijgewerkt als bijvoorbeeld de Kamstrup kWh waarde veranderd.
Totals by period - is ook mogelijk, zelf niet in gebruik:
/json.htm?type=graph&sensor=counter&idx=IDX&range=day
/json.htm?type=graph&sensor=counter&idx=IDX&range=month
/json.htm?type=graph&sensor=counter&idx=IDX&range=year
Zo ziet een dag er bij mij uit:
14.4kWp, Loria Duo 6010, VWTW, DWTW, full-electric, MY RWD
Ja precies.koevlaas2 schreef op zondag 8 maart 2020 @ 20:15:
[...]
22 staal en kunststof 25 is dan prima, maar kunststof heb je dus niet in 22mm (dus kies je 25mm).
Noord-Oost-Zuid-West 11640Wp Totaal Live, Netduino advanced pv logging
Jazeker wel: HEP2Okoevlaas2 schreef op zondag 8 maart 2020 @ 20:15:
[...]
22 staal en kunststof 25 is dan prima, maar kunststof heb je dus niet in 22mm (dus kies je 25mm).
en dat is er ook in 15 en 28, gebruik je met, de WAVIN insteek koppelingen, maar ook met knelfittingen en een steunbuisje er in .
.
14kW ZubadanPUHZ-SHW140YHA+ERSC-VM2C, 200L boiler , 200L buffer, sinds 8/2018, gasloos
Kijk daar kan ik denk ik wel wat mee, deze functie in domoticz was mij nog niet bekendChris_82 schreef op zondag 8 maart 2020 @ 21:11:
[...]
@Daannn1987
Voor het berekenen van de dCOP kun je eenvoudig de dagtotalen vanuit Domoticz halen met zo'n script:
(ID & IP aanpassen aan eigen situatie):
code:
1 2 3 4 5// kWh from Kamstrup $json_string = file_get_contents("http://192.168.1.50:8080/json.htm?type=devices&rid=38"); $parsed_json = json_decode($json_string, true); $parsed_json = $parsed_json['result'][0]; $WP_kWh_H = $parsed_json['CounterToday'];
Dit doe je in een LUA (of php, of...) voor zowel kWh-E als kWh-H, delen en dan stuur je die naar een dummy dCOP variabele in Domoticz. Als je er een script_device_*.lua maakt dan wordt het bijgewerkt als bijvoorbeeld de Kamstrup kWh waarde veranderd.
Totals by period - is ook mogelijk, zelf niet in gebruik:
/json.htm?type=graph&sensor=counter&idx=IDX&range=day
/json.htm?type=graph&sensor=counter&idx=IDX&range=month
/json.htm?type=graph&sensor=counter&idx=IDX&range=year
Zo ziet een dag er bij mij uit:
[Afbeelding]
Current COP deed ik al via LUA maar Dag / Month COP had ik nog niet.
Stuur gewoon nu nog alle data naar influx en de dagtotalen kan ik gewoon in grafana er wel weer uitpulken;
SELECT (max("value") - first("value")) / 1000 AS "verbruik" FROM "device_ElgaTotall" WHERE $timeFilter GROUP BY time(24h) fill(null)
Joins werken alleen niet met influxdb / grafana dus kan geen berekeningen tussen meerdere tabellen uitvoeren.
Ik denk dat ik hiermee wel wat in Domoticz in elkaar kan porellen.
Thanks!!
21xDMEGC 440wp (9240) ||| Pana 9j
Dan zou IK 25mm erin stoppen.Naalroc schreef op zondag 8 maart 2020 @ 21:36:
[...]
Jazeker wel: HEP2O
en dat is er ook in 15 en 28, gebruik je met, de WAVIN insteek koppelingen, maar ook met knelfittingen en een steunbuisje er in .
.
13,1 kWp, Ecodan R32 7,5 , WTW ventilatie, Daikin FTXM35M(R) (5x), Doorstroomverwarmer, Douche WTW, Emco Novette Twin met LFP accu 51.2V 40Ah, Opel Vivaro DC L3H1 75kW (12-2022).
Dat zie je vooral bij SWW.Grolsch schreef op vrijdag 6 maart 2020 @ 21:15:
[...]
Maar alle gekheid op een stokje, een hoge COP kan natuurlijk nooit het doel zijn, de kWh's moeten we afrekenen, en we krijgen geen korting vanwege hoge COP getallen.
Onze dochters zijn de deur uit en voor dagelijks opwarmen van SWW is de COP momenteel ca 2,99 bij een opwarmtijd van nog geen 30 minuten.
Zodra er eentje met aanhang op bezoek komt, en dus ook douchen, stijgt de COP een vol punt naar 3,98 maar de opwarmtijd en dus het aantal te betalen kWh stijgt ook.
Mitsubishi Zubadan 11,2 kW; 14500 Wp (6100 Oost en 8400 West)
Whow, dat ziet er mooi uit, maar voor mij op dit moment nog even een brug te verChris_82 schreef op zondag 8 maart 2020 @ 21:11:
[...]
@Daannn1987
Voor het berekenen van de dCOP kun je eenvoudig de dagtotalen vanuit Domoticz halen met zo'n script:
(ID & IP aanpassen aan eigen situatie):
code:
1 2 3 4 5// kWh from Kamstrup $json_string = file_get_contents("http://192.168.1.50:8080/json.htm?type=devices&rid=38"); $parsed_json = json_decode($json_string, true); $parsed_json = $parsed_json['result'][0]; $WP_kWh_H = $parsed_json['CounterToday'];
Dit doe je in een LUA (of php, of...) voor zowel kWh-E als kWh-H, delen en dan stuur je die naar een dummy dCOP variabele in Domoticz. Als je er een script_device_*.lua maakt dan wordt het bijgewerkt als bijvoorbeeld de Kamstrup kWh waarde veranderd.
Totals by period - is ook mogelijk, zelf niet in gebruik:
/json.htm?type=graph&sensor=counter&idx=IDX&range=day
/json.htm?type=graph&sensor=counter&idx=IDX&range=month
/json.htm?type=graph&sensor=counter&idx=IDX&range=year
Zo ziet een dag er bij mij uit:
[Afbeelding]
Het moet ook kunnen met dzVents met 'counterDeliveredToday' voor de Youless en ook zoiets voor de Kamstrup, maar dat wordt nog ff puzzelen. Bijvoorbeeld met dit als voorbeeld:
1
2
3
4
5
6
7
8
9
10
11
12
13
14
15
16
| return {
on = {
devices = { 'MySwitch' }
},
data = {
counter = { initial = 0 }
},
execute = function(domoticz, switch)
if (domoticz.data.counter == 5) then
domoticz.notify('The switch was pressed 5 times!')
domoticz.data.counter = 0 -- reset the counter
else
domoticz.data.counter = domoticz.data.counter + 1
end
end
} |
Elga | Valliant eco TEC plus VHR 30-34/5-5L | Kamstrup 602 |Nodo OTGW | Raspberry Pi 3B+/4B+|RFXcom rfxtrx433xl | UniFi netwerk | PVoutput 8.625 kWp
Is voor mij nog een beetje adacadabra. dzVents kan ik al een beetje volgen en aanpassen, maar dit dus nog nietDaannn1987 schreef op zondag 8 maart 2020 @ 21:38:
[...]
Kijk daar kan ik denk ik wel wat mee, deze functie in domoticz was mij nog niet bekend
Current COP deed ik al via LUA maar Dag / Month COP had ik nog niet.
Stuur gewoon nu nog alle data naar influx en de dagtotalen kan ik gewoon in grafana er wel weer uitpulken;
SELECT (max("value") - first("value")) / 1000 AS "verbruik" FROM "device_ElgaTotall" WHERE $timeFilter GROUP BY time(24h) fill(null)
Joins werken alleen niet met influxdb / grafana dus kan geen berekeningen tussen meerdere tabellen uitvoeren.
Ik denk dat ik hiermee wel wat in Domoticz in elkaar kan porellen.
Thanks!!
Elga | Valliant eco TEC plus VHR 30-34/5-5L | Kamstrup 602 |Nodo OTGW | Raspberry Pi 3B+/4B+|RFXcom rfxtrx433xl | UniFi netwerk | PVoutput 8.625 kWp
Huizen van voor 1980 zijn te slecht geïsoleerd om met een warmtepomp op temperatuur te krijgen, daar is stadsverwarming of gas nodig. Nieuwere huizen - vanaf het jaar 2000 - zijn prima elektrisch te verwarmen, die zijn goed geïsoleerd en de elektriciteitsnetten zijn er zwaarder uitgevoerd dan in oudere wijken. In dichtbebouwde stedelijke omgeving is een warmtenet een goede oplossing. ,,Maar 40 tot 50 procent van de woningen is wat ouder en ligt wat verder uit elkaar. Wij zijn ervan overtuigd dat een gasnet daar ook in de toekomst nodig blijft. Die woningen moeten goed geïsoleerd worden en een deel zal verwarmd moeten worden met een warmtepomp en stroom uit zonnepanelen. Maar het gas zal een aantal dagen per jaar echt nodig zijn.’’
‘We moeten van het gas af!’ is het motto in de klimaatdiscussie. Netbeheerders Enexis, Liander en Stedin geloven niet dat het mogelijk is. Gas komt nu bij bijna 90 procent van de huizen binnen. Het gasleidingnetwerk staat nog voor miljarden euro’s op de balans en netbeheerder investeren nog steeds zwaar in gas. Enexis bijvoorbeeld besteedt dit jaar 228 miljoen euro aan onderhoud en vervanging van het gasnetwerk. Niet om tot in de eeuwigheid aardgas door te pompen, maar wel voor groen gas en op termijn waterstof.
Als hadden geweest is, is hebben te laat
☻/ Please consider the environment before printing this signature
/▌
/ \ <-- This is bob. copy and paste him and he will soon take over the world.
Die vent weet dan duidelijk niet waar hij over lult, hier huis van voor 1900 ,dikste is 8 cm glaswol, hier en daar wat tochtige deuren, zelfs mv erin, en toch houd een 6 kW wp het warm. Toch wel raar.....lerssi schreef op maandag 9 maart 2020 @ 08:53:
We gaan weliswaar van het aardgas, maar we kúnnen niet zonder gas’’, stelt Han Slootweg. Hij is directeur netstrategie bij netbeheerder Enexis Groep en hoogleraar Smart Grids aan de TU Eindhoven. Vooral in oudere woningen is het bijna onmogelijk om zonder cv-installatie een behaaglijk klimaat te scheppen, heeft Slootweg berekend. ,,Of je moet een huis uit de jaren 30 geheel inpakken met een 15 centimeter dikke isolatielaag. En dan nog zijn er koude dagen dat het niet lukt.’’
Huizen van voor 1980 zijn te slecht geïsoleerd om met een warmtepomp op temperatuur te krijgen, daar is stadsverwarming of gas nodig. Nieuwere huizen - vanaf het jaar 2000 - zijn prima elektrisch te verwarmen, die zijn goed geïsoleerd en de elektriciteitsnetten zijn er zwaarder uitgevoerd dan in oudere wijken. In dichtbebouwde stedelijke omgeving is een warmtenet een goede oplossing. ,,Maar 40 tot 50 procent van de woningen is wat ouder en ligt wat verder uit elkaar. Wij zijn ervan overtuigd dat een gasnet daar ook in de toekomst nodig blijft. Die woningen moeten goed geïsoleerd worden en een deel zal verwarmd moeten worden met een warmtepomp en stroom uit zonnepanelen. Maar het gas zal een aantal dagen per jaar echt nodig zijn.’’
‘We moeten van het gas af!’ is het motto in de klimaatdiscussie. Netbeheerders Enexis, Liander en Stedin geloven niet dat het mogelijk is. Gas komt nu bij bijna 90 procent van de huizen binnen. Het gasleidingnetwerk staat nog voor miljarden euro’s op de balans en netbeheerder investeren nog steeds zwaar in gas. Enexis bijvoorbeeld besteedt dit jaar 228 miljoen euro aan onderhoud en vervanging van het gasnetwerk. Niet om tot in de eeuwigheid aardgas door te pompen, maar wel voor groen gas en op termijn waterstof.
Iedere wp kan net zoveel warmte genereren als wat een CV ketel in een normaal doet. Je moet alleen wel de juiste maat kiezen die makkelijk de benodigde 40 graden kan halen onder alle omstandigheden.
1 PVoutput . Dongen NB
Kijk dat krijg ik wel werkend, enige nadeel is dat mijn Pi met home assistant in de meterkast hangt en de installatie een verdieping hoger staat, met een paar weken kan ik daar wel een datakabel tussen hangen maar dat is voor nu dus nog even improviseren. Kan de youless ook twee meters tegelijk aan? want dan kan ik met 1 kastje mijn warmtepomp en warmtepompboiler meten.Copitano schreef op zaterdag 7 maart 2020 @ 15:29:
[...]
[Afbeelding]
De oranje draadjes gaan naar de Youless.
[Afbeelding]
Dit is het bedradingsschema. Dus ELGA wordt gemeten, Valliant CV ketel niet (ja, typo in het plaatje heb ik gezien). Een set draden gaat uit de klemmen naar de dubbele wcd die je op de eerdere foto ziet naast het DIN rail kastje. Ik heb de originele wcd voor de CV er uit gehaald en de draden hierop aangesloten (draden waren gelukkig lang genoeg. Hangt bij mij dus boven naast de WP en niet in de meterkast. Zou ook geen zin hebben omdat op dezelfde groep onderweg van de meterkast naar de CV ruimte nog een aantal lichtpunten en een WCD in de keuken is aangesloten. Die zou je dan ook allemaal mee meten.
[Afbeelding]Testbank opstelling met een gloeilamp er aan ipv de ELGA. Voor de draadjes van de Youless heb ik een klein gaatje geboord in het DIN rail kastje. De draadjes (oranje) zijn uit een CAT 5 kabel en rechtstreeks over het oogje van de Youless gesoldeerd zoals hier naar voorbeeld van @AUijtdehaag . Met de nieuwere Youless hoeft je niet eens te solderen. Die heeft al een aansluiting voor S0.
AD!lerssi schreef op maandag 9 maart 2020 @ 08:53:
We gaan weliswaar van het aardgas, maar we kúnnen niet zonder gas’’, stelt Han Slootweg. Hij is directeur netstrategie bij netbeheerder Enexis Groep en hoogleraar Smart Grids aan de TU Eindhoven. Vooral in oudere woningen is het bijna onmogelijk om zonder cv-installatie een behaaglijk klimaat te scheppen, heeft Slootweg berekend. ,,Of je moet een huis uit de jaren 30 geheel inpakken met een 15 centimeter dikke isolatielaag. En dan nog zijn er koude dagen dat het niet lukt.’’
Hui+nzen van voor 1980 zijn te slecht geïsoleerd om met een warmtepomp op temperatuur te krijgen, daar is stadsverwarming of gas nodig. Nieuwere huizen - vanaf het jaar 2000 - zijn prima elektrisch te verwarmen, die zijn goed geïsoleerd en de elektriciteitsnetten zijn er zwaarder uitgevoerd dan in oudere wijken. In dichtbebouwde stedelijke omgeving is een warmtenet een goede oplossing. ,,Maar 40 tot 50 procent van de woningen is wat ouder en ligt wat verder uit elkaar. Wij zijn ervan overtuigd dat een gasnet daar ook in de toekomst nodig blijft. Die woningen moeten goed geïsoleerd worden en een deel zal verwarmd moeten worden met een warmtepomp en stroom uit zonnepanelen. Maar het gas zal een aantal dagen per jaar echt nodig zijn.’’
‘We moeten van het gas af!’ is het motto in de klimaatdiscussie. Netbeheerders Enexis, Liander en Stedin geloven niet dat het mogelijk is. Gas komt nu bij bijna 90 procent van de huizen binnen. Het gasleidingnetwerk staat nog voor miljarden euro’s op de balans en netbeheerder investeren nog steeds zwaar in gas. Enexis bijvoorbeeld besteedt dit jaar 228 miljoen euro aan onderhoud en vervanging van het gasnetwerk. Niet om tot in de eeuwigheid aardgas door te pompen, maar wel voor groen gas en op termijn waterstof.
Is dat niet de krant waar in stond dat Tesla rijders persoonlijk verantwoordelijk zijn voor het verzwaren van het netwerk? En waardoor onze voormalige minister Plassterk riep dat Tesla rijders aso's zijn?
Tja, kwaliteitsreportages dus. Mijn huis is van ruim voor 1950, vrijstaand, en ik hou hem uitstekend warm met twee ( waarschijnlijk kan het ook met een ) warmtepomp van 5 kW. Ik heb geen Tesla ( dus gelukkig ben ik geen aso, want dat zijn dus kennelijk alleen Tesla rijders ) wel wordt er 300 km per dag elektrisch gereden ( 200+ zonnepanelen, zal waarschijnlijk ook wel aso zijn.... ).
wat een onzin verkoopt die man inderdaad, hier een huis van 1920 met een 4.4kW warmtepomp zonder problemen. (met nog 3kW airco als backup)reneeke1970 schreef op maandag 9 maart 2020 @ 09:16:
[...]
Die vent weet dan duidelijk niet waar hij over lult, hier huis van voor 1900 ,dikste is 8 cm glaswol, hier en daar wat tochtige deuren, zelfs mv erin, en toch houd een 6 kW wp het warm. Toch wel raar.....
Iedere wp kan net zoveel warmte genereren als wat een CV ketel in een normaal doet. Je moet alleen wel de juiste maat kiezen die makkelijk de benodigde 40 graden kan halen onder alle omstandigheden.
ik heb een klacht bij Enexis aangemaakt, en Han op de koffie gevraagd
Gasloos sinds: 21-11-2019 Daikin Altherma 3 LT 4KW 180L+ MHI SRK25ZSX-W
Isoleren is altijd de eerste stap.
Aanpassen afgifte systeem is de tweede.
Wil je daar niet in investeren dan moet je daar de gevolgen van accepteren.
Kan iemand met vertellen waarom ik spook-defrosts zou kunnen hebben?
Verder loopt het ding gewoon storingsvrij.
Het afgiftesysteem is niet ideaal: radiatoren met eclipse kranen overal in huis behalve in de keuken. In de keuken liggen 3 lussen met miezerige 11mm leidingen. stooklijn zit op 40C bij 0 buiten, 35C bij 5 buiten.
Ik heb een kWh meter geplaatst bij installatie, en iets later een kamstrup. Ik heb alleen nog geen tijd gehad om de logging in te richten, dat is een klus voor deze zomer. Misschien dat dat nog inzicht geeft...
Ik ga denk ik maar ga beginnen met het checken van de filters van de binnenunit?
12x 280Wp ZW, 12x 280Wp ZO, Zubadan SHW80YAA 8kW, Zehnder Q450 ERV
Hoeft geen 'spook-defrost' te zijn hoor (wat bedoel je daar eigenlijk mee?). Die van mij heeft zaterdag vroeg in de ochtend ook wel een aantal defrosts gehad. Later op de dag heeft hij ook nog een paar uurtjes gedraaid zonder defrost maar het zal afhankelijk zijn van hoe hard hij heef moeten werken of defrosts wel of niet nodig waren. Het is niet vreemd dat hij in deze tijd wat defrosts nodig heeft....P5ycho schreef op maandag 9 maart 2020 @ 11:02:
Ik stond van t zaterdag wat zand te scheppen in de buurt van de WP (SHW80YAA), valt me op dat hij ineens heel kort aan het defrosten slaat terwijl het prima weer is. Dat is toch wel maf. Ook is er een jaar voorbij sinds de plaatsing (18 maart 2019), en ik ben van 1500 m3 gas naar 4400 m3 elektra gegaan.
Kan iemand met vertellen waarom ik spook-defrosts zou kunnen hebben?
Verder loopt het ding gewoon storingsvrij.
Het afgiftesysteem is niet ideaal: radiatoren met eclipse kranen overal in huis behalve in de keuken. In de keuken liggen 3 lussen met miezerige 11mm leidingen. stooklijn zit op 40C bij 0 buiten, 35C bij 5 buiten.
Ik heb een kWh meter geplaatst bij installatie, en iets later een kamstrup. Ik heb alleen nog geen tijd gehad om de logging in te richten, dat is een klus voor deze zomer. Misschien dat dat nog inzicht geeft...
Ik ga denk ik maar ga beginnen met het checken van de filters van de binnenunit?
Het wordt toch hoog tijd dat ik die monitoring even platsla want ik mis echt data.
12x 280Wp ZW, 12x 280Wp ZO, Zubadan SHW80YAA 8kW, Zehnder Q450 ERV
Hoeveel m2 oppervlakte/m3 inhoud spreek je dan over?Syp schreef op maandag 9 maart 2020 @ 10:30:
[...]
wat een onzin verkoopt die man inderdaad, hier een huis van 1920 met een 4.4kW warmtepomp zonder problemen. (met nog 3kW airco als backup)
ik heb een klacht bij Enexis aangemaakt, en Han op de koffie gevraagd
Monitoring is inderdaad erg handig. En bovendien heel makkelijk te realiseren met Enelogic icm een Youless, of met bijvoorbeeld CEMM (wat ik zelf gebruik). Als je er iets meer tijd in wil steken en technische skills hebt kun je gaan voor een Rpi met InfluxDB en Grafana etc.P5ycho schreef op maandag 9 maart 2020 @ 11:15:
Ik ben defrosts gewend nadat er een bak ijs op de verdamper zit maar er was geen druppel te zien dit keer. Misschien begrijp ik het mechanisme nog niet precies en wordt er ook af en toe gedefrost onder andere omstandigheden? Ik ging er vanuit dat als de verdamper niet geblokkeerd wordt er geen defrost nodig is.
Het wordt toch hoog tijd dat ik die monitoring even platsla want ik mis echt data.
Het fenomeen dat jij omschrijft is hier eerder ook omschreven als 'droge defrost'. Ik heb ze ook wel eens gezien en geen idee wat er precies gebeurt en of het echt nodig is of dat het een soort bug in de firmware van de wp is.
Ik neem aan dat het huis dan wel aangepast is met goede isolatiemaatregelen?Syp schreef op maandag 9 maart 2020 @ 10:30:
[...]
wat een onzin verkoopt die man inderdaad, hier een huis van 1920 met een 4.4kW warmtepomp zonder problemen. (met nog 3kW airco als backup)
ik heb een klacht bij Enexis aangemaakt, en Han op de koffie gevraagd
Wij willen misschien in de toekomst ook nog eens verhuizen naar het buitengebied. Echter, het kopen van een ouder niet goed geïsoleerd huis staat me tegen omdat na-isoleren vaak erg lastig is.
PV 3520Wp - WP Itho Amber 95 - WPB Atlantic Explorer V4 200L - gasloos sinds aug 2023
Ik neem aan dat de wp op de een of andere manier bepaalt hoeveel energie hij aan buitenlucht onttrekt via de verdamper, en dat vergelijkt met de compressorfrequentie ofzo. Zaterdag was een mooie dag, dus ik had het niet verwacht.godfriedd schreef op maandag 9 maart 2020 @ 11:28:
[...]
Monitoring is inderdaad erg handig. En bovendien heel makkelijk te realiseren met Enelogic icm een Youless, of met bijvoorbeeld CEMM (wat ik zelf gebruik). Als je er iets meer tijd in wil steken en technische skills hebt kun je gaan voor een Rpi met InfluxDB en Grafana etc.
Het fenomeen dat jij omschrijft is hier eerder ook omschreven als 'droge defrost'. Ik heb ze ook wel eens gezien en geen idee wat er precies gebeurt en of het echt nodig is of dat het een soort bug in de firmware van de wp is.
Als ik het verbruik van de wp vergelijk met het eerder verbruikte gas dan ben ik nog niet blij. Dat ligt deels aan een niet ideaal afgiftesysteem, maar ik had toch beter verwacht. COP is nu 3.2 als je de 1500m3 gas als vergelijk neemt, en de winter was nog zacht. die COP is wel inclusief SWW.
Ik heb mijn domoticaplannen te mooi uitgedacht en was van plan om alles over mqtt te doen, met telegraf/influxdb/grafana als logging/monitoring, node-red voor automation en home assistant als gebruikersinterface. Beetje vanuit de unix mentaliteit: zorg dat je voor elke functie de tool kiest die er goed in is. Dat is wel meer werk helaas.
12x 280Wp ZW, 12x 280Wp ZO, Zubadan SHW80YAA 8kW, Zehnder Q450 ERV
Zou toch eens naar je Kamstrup gaan kijken.. Heb je een maand COP toevallig?P5ycho schreef op maandag 9 maart 2020 @ 11:02:
Ik stond van t zaterdag wat zand te scheppen in de buurt van de WP (SHW80YAA), valt me op dat hij ineens heel kort aan het defrosten slaat terwijl het prima weer is. Dat is toch wel maf. Ook is er een jaar voorbij sinds de plaatsing (18 maart 2019), en ik ben van 1500 m3 gas naar 4400 m3 elektra gegaan.
Kan iemand met vertellen waarom ik spook-defrosts zou kunnen hebben?
Verder loopt het ding gewoon storingsvrij.
Het afgiftesysteem is niet ideaal: radiatoren met eclipse kranen overal in huis behalve in de keuken. In de keuken liggen 3 lussen met miezerige 11mm leidingen. stooklijn zit op 40C bij 0 buiten, 35C bij 5 buiten.
Ik heb een kWh meter geplaatst bij installatie, en iets later een kamstrup. Ik heb alleen nog geen tijd gehad om de logging in te richten, dat is een klus voor deze zomer. Misschien dat dat nog inzicht geeft...
Ik ga denk ik maar ga beginnen met het checken van de filters van de binnenunit?
van 1500m3 naar 4400kw is wat aan de forse kant, doet de WP ook SWW?
21xDMEGC 440wp (9240) ||| Pana 9j
Uh 85m2 en ruim 400 kuub. Heb eigenlijk nooit alle uitbreidingen opgeteld ....CreBa schreef op maandag 9 maart 2020 @ 11:22:
[...]
Hoeveel m2 oppervlakte/m3 inhoud spreek je dan over?
Voorheen 1300 kuub gas
1 PVoutput . Dongen NB
Heb je mijn post niet gelezen? Nee geen extra isolatie, slechts de 8 cm glaswol die er al zat.hansvk schreef op maandag 9 maart 2020 @ 11:31:
[...]
Ik neem aan dat het huis dan wel aangepast is met goede isolatiemaatregelen?
Wij willen misschien in de toekomst ook nog eens verhuizen naar het buitengebied. Echter, het kopen van een ouder niet goed geïsoleerd huis staat me tegen omdat na-isoleren vaak erg lastig is.
Extra isoleren is weggegooid geld want energie opwekken is veel goedkoper dan besparen.
Paar extra zonnepanelen en maatje grotere wp en je bent klaar.
1 PVoutput . Dongen NB
PV 3520Wp - WP Itho Amber 95 - WPB Atlantic Explorer V4 200L - gasloos sinds aug 2023
Klopt, hij antwoord op mijn post en daar staat het antwoord van jou vraag reeds vermeldhansvk schreef op maandag 9 maart 2020 @ 12:28:
@reneeke1970 Was een reactie op de post van @Syp (waar wel een quote naar jouw post stond).
1 PVoutput . Dongen NB
Een COP van 3,2 is inderdaad niet erg goed maar een Ta van 40 graden is ook niet echt ideaal. Hoezo bereken je de COP op basis van het gasverbruik en niet op basis van de Kamstrup en kWh-meter? Thermische output van de wp meet ik zelf niet (ik gebruik de interne meter voor de berekeningen) maar het elektrisch verbruik meet ik wel met een MID kWh-meter en dan haal ik een totale SCOP van ruim boven de 4 maar dan ook met een Ta van 28-30 graden afhankelijk van buitenT.P5ycho schreef op maandag 9 maart 2020 @ 11:43:
[...]
Ik neem aan dat de wp op de een of andere manier bepaalt hoeveel energie hij aan buitenlucht onttrekt via de verdamper, en dat vergelijkt met de compressorfrequentie ofzo. Zaterdag was een mooie dag, dus ik had het niet verwacht.
Als ik het verbruik van de wp vergelijk met het eerder verbruikte gas dan ben ik nog niet blij. Dat ligt deels aan een niet ideaal afgiftesysteem, maar ik had toch beter verwacht. COP is nu 3.2 als je de 1500m3 gas als vergelijk neemt, en de winter was nog zacht. die COP is wel inclusief SWW.
Ik heb mijn domoticaplannen te mooi uitgedacht en was van plan om alles over mqtt te doen, met telegraf/influxdb/grafana als logging/monitoring, node-red voor automation en home assistant als gebruikersinterface. Beetje vanuit de unix mentaliteit: zorg dat je voor elke functie de tool kiest die er goed in is. Dat is wel meer werk helaas.
[ Voor 16% gewijzigd door godfriedd op 09-03-2020 12:54 ]
Hij doet ook SWW: 270L, 50C, geen legionellaprogramma, 4x bad en 14x douchen per week.Daannn1987 schreef op maandag 9 maart 2020 @ 11:50:
[...]
Zou toch eens naar je Kamstrup gaan kijken.. Heb je een maand COP toevallig?
van 1500m3 naar 4400kw is wat aan de forse kant, doet de WP ook SWW?
Die COP berekening was een eerste heel grove inschatting zonder de tellertjes na te gaan, dat kan natuurlijk veel nauwkeuriger. Ik heb de kWhmeterstand en kamstrup beiden gefotografeerd toen ik de kamstrup installeerde (mei 2019), dus ik kan vanavond de boel aflezen en de COP bepalen over de hele winter. Ik hoop dat later uit te splitsen naar COPverwarming en COPsww dmv domotica.godfriedd schreef op maandag 9 maart 2020 @ 12:46:
[...]
Een COP van 3,2 is inderdaad niet erg goed maar een Ta van 40 graden is ook niet echt ideaal. Hoezo bereken je de COP op basis van het gasverbruik en niet op basis van de Kamstrup en kWh-meter? Thermische output van de wp meet ik zelf niet (ik gebruik de interne meter voor de berekeningen) maar het elektrisch verbruik meet ik wel met een MID kWh-meter en dan haal ik een totale SCOP van ruim boven de 4 maar dan ook met een Ta van 28-30 graden afhankelijk van buitenT.
Ik zou de COP graag nog wat verhogen, de opbrengst van de 6720Wp zonnepanelen is nu net te weinig om alles af te dekken.
Ik heb in de woonkamer 2 T22 radiatoren hangen (1x 2.40m, 1x 0.5m, beiden 0.5m hoog), ik heb al gemerkt dat de afgiftecapaciteit niet voldoet bij 35C Ta en 0C buitentemp. Zeker als het defrosten begint dan merk je dat ze het gewoon niet redden. De thermostaat (Danfoss Link) stuurt ze dan bijna continu open en je voelt de kou van de ramen in die hoek. Ik heb natuurlijk de optie om daar jaga's met DBE op te hangen. Die zijn niet goedkoop...
Gaat dat nu echt zoden aan de dijk zetten, of kan ik beter accepteren dat ik nog 5-7 jaar suboptimale afgifte heb (met bijbehorende hogere stooklijn bij koud weer) en dan de vloer eruit trekken, keuken verbouwen, stukje uitbouwen en de hele vloer voorzien van zlt vloerverwarming?
Als ik Jaga's ophang dan zou ik op z'n minst het hele seizoen met Ta(max) = 35C willen doen lijkt me?
12x 280Wp ZW, 12x 280Wp ZO, Zubadan SHW80YAA 8kW, Zehnder Q450 ERV
wat een geheim agent toch allemaal niet moet doen om incognito op zijn werk te verschijnen
225m2 woonoppervlakteCreBa schreef op maandag 9 maart 2020 @ 11:22:
[...]
Hoeveel m2 oppervlakte/m3 inhoud spreek je dan over?
de woonkamer + keuken heeft vloerverwarming, en dat is z'n 40m2, die houden we op 20,5 graden, de rest is allemaal 17 graden
voorheen was het 1500m3 gas
er is wel wat geisoleerd, namelijk de vloer dus, schuimbeton icm vloerverwarming, en HR++ glas
[ Voor 12% gewijzigd door Syp op 09-03-2020 14:57 ]
Gasloos sinds: 21-11-2019 Daikin Altherma 3 LT 4KW 180L+ MHI SRK25ZSX-W
Nu heb ik op dit moment in mijn woonkamer nog een type 20 radiator hangen van 255 lang, die moet dus toch al vervangen worden. Heeft het dan wel zin om te gaan voor een jaga of beter voor t22 + ventilatoren gaan.flippy schreef op maandag 9 maart 2020 @ 14:45:
zou eerst maar eens aftermarket ventilatoren ophalen aan de T22's die je hebt hangen. stukken goedkoper dan die veel te dure jagas...
gezien de prijs zijn jagas simpelweg moeilijk goed te praten. voor de prijs van 3 van die dingen kan je de hele vloer voorzien van vloerverwarming.beumer schreef op maandag 9 maart 2020 @ 15:12:
[...]
Nu heb ik op dit moment in mijn woonkamer nog een type 20 radiator hangen van 255 lang, die moet dus toch al vervangen worden. Heeft het dan wel zin om te gaan voor een jaga of beter voor t22 + ventilatoren gaan.
ik zou de radiator die je kan hangen simpeweg zo groot en dik mogelijk maken als je fysiek kwijt kan, als het lukt zou ik zeker een T33 ophangen. dan kan je eventueel later nog een setje fans eraan klikken als het toch niet voldoende is.
voordeel van een T33 is toch dat niet alles meteen eraf dondert....
[ Voor 4% gewijzigd door flippy op 09-03-2020 15:16 ]
wat een geheim agent toch allemaal niet moet doen om incognito op zijn werk te verschijnen
Ik zou T22 pakken, (zelf ook van t20 naar t22 gegaan) merkte enorm verschil, nu is het wel dat ik ook van 40 naar 50 hoog ben gegaan en van 220 naar 240. Ik heb ook ventilatortjes, maar die gebruik ik lang niet altijd. (voornamelijk voor sneller opwarmen ruimte)beumer schreef op maandag 9 maart 2020 @ 15:12:
[...]
Nu heb ik op dit moment in mijn woonkamer nog een type 20 radiator hangen van 255 lang, die moet dus toch al vervangen worden. Heeft het dan wel zin om te gaan voor een jaga of beter voor t22 + ventilatoren gaan.
bij toko's als BouwIn radiatoren heb je T22 50x240 al voor 120,- ex btw. inclusief roosters en ontluchter & afdichtdop. Die Jaga's zijn qua prijs dan simpelweg (extreem) moeilijk te verdedigen..
[ Voor 14% gewijzigd door lolle1212 op 09-03-2020 15:18 ]
Dat verhaal wordt anders als je een verlijmde eikenhouten vloer hebt liggenflippy schreef op maandag 9 maart 2020 @ 15:15:
[...]
gezien de prijs zijn jagas simpelweg moeilijk goed te praten. voor de prijs van 3 van die dingen kan je de hele vloer voorzien van vloerverwarming.
ik zou de radiator die je kan hangen simpeweg zo groot en dik mogelijk maken als je fysiek kwijt kan, als het lukt zou ik zeker een T33 ophangen. dan kan je eventueel later nog een setje fans eraan klikken als het toch niet voldoende is.
voordeel van een T33 is toch dat niet alles meteen eraf dondert....
Jaga's zijn te duur, helemaal mee eens. Ik kan ze wel met korting inkopen, dat scheelt al. Ik verwacht dat ze tweedehands nog wel redelijk wat opleveren na 5 jaar, dus als dat betekent dat ik de komende 5-7 jaar mijn COP kan verbeteren en geen kou meer heb, dan kan dat wel uit.
Wat betreft fans: Ik zou de afgifte graag willen verdubbelen, niet een minimale 10-25% extra van wat fans. Ik wil de temperatuur laten zakken en ook zorgen dat de afgifteperiode korter wordt. dat betekent flink wat capciteit extra.
Het alternatief, alles openbreken, zou ik heel graag doen, maar dat past nu niet in de planning. Ik vind het zonde om de keuken en vloer vervroegd af te schrijven en ik heb nu geen zin om te gaan bouwen met het huidige bouwklimaat. Alles is reteduur.
12x 280Wp ZW, 12x 280Wp ZO, Zubadan SHW80YAA 8kW, Zehnder Q450 ERV
met T20 naar T22, en dan net maatje groter zit je ook wel op +- 2x capaciteit hoor.. Jaga's doen het per inhoud veel beter, maar omdat ze van binnen altijd zo laag zijn zijn, blijft er netto weinig gain over tov T22's.P5ycho schreef op maandag 9 maart 2020 @ 15:30:
[...]
Dat verhaal wordt anders als je een verlijmde eikenhouten vloer hebt liggen
Jaga's zijn te duur, helemaal mee eens. Ik kan ze wel met korting inkopen, dat scheelt al. Ik verwacht dat ze tweedehands nog wel redelijk wat opleveren na 5 jaar, dus als dat betekent dat ik de komende 5-7 jaar mijn COP kan verbeteren en geen kou meer heb, dan kan dat wel uit.
Wat betreft fans: Ik zou de afgifte graag willen verdubbelen, niet een minimale 10-25% extra van wat fans. Ik wil de temperatuur laten zakken en ook zorgen dat de afgifteperiode korter wordt. dat betekent flink wat capciteit extra.
Het alternatief, alles openbreken, zou ik heel graag doen, maar dat past nu niet in de planning. Ik vind het zonde om de keuken en vloer vervroegd af te schrijven en ik heb nu geen zin om te gaan bouwen met het huidige bouwklimaat. Alles is reteduur.
Da's inderdaad een goeie.Remco45 schreef op zondag 8 maart 2020 @ 20:21:
[...]
Tip:
Je hebt eerder een schema geplaatst.
Pas dat aan naar de feitelijke situatie en plaats het weer hier, met de leidingdiameters erbij.
Dan kunnen de diverse kenners je beter van advies dienen.
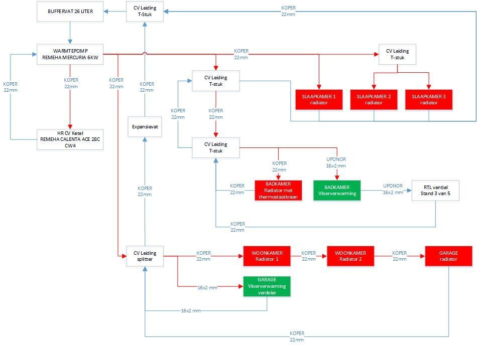
Huidig schema is als volgt:
/f/image/GYdcOPVECb1Ehv6JtPpviBaX.jpg?f=fotoalbum_medium)
Als alle radiatoren en Vloerverwarming badkamer dicht staan, heeft warmtepomp een debiet van 12 liter per minuut.
Vloerverwarming verdeler heeft een debiet van 7 liter per minuut.
Vanuit kruipruimte zijn de drie radiatoren op begane grond in serie aan elkaar gekoppeld in een lus. Normaliter staan alle radiatoren dicht. De lus is dus blijkbaar de bypass waar resterend debiet naar toe gaat (5 liter per minuut).
Plan is om alle radiatoren op begane grond parallel aan te sluiten op splitter kruipruimte, zodat er geen bypass meer is vanuit de kruipruimte als de radiatoren dicht staan. Daarnaast worden er vanuit kruipruimte nieuwe uponor 25x2,5mm flexibele leidingen naar Vloerverwarming verdeler gelegd (met isolatie uiteraard) en worden de bestaande 16x2mm leidingen naar Vloerverwarming verdeler afgedopt.
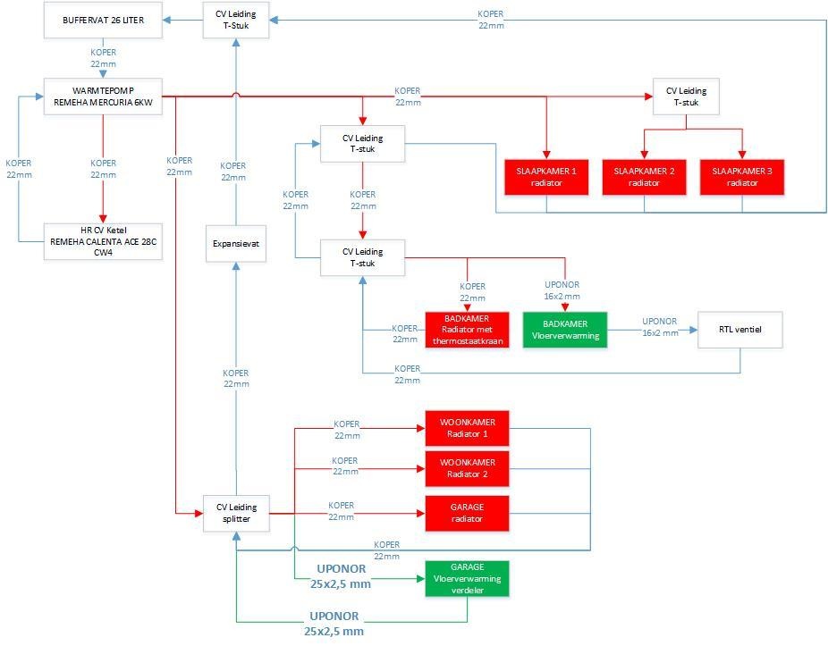
Schematisch wordt de nieuwe situatie dan als volgt:
/f/image/eTg6mXAbQ98yynUuuDWC0GKx.jpg?f=fotoalbum_medium)
Heb ik nu alles meegenomen of mis ik nog punten? Ideeen, tips?
die zagen die ze gebruiken gaat daar zo doorheen hoor.P5ycho schreef op maandag 9 maart 2020 @ 15:30:
[...]
Dat verhaal wordt anders als je een verlijmde eikenhouten vloer hebt liggen
wat een geheim agent toch allemaal niet moet doen om incognito op zijn werk te verschijnen
Ik zou eens naar kolomradiatoren zoeken ipv jagaP5ycho schreef op maandag 9 maart 2020 @ 15:30:
[...]
Dat verhaal wordt anders als je een verlijmde eikenhouten vloer hebt liggen
Jaga's zijn te duur, helemaal mee eens. Ik kan ze wel met korting inkopen, dat scheelt al. Ik verwacht dat ze tweedehands nog wel redelijk wat opleveren na 5 jaar, dus als dat betekent dat ik de komende 5-7 jaar mijn COP kan verbeteren en geen kou meer heb, dan kan dat wel uit.
Wat betreft fans: Ik zou de afgifte graag willen verdubbelen, niet een minimale 10-25% extra van wat fans. Ik wil de temperatuur laten zakken en ook zorgen dat de afgifteperiode korter wordt. dat betekent flink wat capciteit extra.
Het alternatief, alles openbreken, zou ik heel graag doen, maar dat past nu niet in de planning. Ik vind het zonde om de keuken en vloer vervroegd af te schrijven en ik heb nu geen zin om te gaan bouwen met het huidige bouwklimaat. Alles is reteduur.
Jaga is shit te weinig water en fannetjs brr stof en lawaai
zonneboiler, pelletkachel, 36 panels, Atlantic Wpb, pana 5 Kw H, Heishamon, Domoticz, Grafana, Solarmeters, PVO: https://pvoutput.org/list.jsp?id=15321&sid=19520
En waar koop je De Hep20 ? Ik kan het maar moeilijk vinden.Naalroc schreef op zondag 8 maart 2020 @ 21:36:
[...]
Jazeker wel: HEP2O
en dat is er ook in 15 en 28, gebruik je met, de WAVIN insteek koppelingen, maar ook met knelfittingen en een steunbuisje er in .
.
Wildkamp en pvc voordeelJoris Jasper schreef op maandag 9 maart 2020 @ 16:35:
[...]
En waar koop je De Hep20 ? Ik kan het maar moeilijk vinden.
Maar waarom zo duur :-)
zonneboiler, pelletkachel, 36 panels, Atlantic Wpb, pana 5 Kw H, Heishamon, Domoticz, Grafana, Solarmeters, PVO: https://pvoutput.org/list.jsp?id=15321&sid=19520
Verwijderd
Volgens Henrad 1m2 frontaal oppervlak, 200 * 50.lolle1212 schreef op maandag 9 maart 2020 @ 16:05:
[...]
met T20 naar T22, en dan net maatje groter zit je ook wel op +- 2x capaciteit hoor.. Jaga's doen het per inhoud veel beter, maar omdat ze van binnen altijd zo laag zijn zijn, blijft er netto weinig gain over tov T22's.
[ Voor 7% gewijzigd door Verwijderd op 09-03-2020 19:12 ]
wat een geheim agent toch allemaal niet moet doen om incognito op zijn werk te verschijnen
Ik zou voor T33 gaan, dat heeft bij mij wel resultaat gehad; ik hoef de eigenbouw ventilatoren eigenlijk niet er bij aan te hebben.beumer schreef op maandag 9 maart 2020 @ 15:12:
[...]
Nu heb ik op dit moment in mijn woonkamer nog een type 20 radiator hangen van 255 lang, die moet dus toch al vervangen worden. Heeft het dan wel zin om te gaan voor een jaga of beter voor t22 + ventilatoren gaan.
14kW ZubadanPUHZ-SHW140YHA+ERSC-VM2C, 200L boiler , 200L buffer, sinds 8/2018, gasloos
Een locale installateur had het, maar vorig jaar heb ik de 28 mm bij de Technische Unie vandaan gehaaldJoris Jasper schreef op maandag 9 maart 2020 @ 16:35:
[...]
En waar koop je De Hep20 ? Ik kan het maar moeilijk vinden.
.
De Wildkamp voert ook de 15 en 22 mm , incl alle hulpstukken, maar niet de 28mm
14kW ZubadanPUHZ-SHW140YHA+ERSC-VM2C, 200L boiler , 200L buffer, sinds 8/2018, gasloos
Bij welke Ta en Tr?Verwijderd schreef op maandag 9 maart 2020 @ 17:58:
[...]
Volgens Henrad 1m2 frontaal oppervlak, 200 * 50.
[Afbeelding]
Gasloos. Mitsubishi scr-m60v-200d-set. Zonnepanelen 5760wp. Marstek Venus E V2. 5,12 KWh
Dit topic is gesloten.
![]()
/f/image/GyKtfzxAdwxsNIG0G8FlReUd.jpg?f=fotoalbum_large)