Ik zie dat een enkeling toch best een groot accupakket heeft van 50+kwh. Heeft iemand al de stap naar volledig offgrid durven nemen? Bijv. met een shitload aan zonnepanelen, houtkachel, en backupgenerator voor de wintermaanden?
Korte schets en volgens mij weet ik het antwoord al maar het zou mij fysiek en economisch veel arbeid schelen als het kon zoals ik het schets.
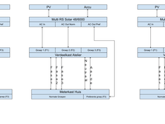
Ik heb een Atelier achter mijn huis staan en daar wil ik PV panelen opleggen. Daarvoor zijn kabels van 45m nodig en die moeten over het terrein van iemand anders. Dat is deels getackeld door een ingegraven 110mm rioolbuis waardoor ik al mijn kabels kan trekken mits het niet een te dik pakket wordt (er moet ook water en flexibel riool terug doorheen).
In het huis wil ik de volgende groepen preferent en op island mode draaien.
1. Koelkast/vriezer;
2. Technische ruimte (WTW) en overlopen;
Geen gigantische wattages die daar doorheen stromen op een keer een waterkoker/strijkijzer na.
Voor de rest moet de accu overdag geladen worden zodat 's nachts de stroom gebruikt kan worden.
Nu is mijn vraag hoeveel kabels moet ik van het huis naar het atelier laten lopen?
Kan ik toe met 1x 5 aderig of moet ik 3 kabels laten lopen (1x 5 aderig en 2x 3 aderig)?
Zie schematisch de opties hieronder.
Ik heb een Atelier achter mijn huis staan en daar wil ik PV panelen opleggen. Daarvoor zijn kabels van 45m nodig en die moeten over het terrein van iemand anders. Dat is deels getackeld door een ingegraven 110mm rioolbuis waardoor ik al mijn kabels kan trekken mits het niet een te dik pakket wordt (er moet ook water en flexibel riool terug doorheen).
In het huis wil ik de volgende groepen preferent en op island mode draaien.
1. Koelkast/vriezer;
2. Technische ruimte (WTW) en overlopen;
Geen gigantische wattages die daar doorheen stromen op een keer een waterkoker/strijkijzer na.
Voor de rest moet de accu overdag geladen worden zodat 's nachts de stroom gebruikt kan worden.
Nu is mijn vraag hoeveel kabels moet ik van het huis naar het atelier laten lopen?
Kan ik toe met 1x 5 aderig of moet ik 3 kabels laten lopen (1x 5 aderig en 2x 3 aderig)?
Zie schematisch de opties hieronder.
ik zie ik zie wat jij niet ziet
:strip_exif()/f/image/5kD92vskYDw3WmNM7rkEFsGA.jpg?f=fotoalbum_large)
Zo gaat het er ongeveer uitzien. Ik ben me bewust van de aanbevolen 10cm tussenruimte. Ik heb aan de bovenkant echter een 160mm afvoer met een Ruck EM160L buisventilator erboven, dus ik denk dat het zo koel genoeg blijft.
Hebben jullie nog tips, advies of kritiek voordat ik de AC- en DC-kabels op maat ga maken?
P.S. Er komt nog een goot strak onder de onderste goot. Zo heb ik wat meer ruimte voor de bekabeling.
[ Voor 14% gewijzigd door DmC1982 op 26-03-2026 11:24 ]
Ik zit te twijfelen over een ac of een dc pv omvormer op de ac-out.
Ik heb 3 fase vanuit het net en, voor nu, op 1 fase noodstroom door middel van een Multiplus-2 met een Pylontech accu.
Opties zijn een victron dc pv omvormer of een 1 fase ac omvormer of een 3 fase ac omvormer.
Stel het net valt weg, blijft de 3 fase omvormer dan werken als er 2 fases weg vallen? Krijg dit niet echt gevonden in de handleiding van bijvoorbeeld Fronius of Solaredge (merken die goed met Victron samen werken, ik wil niet terug leveren aan het net). Eigenlijk heb ik de voorkeur voor een 3 fase omvormer, zodat ik de opbrengst van de zonnepanelen dan overdag over alle fases kan gebruiken.
Ik heb 3 fase vanuit het net en, voor nu, op 1 fase noodstroom door middel van een Multiplus-2 met een Pylontech accu.
Opties zijn een victron dc pv omvormer of een 1 fase ac omvormer of een 3 fase ac omvormer.
Stel het net valt weg, blijft de 3 fase omvormer dan werken als er 2 fases weg vallen? Krijg dit niet echt gevonden in de handleiding van bijvoorbeeld Fronius of Solaredge (merken die goed met Victron samen werken, ik wil niet terug leveren aan het net). Eigenlijk heb ik de voorkeur voor een 3 fase omvormer, zodat ik de opbrengst van de zonnepanelen dan overdag over alle fases kan gebruiken.
@DmC1982 Welke maat kabelgoot heb je gebruikt en waar heb je die besteld? Best wel duur spul wat ik her en der tegenkom.DmC1982 schreef op donderdag 26 maart 2026 @ 11:21:
P.S. Er komt nog een goot strak onder de onderste goot. Zo heb ik wat meer ruimte voor de bekabeling.
Hier iemand uit het hoge noorden. (60e breedtegraad) Zonnepanelen leveren hier helaas om meerdere redenen niks op in de winter.fRiEtJeSaTe schreef op donderdag 26 maart 2026 @ 10:58:
Ik zie dat een enkeling toch best een groot accupakket heeft van 50+kwh. Heeft iemand al de stap naar volledig offgrid durven nemen? Bijv. met een shitload aan zonnepanelen, houtkachel, en backupgenerator voor de wintermaanden?
De zon komt maar een paar uur boven de bomen, al het sneeuw dat valt blijft liggen bij temperaturen langdurig flink onder de nul. We hebben wel plannen om off-grid te kunnen overleven, maar nog niks gerealiseerd.
Het vereist een meervoudige aanpak van voorzichtiger elektricteit verbruiken, elektricteitsoverschot opslaan, veel stoken op hout (grote voorraad voor fornuis en CV) en waarschijnlijk nog een andere hernieuwbare energiebron zoals windenergie of waterkracht.
Helaas blijven we hier steken bij stap 1, zonnepanelen.
We stoken nu al wel bij met een houten fornuis als de temperatuur lager wordt dan -10°, omdat dat de grens van de warmtepomp is. Het fornuis heeft ook 4 kookplaten en oven, dus bij stroomuitval kunnen we nog wel koken en bakken.
Zoals te zien is in de huidige crisis is brandstof niet noodzakelijkerwijs een veilige optie om op terug te vallen. In de verre toekomst hoop ik dat groene methanol een optie wordt. Dit is te maken uit waterstof (water + elektriciteits) en door koolstofdioxide uit de lucht te vangen.
Ziet er netjes uit! Was er een specifieke reden dat je voor de Lynx Smart BMS 1000 in plaats van 500 gekozen hebt? Welke afmetingen heb je daarnaast gekozen voor de draadkanalen?DmC1982 schreef op donderdag 26 maart 2026 @ 11:21:
[Afbeelding]
Zo gaat het er ongeveer uitzien. Ik ben me bewust van de aanbevolen 10cm tussenruimte. Ik heb aan de bovenkant echter een 160mm afvoer met een Ruck EM160L buisventilator erboven, dus ik denk dat het zo koel genoeg blijft.
In België mag dat alvast niet, elektriciteit en water in dezelfde buis; zelf zou ik riool absoluut in een compleet afgescheiden leiding willen, zelfde eigenlijk voor elektriciteit.icecreamfarmer schreef op donderdag 26 maart 2026 @ 11:03:Dat is deels getackeld door een ingegraven 110mm rioolbuis waardoor ik al mijn kabels kan trekken mits het niet een te dik pakket wordt (er moet ook water en flexibel riool terug doorheen).
Ik voorzie bijvoorbeeld bij mij thuis 3 aparte 50mm flexibels naar het tuinhuis (50m) voor als ik heel de boel naar daar wil verhuizen: ééntje voor de 230VAC kabel(s), ééntje voor DC+, eentje voor DC- van de zonnepanelen op dak woning.
Waarom is off-grid nodig? Valt het net zo vaak weg?icecreamfarmer schreef op donderdag 26 maart 2026 @ 11:03:
Nu is mijn vraag hoeveel kabels moet ik van het huis naar het atelier laten lopen?
Ik veronderstel dat je één MultiRS wil zetten? dus 1 fasig? Is je woning ook éénfasig? of driefasig? Welk aardingssysteem heb je? TT? of TN-S?
Ik zou sowieso één 3G10 leggen, afgaande op geïnstalleerd vermogen en afstand, zoniet kan je even goed een kleinere omvormer steken. Je moet dimensioneren op wat er is, niet op wat je denk dat er gebruikt gaat worden. Als je wil voorzien om later 3-fasige setup van te maken, best 5G10.
Als je wilt dat de installatie netgekoppeld draait, moet er op de AC-in ook een kabel binnenkomen, anders kan hij niet synchroniseren.
Al bij al denk ik dat je best af bent met enkel die AC-in te gebruiken: zolang je netgekoppeld blijft, gaat deze stroom leveren in 2 richtingen en hoef je de AC-outs niet te gebruiken. Als de stroom veel weg valt, verandert dat de situatie natuurlijk; dan heb je een geldige reden om in backup te gaan draaien.
Je maakt het jezelf moeilijk door zowel AC-out1 als AC-out2 te willen gebruiken in combinatie met de grote afstand. Dan zou je eigenlijk minstens 2 of 3 (netgekoppeld) kabels van 3G10 nodig hebben.
Ik betwijfel trouwens of je (in België) de AC-in/AC-out1/AC-out2 stroomvoerende geleiders in één kabel mag bundelen (bv. 5G10 met bruin=AC-in, zwart=AC-out1, grijs=AC-out2). De N moet ook sowieso apart.
Ik ga deze gebruiken: Kabelgoot HornbachHRV schreef op donderdag 26 maart 2026 @ 12:49:
[...]
@DmC1982 Welke maat kabelgoot heb je gebruikt en waar heb je die besteld? Best wel duur spul wat ik her en der tegenkom.
110x60*2000
15.95 per stuk.
Ja, beide batterijen kunnen in theorie 2x 300A aan. Daarom gekozen voor de (oude versie) BMS 1000.pmaene schreef op donderdag 26 maart 2026 @ 13:15:
[...]
Ziet er netjes uit! Was er een specifieke reden dat je voor de Lynx Smart BMS 1000 in plaats van 500 gekozen hebt? Welke afmetingen heb je daarnaast gekozen voor de draadkanalen?
Ik heb 6x Hager BA68010007030B, 85x108x2000 mm besteld op een website in Duitsland. Hier was het een stuk betaalbaarder.HRV schreef op donderdag 26 maart 2026 @ 12:49:
[...]
@DmC1982 Welke maat kabelgoot heb je gebruikt en waar heb je die besteld? Best wel duur spul wat ik her en der tegenkom.
Wat kosten die daar?DmC1982 schreef op donderdag 26 maart 2026 @ 13:28:
[...]
Ik heb 6x Hager BA68010007030B, 85x108x2000 mm besteld op een website in Duitsland. Hier was het een stuk betaalbaarder.
Die zijn dicht, maak je er dan gaten met wartels in om je kabels naar de omvormers te leggen?agraaff schreef op donderdag 26 maart 2026 @ 13:23:
[...]
Ik ga deze gebruiken: Kabelgoot Hornbach
110x60*2000
15.95 per stuk.
En heel klein puntje: deze zijn IP21, je moet volgens NEN1010 een IP4x goot hebben als je er losse aders in wilt leggen. Dus deze goot kan als je YMVK kabel gebruikt maar niet voor los installatiedraad. Ik zit zelf te denken aan 10mm2 flexibel installatiedraad omdat dat veel makkelijker werken is. Maar dan moet de koker dus wel dicht zijn.
Ik ga wartels gebruiken ja, en geen los installatiedraad maa nepreen 3 aderig en de DC dubbel geisoleerd.
Dat snap ik maar dat zijn de kaarten die ik heb en waar ik het mee moet doen. Zelf zie ik het risico ook niet zo want het is allemaal buitenkabel en normaliter liggen ze gewoon zo in de grond.Gunther.S schreef op donderdag 26 maart 2026 @ 13:19:
[...]
In België mag dat alvast niet, elektriciteit en water in dezelfde buis; zelf zou ik riool absoluut in een compleet afgescheiden leiding willen, zelfde eigenlijk voor elektriciteit.
Ik voorzie bijvoorbeeld bij mij thuis 3 aparte 50mm flexibels naar het tuinhuis (50m) voor als ik heel de boel naar daar wil verhuizen: ééntje voor de 230VAC kabel(s), ééntje voor DC+, eentje voor DC- van de zonnepanelen op dak woning.
Niet maar dat is handig om te hebben en ik verwacht meer verstoringen.[...]
Waarom is off-grid nodig? Valt het net zo vaak weg?
Zoals in het schema staat 1 RS en mijn woning heeft 3 fasen 25A.Ik veronderstel dat je één MultiRS wil zetten? dus 1 fasig? Is je woning ook éénfasig? of driefasig? Welk aardingssysteem heb je? TT? of TN-S?
Dus ik wil sowieso 1 5 aderige kabel laten trekken. De vraag is echter kan ik met die ene 5 aderige kabel alles realiseren.
Dus over 1 fase RS AC in voeden, de andere fase AC out NB voeden en weer de andere de standaard Ac out gebruiken.
Klopt dat wel? Want zover ik begrijp kan de RS juist geen stroom terugleveren via de AC in.Ik zou sowieso één 3G10 leggen, afgaande op geïnstalleerd vermogen en afstand, zoniet kan je even goed een kleinere omvormer steken. Je moet dimensioneren op wat er is, niet op wat je denk dat er gebruikt gaat worden. Als je wil voorzien om later 3-fasige setup van te maken, best 5G10.
Als je wilt dat de installatie netgekoppeld draait, moet er op de AC-in ook een kabel binnenkomen, anders kan hij niet synchroniseren.
Al bij al denk ik dat je best af bent met enkel die AC-in te gebruiken: zolang je netgekoppeld blijft, gaat deze stroom leveren in 2 richtingen en hoef je de AC-outs niet te gebruiken. Als de stroom veel weg valt, verandert dat de situatie natuurlijk; dan heb je een geldige reden om in backup te gaan draaien.
Daarom zit ik nu moeilijk te doen.
Dat laatste denk ik in NL ook maar het zou mij veel waard zijn wanneer ik maar 1 x 5g10 hoef te trekken ipv 3x.Je maakt het jezelf moeilijk door zowel AC-out1 als AC-out2 te willen gebruiken in combinatie met de grote afstand. Dan zou je eigenlijk minstens 2 of 3 (netgekoppeld) kabels van 3G10 nodig hebben.
Ik betwijfel trouwens of je (in België) de AC-in/AC-out1/AC-out2 stroomvoerende geleiders in één kabel mag bundelen (bv. 5G10 met bruin=AC-in, zwart=AC-out1, grijs=AC-out2). De N moet ook sowieso apart.
Waar het wat mij betreft fout gaat is dat standaard teruglevering via AC in niet mogelijk is en je altijd AC out moet gebruiken.
Echter wat ik aan de AC out NB (No Break) wil hebben verbruikt niet zoveel en die moeten gescheiden zijn van de inkomende stroom van Enexis dus ik kan via de accu dan niets terug leveren.
Andere optie is een 3 fase systeem van Solaredge kopen.
ik zie ik zie wat jij niet ziet
Heb je een link?DmC1982 schreef op donderdag 26 maart 2026 @ 13:28:
[...]
Ik heb 6x Hager BA68010007030B, 85x108x2000 mm besteld op een website in Duitsland. Hier was het een stuk betaalbaarder.
Alles wat ik tegekom wordt door transport twee keer zo duur. 75 Euro transport voor een paar gootjes is toch wel wat te gortig.
Als hij 10cm hoog is, heb je dan nog voldoende ruimte / ventilatie onder je Victrons, of zou je volgende keer een bredere, maar lagere goot nemen?
En laatste vraag, ga je alle kabels goed weggewerkt krijgen, of wordt het alsnog proppen?
Dit zoek ik en is dus een antwoord op mijn vraag. Hoe heb je dat voor elkaar gekregen?Jazsie schreef op vrijdag 20 maart 2026 @ 15:02:
[...]
Correct.
Maak je geen gebruik van de offgrid/UPS functie dan volstaat enkel AC-IN.
En waarom je hele huis op de AC-OUT? Omdat het kan.
Er is nog een methode en dat is gebruik maken van externe aansturing -relais- zodat je maar 1 dikke kabel van meterkast naar je MP2 hoef te leggen, bespaard je nogal in de kosten. In mijn geval hoef ik maar 1x 40m 10mm2 kabel te leggen ipv 2x 40m (heen en terug) om toch volledig offgrid/UPS te gaan.
[...]
Gaat dan ook over België.
Maar dan heb je wel een 3 fase oplossing nodig?
ik zie ik zie wat jij niet ziet
Ik ben de afgelopen paar dagen even aan het tekenen geweest en zou graag jullie mening willen
zie ik iets over het hoofd, of mis ik misschien nog wat.
/f/image/W6xlGolNsJEVBHcccJpZ7zwG.png?f=fotoalbum_large)
Paar punten van aandacht:
Allereerst gezien de PV capacititeit zijn de omvormers misschien een tikkeltje te zwaar maar het idee is om in de komende jaren de PV capaciteit te verhogen, en ik hier graag op inspelen, tevens is het sneller laden en ontladen een mooie bijkomstigheid.
1. Ik heb een HA draaien welke de P1 meter uitleest en wil het victron systeem hier ook op integreren; is het dan alsnog nodig om de VM-3P75CT te plaatsen?
2. Ik heb het forum een beetje zitten doorspitten over veiligheid; en las ergens een comment over het plaatsen van werkschakelaars op de route naar de installatie, nu zie ik in een hoop opzetten deze weggelaten. Is het hebben van een hoofdschakelaar in de meterkast voor de garage afdoende, of toch misschien wijs nog een extra set werkschakelaars te plaatsen?
3. Kabels van de omvormers naar de Power IN worden minder dan een meter, kunnen deze dan 50mm2 (150A) zijn of toch een stapje zwaarder gaan?
Alvast bedankt voor de feedback
/f/image/W6xlGolNsJEVBHcccJpZ7zwG.png?f=fotoalbum_large)
Paar punten van aandacht:
Allereerst gezien de PV capacititeit zijn de omvormers misschien een tikkeltje te zwaar maar het idee is om in de komende jaren de PV capaciteit te verhogen, en ik hier graag op inspelen, tevens is het sneller laden en ontladen een mooie bijkomstigheid.
1. Ik heb een HA draaien welke de P1 meter uitleest en wil het victron systeem hier ook op integreren; is het dan alsnog nodig om de VM-3P75CT te plaatsen?
2. Ik heb het forum een beetje zitten doorspitten over veiligheid; en las ergens een comment over het plaatsen van werkschakelaars op de route naar de installatie, nu zie ik in een hoop opzetten deze weggelaten. Is het hebben van een hoofdschakelaar in de meterkast voor de garage afdoende, of toch misschien wijs nog een extra set werkschakelaars te plaatsen?
3. Kabels van de omvormers naar de Power IN worden minder dan een meter, kunnen deze dan 50mm2 (150A) zijn of toch een stapje zwaarder gaan?
Alvast bedankt voor de feedback
3 fase 25A woning. 6100 Wp Enphase (AC) panelen op het dak. Ruimte voor meer. 2 electrische auto's. Doel is om de zelf opgewekte zonnestroom te benutten. Na 15:00 ligt het dak in de schaduw nl.
Om de optie naar een full size 3 fase systeem open te houden; en geen Chinese "smart" plugin battery apps, wil ik graag voor Victron kiezen.
Laadpaal past zich nu al aan op de PV. Net verbruik, EVSE en PVE data is beschikbaar via modbus en MQTT. Geen behoefte om auto te laden vanuit een accu.
* Multiplus ii 4k5 en een losse Cerbo
Of nog simpeler met een
* Multiples ii 4k5 GX
Wat is wijsheid?
Om de optie naar een full size 3 fase systeem open te houden; en geen Chinese "smart" plugin battery apps, wil ik graag voor Victron kiezen.
Laadpaal past zich nu al aan op de PV. Net verbruik, EVSE en PVE data is beschikbaar via modbus en MQTT. Geen behoefte om auto te laden vanuit een accu.
* Multiplus ii 4k5 en een losse Cerbo
Of nog simpeler met een
* Multiples ii 4k5 GX
Wat is wijsheid?
The whole problem with the world is that fools and fanatics are always so certain of themselves, and wiser people so full of doubts. -- Bertrand Russell
Gewoon even schaamteloos een screenshot:HRV schreef op donderdag 26 maart 2026 @ 15:36:
[...]
Heb je een link?
Alles wat ik tegekom wordt door transport twee keer zo duur. 75 Euro transport voor een paar gootjes is toch wel wat te gortig.
Als hij 10cm hoog is, heb je dan nog voldoende ruimte / ventilatie onder je Victrons, of zou je volgende keer een bredere, maar lagere goot nemen?
En laatste vraag, ga je alle kabels goed weggewerkt krijgen, of wordt het alsnog proppen?
4 meter 100x80 en 4 meter 60x60 blauwe Hager goot inclusief verzending: €124,-
Elektromax24.de
Ben voor een dubbele goot 100mm gegaan onder de MP's. Is wel ene stukje makkelijker werken i.v.m. de hoeveelheid en dikte kabels.
:strip_exif()/f/image/BxpOPyBZZoA7mtAYHi3Vig8s.jpg?f=fotoalbum_large)
[ Voor 19% gewijzigd door Noord27 op 26-03-2026 16:00 ]
Enexis Netbeheer Engineer | 8kW Daikin | 11,2kWp Solar Edge | 18kW Victron + 48kWh LFP | Enyaq iV First 60
Ik denk dat je Lynx distributor en Lynx Power In andersom bedoeld waren. En waarom de Adler EF3? Zoals ik het begrijp zijn die minder snel een stuk minder current-limiting van een Class-T. Als je twee 16 kWh batterijen hebt (ik wil hetzelfde doen) ipv één 32 kWh dan blijf je volgens mij per pack onder de maximale interrupt rating van een Class-T dus dan zou ik een Lynx Power In Class-T versie nemen en daar twee zekeringen in zetten. Dan kan je in de distributor daarna gewoon goedkope Victron MEGA zekeringen nemen want de Class-T vangt dan de eventuele hoge kortsluitstroom van je batterijen op.Elscroto schreef op donderdag 26 maart 2026 @ 15:41:
Ik ben de afgelopen paar dagen even aan het tekenen geweest en zou graag jullie mening willenzie ik iets over het hoofd, of mis ik misschien nog wat.
Hoezo? intern in de Victron, is dat simpelweg een hoop koper met een paar relais ertussen die bij wegvallen grid de AC-in en AC-out2 ontkoppelen van de inverter uitgang. AC-in is maar een naam om aan te geven dat dat je hier een stroombron kan aansluiten, en dat die gemonitord wordt op kwaliteit (frequentie & spanning).icecreamfarmer schreef op donderdag 26 maart 2026 @ 14:29:
[...]
Klopt dat wel? Want zover ik begrijp kan de RS juist geen stroom terugleveren via de AC in.
Daarom zit ik nu moeilijk te doen.
Handleiding p. 8:
Dus het lijkt me logisch dat je in ESS modus nog steeds via die AC ingang stroom kan terugleveren.3.12. Uitsluitend PV omvormermodus
De Multi RS Solar kan gebruikt worden als een PV omvormer zonder een accu. De twee 3 kW MPPT trackers laten aparte PV
reeksen toe om rechtstreeks terug te leveren via de AC ingang.
Meer zelfs, de AC-out1 mag je trouwens net nooit aan het net hangen, dan gaat die heel de straat proberen te voeden als het net wegvalt, je krijgt sowieso snel de elektriciteitsbeheerder aan je deur. De AC-in is dus de enige connectie met het net, dus de enige connectie waarop je kan terugleveren. Met andere woorden, die is bidirectioneel.
Als die het overleefd wel ja... Je moet dit echt niet verkeerd doen. Bij twijfel, bel een elektricien.Gunther.S schreef op donderdag 26 maart 2026 @ 16:14:
[...]
je krijgt sowieso snel de elektriciteitsbeheerder aan je deur.
DmC1982 schreef op donderdag 26 maart 2026 @ 16:50:
Vanmiddag de BMS even netjes rechtgehangen en begonnen met de 3G10 (AC-OUT) kabels. Straks is de 3G6 voor de AC-IN aan de beurt. Die kabels zijn inderdaad behoorlijk stug! Binnenkort weer verder, maar langzaam maar zeker begint het echt wat te worden.
Heel strik NEN1010 (maar dit wordt wel mierenneuken) heb je wel een uitdaging als je 6 kabels in één goot legt. Bij meeraderige kabels in goot heb je in 52.A.3 methode B2 en dan in 52.B.3 als je XLPE kabels hebt (meestal wel, PVC komt lager uit) maximaal 69A door je 10mm2 en 51A door je 6mm2. Dat moet je corrigeren voor het feit dat je 6 kabels naast elkaar legt en die factor pakt onhandig uit, want in 52.B.17 zie je dan een factor 0.57. Dus je 10mm2 wordt ineens maximaal 39A en de 6mm2 is max 29A.
Die 29A is prima want meer dan een 25A automaat wilde je er vast niet voor zetten. Maar een 40A automaat op de output wil je misschien wel en dat kan dus net niet. Tenzij iemand hier nog iets slims over wil zeggen?
Volgens mij kan het hele verhaal wel als je losse aders gebruikt, want dan is het 75A in plaats van 69A voor 10mm2. Alleen dan moet je volgens 52.A.1 zorgen voor IP4x kabelgoten, anders mag je ze zo niet installeren. En het is lastig om losse installatiedraad met XLPE isolatie te vinden. Met PVC kom je er ook niet, dan is de maximale stroom nog lager.
Dankje ik zou zweren dat ik ergens gelezen had dat dat dus juist niet kon (bidirectioneel) vandaar mijn vraag ook. Maar het is nu helder wat ik moet doen.Gunther.S schreef op donderdag 26 maart 2026 @ 16:14:
[...]
Hoezo? intern in de Victron, is dat simpelweg een hoop koper met een paar relais ertussen die bij wegvallen grid de AC-in en AC-out2 ontkoppelen van de inverter uitgang. AC-in is maar een naam om aan te geven dat dat je hier een stroombron kan aansluiten, en dat die gemonitord wordt op kwaliteit (frequentie & spanning).
Handleiding p. 8:
[...]
Dus het lijkt me logisch dat je in ESS modus nog steeds via die AC ingang stroom kan terugleveren.
Meer zelfs, de AC-out1 mag je trouwens net nooit aan het net hangen, dan gaat die heel de straat proberen te voeden als het net wegvalt, je krijgt sowieso snel de elektriciteitsbeheerder aan je deur. De AC-in is dus de enige connectie met het net, dus de enige connectie waarop je kan terugleveren. Met andere woorden, die is bidirectioneel.
1x een 5 aderig naar het atelier voor voeding en 1x een 3 aderige retour voor de off grid functie.
Jammer dat je voor 3 fase bij victron dan 3 apparaten moet kopen en dat is voor mij overkill.
Dan nog een controle vraag:
Stel ik sluit de victron aan op fase 1 maar mijn warmtepomp zit aangesloten op fase 2. Doet hij dan ook intern salderen door op fase 1 terug te leveren?
ik zie ik zie wat jij niet ziet
> Stel ik sluit de victron aan op fase 1 maar mijn warmtepomp zit aangesloten op fase 2. Doet hij dan ook intern salderen door op fase 1 terug te leveren?
Ja
Ja
The whole problem with the world is that fools and fanatics are always so certain of themselves, and wiser people so full of doubts. -- Bertrand Russell
Grote edit:NTS schreef op donderdag 26 maart 2026 @ 17:17:
[...]
Heel netjes. Kabels met een massieve kern zijn inderdaad best tricky. Je kunt ook soepele kabels gebruiken en er eindhulzen op knijpen. Elektramat heeft bijvoorbeeld 5G10 met soepele aders, maar die hebben ze dan weer niet in 3G10. Alternatief is van dat 10mm2 installatiedraad wat je ook in je groepenkast gebruikt, dat werkt heel makkelijk.
Heel strik NEN1010 (maar dit wordt wel mierenneuken) heb je wel een uitdaging als je 6 kabels in één goot legt. Bij meeraderige kabels in goot heb je in 52.A.3 methode B2 en dan in 52.B.3 als je XLPE kabels hebt (meestal wel, PVC komt lager uit) maximaal 69A door je 10mm2 en 51A door je 6mm2. Dat moet je corrigeren voor het feit dat je 6 kabels naast elkaar legt en die factor pakt onhandig uit, want in 52.B.17 zie je dan een factor 0.57. Dus je 10mm2 wordt ineens maximaal 39A en de 6mm2 is max 29A.
Die 29A is prima want meer dan een 25A automaat wilde je er vast niet voor zetten. Maar een 40A automaat op de output wil je misschien wel en dat kan dus net niet. Tenzij iemand hier nog iets slims over wil zeggen?
Volgens mij kan het hele verhaal wel als je losse aders gebruikt, want dan is het 75A in plaats van 69A voor 10mm2. Alleen dan moet je volgens 52.A.1 zorgen voor IP4x kabelgoten, anders mag je ze zo niet installeren. En het is lastig om losse installatiedraad met XLPE isolatie te vinden. Met PVC kom je er ook niet, dan is de maximale stroom nog lager.
Poeh, dank je wel voor het scherpe meedenken! Dat is inderdaad een serieus dingetje waar ik nog geen rekening mee had gehouden.
Omdat er volgens de NEN1010 ook best wat loze ruimte tussen twee goten moet zitten om ze als gescheiden te mogen rekenen, zie ik het plaatsen van een extra goot eigenlijk niet zo zitten.
In plaats daarvan denk ik dat ik het over een andere boeg gooi. Ik kan er ook voor kiezen om de kabels simpelweg dikker uit te voeren zodat de warmteontwikkeling binnen de normen blijft. Ik gebruik dan 3G10 voor de AC-IN en bestel 3G16 voor de AC-OUT.
Volgens mij kom ik er dan precies en is dit een veel nettere oplossing. Zie de berekening met de factor 0.57:
10mm2 (AC-IN): 69A x 0.57 = 39,3A. Dit is ruim voldoende voor de B32 automaat die ik daar heb.
16mm2 (AC-OUT): 89A x 0.57 = 50,7A. Dit is ruim voldoende voor de B40 automaat die ik op de output wil gebruiken.
Daarnaast heb ik even gekeken naar de fysieke ruimte: deze 6 zware kabels (3x 3G10 en 3x 3G16) zouden qua volume prima samen in mijn huidige Hager bedradingskoker (85x108 mm) moeten passen, dus daar kom ik niet mee in de knel (als het goed is).
Klopt deze beredenering zo? Want dan bestel ik nu nog 5 meter 3G16MM2 kabel
[ Voor 33% gewijzigd door DmC1982 op 26-03-2026 18:31 ]
Dan zou je even moeten opzoeken of de klemmen van Victron OK zijn voor 16mm2. En ik heb hier een stuk 5G16 liggen, dat is echt bijna een massieve staaf.
Misschien 16mm2 soepele draad in een buis door je kabelgoot? Dan moet je alleen checken of je een eindhuls tang hebt die netjes 16mm2 kan doen. En of dat dus in de klemmen van Victron mag.
Edit: En let op dat draad in buis in kabelgoot een methode B2 ipv B1 wordt tenzij de goot heel groot is tov de buis.
Misschien 16mm2 soepele draad in een buis door je kabelgoot? Dan moet je alleen checken of je een eindhuls tang hebt die netjes 16mm2 kan doen. En of dat dus in de klemmen van Victron mag.
Edit: En let op dat draad in buis in kabelgoot een methode B2 ipv B1 wordt tenzij de goot heel groot is tov de buis.
[ Voor 14% gewijzigd door NTS op 26-03-2026 18:32 ]
Dit is ook een dingetje inderdaad. Ik weet niet of de Multiplussen (stugge) 16mm2 kabels accepteren.NTS schreef op donderdag 26 maart 2026 @ 18:28:
Dan zou je even moeten opzoeken of de klemmen van Victron OK zijn voor 16mm2. En ik heb hier een stuk 5G16 liggen, dat is echt bijna een massieve staaf.
Misschien 16mm2 soepele draad in een buis door je kabelgoot? Dan moet je alleen checken of je een eindhuls tang hebt die netjes 16mm2 kan doen. En of dat dus in de klemmen van Victron mag.
Edit: En let op dat draad in buis in kabelgoot een methode B2 ipv B1 wordt tenzij de goot heel groot is tov de buis.
De AC-IN kan ik makkelijk aanpassen naar 3G10. Met de AC-OUT kom ik 1 ampere te kort met 3G10 kabels.
Best wel balen. Ik kan ook een B32 op de AC-OUT zetten, dan los ik het ook op. Maar mooiste is toch een B40 automaat.
Edit: In de documentatie van Victron staat dat de schroefklemmen geschikt zijn voor maximaal 13 mm² (6 AWG). Mijn 16mm² gaat daar dus fysiek niet in passen.
Als iemand nog advies heeft om de 1Ampere issue op te lossen, hoor ik het graag.
[ Voor 26% gewijzigd door DmC1982 op 26-03-2026 18:53 ]
Ik denk graag met je mee want ik moet de goten en kabels nog bestellen en wil ook een B40 op de output. Heb je iets aan Tabel 52.A.3 en dan nr 56? Dat is "meeraderige kabel in horizontaal of verticaal lopend, open of geventileerd kabelkanaal" en dan mag je het zien als methode B1. Daarmee heb je meer ruimte, want B1 met 10mm2 XLPE kabels is 75A. Met die 0.57 voor 6 circuits naast elkaar heb je dan maximaal 42A dus kan wat wij willen?
dank; teken foutje en meteen gewijzigd naar Power In Class-T; ik dacht ergens gelezen te hebben dat die MEGA zekeringen erg warm werden en daarom werden afgeraden (vandaar de Adlers)NTS schreef op donderdag 26 maart 2026 @ 16:09:
[...]
Ik denk dat je Lynx distributor en Lynx Power In andersom bedoeld waren. En waarom de Adler EF3? Zoals ik het begrijp zijn die minder snel een stuk minder current-limiting van een Class-T. Als je twee 16 kWh batterijen hebt (ik wil hetzelfde doen) ipv één 32 kWh dan blijf je volgens mij per pack onder de maximale interrupt rating van een Class-T dus dan zou ik een Lynx Power In Class-T versie nemen en daar twee zekeringen in zetten. Dan kan je in de distributor daarna gewoon goedkope Victron MEGA zekeringen nemen want de Class-T vangt dan de eventuele hoge kortsluitstroom van je batterijen op.
Let op dat je de soortgelijke kabels even lang maakt. Daar wijst Victron zelf op.DmC1982 schreef op donderdag 26 maart 2026 @ 11:21:
[Afbeelding]
[...]
Hebben jullie nog tips, advies of kritiek voordat ik de AC- en DC-kabels op maat ga maken?
[...]
Voor de balans tussen zowel de accu's als tussen de omvormers.
I Bought Myself A Politician - MonaLisa Twins 2013: 7panelen(195Wp), maand later, 17. 3 jaar later 28 en gasloos. 5.5kWp O-W op 4.2kVA omvormer. 2018 'verhuisd'.
Accu's ja, maar omvormers als je er 3 hebt in een 3-fase systeem niet nodig. Wel als je meerdere omvormers per fase hebt (parallel setup in Victron documentatie).onetime schreef op donderdag 26 maart 2026 @ 20:10:
[...]
Voor de balans tussen zowel de accu's als tussen de omvormers.
wat betreft bedradingskanelen heb ik deze besteld stukk betaalbaarder dan de hager versies volgens mij:
https://www.reichelt.com/...ie/bedradingskanalen-9094
https://www.reichelt.com/...ie/bedradingskanalen-9094
Mooi stel nu dat de omvormer kapot gaat dan heb ik geen stroom meer op mijn preferente groepen of loopt hij dat wel door?Sosabowski schreef op donderdag 26 maart 2026 @ 17:51:
> Stel ik sluit de victron aan op fase 1 maar mijn warmtepomp zit aangesloten op fase 2. Doet hij dan ook intern salderen door op fase 1 terug te leveren?
Ja
ik zie ik zie wat jij niet ziet
Goede toevoeging van die 52.A.3 en 56, bedankt voor het meedenken!NTS schreef op donderdag 26 maart 2026 @ 18:54:
Ik denk graag met je mee want ik moet de goten en kabels nog bestellen en wil ook een B40 op de output. Heb je iets aan Tabel 52.A.3 en dan nr 56? Dat is "meeraderige kabel in horizontaal of verticaal lopend, open of geventileerd kabelkanaal" en dan mag je het zien als methode B1. Daarmee heb je meer ruimte, want B1 met 10mm2 XLPE kabels is 75A. Met die 0.57 voor 6 circuits naast elkaar heb je dan maximaal 42A dus kan wat wij willen?
Mijn situatie is eigenlijk als volgt: ik gebruik zo'n Hager kabelgoot met brede uitbreeksleuven over de hele lengte. Daarnaast heb ik de ventilatie in die garage best fors aangepakt. Ik heb drie grote 125mm inlaten op het noorden (laag op zo'n 40cm) en recht boven de MultiPlusses hangt een actieve ventilator die tussen de 314 en 612 m³/h afzuigt. De lucht in die hoek wordt dus continu ververst, waardoor warmte daar volgens mij niet echt kan blijven hangen.
Zou ik met deze setup bij een keurmeester kunnen beargumenteren dat dit een "geventileerd kanaal" (Methode B1) is? Want als dat mag, klopt het sommetje inderdaad perfect. Dan kom ik met die factor 0.57 uit op 42,7A en is die B40 automaat op de AC-OUT met 10mm2 ineens gewoon afgedekt.
Iemand anders noemde ook nog NEN1010 bepaling 523.8 over ongunstige, korte trajecten. Mijn kabels zijn echt heel kort. Vanaf de meest rechtse MP is het letterlijk maar 50cm naar de kast, en de langste is maximaal 1.40m. Over zulke verwaarloosbare stukjes bouwt hitte zich in de praktijk toch sowieso nauwelijks op?
Kortom: zware ventilatie, sleuven in de goot en ultrakorte afstanden. Zit ik dan veilig (en NEN1010-proof) als ik gewoon overal 3G10mm2 in knal?
In een 3-fase setup zou ik JA zeggen, maar in dit geval zit de nul-rail in dat groepenkastje aan de zijkant en daarna los naar elke omvormer. Mag je dan ook vectorieel optellen en dus zeggen dat de nul (bij symmetrische belasting over de fasen) onbelast is? Ik zou even een boek hier op zolder moeten gaan zoeken om het echt te durven zeggen.HRV schreef op donderdag 26 maart 2026 @ 19:48:
Zijn het wel 6 circuits?
Het zijn twee 3-fase circuits, niet 6 1-fase circuits toch?
Als dat zo is dan kan je het inderdaad zien als 2 circuits met 3 belaste aders per circuit (ander tabelletje). Dan is de maximale stroom voor 10mm2 60A met correctiefactor 0.8 = 48A en voor 6mm2 na correctie 35A.
Misschien een ouder jaartal? De huidige versie 523.8 zegt juist dat je het meest ongunstige punt moet nemen als je een langer traject hebt. Maar dat je een stukje door een muur van minder dan 35cm dik zou mogen negeren.DmC1982 schreef op donderdag 26 maart 2026 @ 20:21:
[...]
Iemand anders noemde ook nog NEN1010 bepaling 523.8 over ongunstige, korte trajecten.
Het gaat om de ventilatie van de kabelgoot, want ze willen voorkomen dat de isolatie van je kabels smelt bij de maximale belasting. Je mag ook IEC 60287 gebruiken om de opwarming uit te rekenen als je er echt zin in hebtKortom: zware ventilatie, sleuven in de goot en ultrakorte afstanden. Zit ik dan veilig (en NEN1010-proof) als ik gewoon overal 3G10mm2 in knal?
@NTS
Ik heb onze discussie over de NEN1010 tabellen even aan een AI (Gemini) voorgelegd en die komt met een interessante theorie. De AI geeft aan dat de genoemde basiswaarde van 69A geldt voor 3 belaste aders, zoals bij een 4G of 5G kabel. Omdat ik echter 6 losse 3G10 kabels trek, heb ik per kabel maar 2 belaste aders (de fase en de nul) die daadwerkelijk warmte genereren. Volgens de AI moet ik daarom voor 10mm2 XLPE (Methode B2) in de kolom voor 2 belaste aders kijken, waar de basiswaarde op 80A ligt. Met de strenge correctiefactor van 0.57 voor 6 kabels kom je dan uit op 45,6A, waardoor mijn B40 automaat op de AC-OUT gewoon veilig en ruimschoots is afgedekt. Heeft deze AI de NEN1010 regels rondom die 2 belaste aders correct geïnterpreteerd, of zit er toch een denkfout in deze berekening?
Ik heb onze discussie over de NEN1010 tabellen even aan een AI (Gemini) voorgelegd en die komt met een interessante theorie. De AI geeft aan dat de genoemde basiswaarde van 69A geldt voor 3 belaste aders, zoals bij een 4G of 5G kabel. Omdat ik echter 6 losse 3G10 kabels trek, heb ik per kabel maar 2 belaste aders (de fase en de nul) die daadwerkelijk warmte genereren. Volgens de AI moet ik daarom voor 10mm2 XLPE (Methode B2) in de kolom voor 2 belaste aders kijken, waar de basiswaarde op 80A ligt. Met de strenge correctiefactor van 0.57 voor 6 kabels kom je dan uit op 45,6A, waardoor mijn B40 automaat op de AC-OUT gewoon veilig en ruimschoots is afgedekt. Heeft deze AI de NEN1010 regels rondom die 2 belaste aders correct geïnterpreteerd, of zit er toch een denkfout in deze berekening?
Ben benieuwd wat er effectief inzit.. had ook geinformeerd en nu zou het gaan om envison cellen.. AESC.agraaff schreef op donderdag 26 maart 2026 @ 08:59:
[...]
Grade A EVE MB31 314AH
als je een chat doet krijg je de exacte info.
Nee dit is helaas het issue met AI, hij verzint zelf waarden want hij kan die tabel niet lekker lezen. Je kunt als je AI wilt gebruiken het beste vragen naar welk artikel of welke tabel je moet kijken en dan zelf even de echte norm lezen.DmC1982 schreef op donderdag 26 maart 2026 @ 20:39:
@NTS
Ik heb onze discussie over de NEN1010 tabellen even aan een AI (Gemini) voorgelegd en die komt met een interessante theorie. De AI geeft aan dat de genoemde basiswaarde van 69A geldt voor 3 belaste aders, zoals bij een 4G of 5G kabel. Omdat ik echter 6 losse 3G10 kabels trek, heb ik per kabel maar 2 belaste aders (de fase en de nul) die daadwerkelijk warmte genereren. Volgens de AI moet ik daarom voor 10mm2 XLPE (Methode B2) in de kolom voor 2 belaste aders kijken, waar de basiswaarde op 80A ligt. Met de strenge correctiefactor van 0.57 voor 6 kabels kom je dan uit op 45,6A, waardoor mijn B40 automaat op de AC-OUT gewoon veilig en ruimschoots is afgedekt. Heeft deze AI de NEN1010 regels rondom die 2 belaste aders correct geïnterpreteerd, of zit er toch een denkfout in deze berekening?
Je hebt gelijk.NTS schreef op donderdag 26 maart 2026 @ 22:14:
[...]
Nee dit is helaas het issue met AI, hij verzint zelf waarden want hij kan die tabel niet lekker lezen. Je kunt als je AI wilt gebruiken het beste vragen naar welk artikel of welke tabel je moet kijken en dan zelf even de echte norm lezen.
Hopelijk vind je een oplossing zodat we beide een B40 automaat kunnen gebruiken. Ik vind het niet heel erg om een extra goot te plaatsen, maar als hier ook ruimte tussen moet, weet ik het niet zo goed. Is het anders op te lossen door de DC goot (2e van boven) te gebruiken om daar 1 of 2 AC kabels te plaatsen als ik het kan scheiden met een “verdeler” in een goot?
Hi allen,
Ik ben bezig geweest met een plan voor een thuisbatterij en heb een volgend ontwerp gemaakt:
/f/image/qoSK4sesGaGk4dPXUfy6Cdnq.png?f=fotoalbum_large)
(klik op het plaatje voor een beter leesbare versie)
Ik heb geprobeerd het ontwerp zo compleet mogelijk te maken en alle specificaties aangegeven. Ik hoor graag feedback, zowel op elektra installatie als victron / accu keuze!
Mijn situatie:
- 7 zonnepanelen (per stuk 455Wp, 330W Enphase micro-omvormer )
- stabiel verbruik snachts ~200W
- Jaarverbruik energie (zonder warmtepomp): ~2700kWh (tussenwoning, jaren 30)
- Warmtepomp is ooit nog een optie
- Geen EV
Ik ben bezig geweest met een plan voor een thuisbatterij en heb een volgend ontwerp gemaakt:
/f/image/qoSK4sesGaGk4dPXUfy6Cdnq.png?f=fotoalbum_large)
(klik op het plaatje voor een beter leesbare versie)
Ik heb geprobeerd het ontwerp zo compleet mogelijk te maken en alle specificaties aangegeven. Ik hoor graag feedback, zowel op elektra installatie als victron / accu keuze!
Mijn situatie:
- 7 zonnepanelen (per stuk 455Wp, 330W Enphase micro-omvormer )
- stabiel verbruik snachts ~200W
- Jaarverbruik energie (zonder warmtepomp): ~2700kWh (tussenwoning, jaren 30)
- Warmtepomp is ooit nog een optie
- Geen EV
[ Voor 3% gewijzigd door Getslow op 26-03-2026 23:10 ]
Ik denk dat "geventileerd kabelkanaal" uit 52.A.3 regel 56 de oplossing is? Dan wordt je meeraderige kabel gezien als installatiemethode B1 en heb je met 10mm2 en 2 belaste aders 75A maximale stroom. Neem daar 0.57 van omdat je er 6 naast elkaar legt en dan is het nog steeds 42A maximaal en dus genoeg?DmC1982 schreef op donderdag 26 maart 2026 @ 22:23:
[...]
Hopelijk vind je een oplossing zodat we beide een B40 automaat kunnen gebruiken. Ik vind het niet heel erg om een extra goot te plaatsen, maar als hier ook ruimte tussen moet, weet ik het niet zo goed.
Of de suggestie van @HRV, als je het als twee 3-fase circuits ziet dan is je correctiefactor maar 0.8 in plaats van 0.57 moet je alleen een andere tabel (3 belaste aders) voor de maximale stroom nemen. Dan kom je op 60A of 67A afhankelijk van hoe geventileerd je je kabelkanaal wilt zien. Neem 60A als worst case, met 0.8 correctiefactor = 48A dus ook genoeg.
Ik vind het irritant om met kabels met 3x10mm2 massieve aders te werken. En de flexibele versie bestaat zo te zien alleen in 5x10mm2 niet in 3x10. Dus als de route van @HRV klopt om het als 2 circuits te zien, dan heeft het mijn voorkeur om 10mm2 flexibele losse aders te gebruiken. Dat moet dan ofwel in een dichte IP4x kabelgoot (en dan is het methode B1) of er moet een buis omheen (dan wordt het B2, iets ongunstiger). Maar beide past met een 40A automaat.
Als je de DC kant parallel hebt moet je toch van alle accu' s naar de doorverbinding en van de doorverbinding naar de omvormers gelijke kabellengtes hebben? Zodat de accu's gelijk belast worden en de omvormers bij gelijke belasting ook de zelfde spanningsval zien? Ja parallel geschakelde omvormers is nog kritischer voor een gelijke verdeling van de belasting over de omvormers.NTS schreef op donderdag 26 maart 2026 @ 20:11:
[...] Accu's ja, maar omvormers als je er 3 hebt in een 3-fase systeem niet nodig. Wel als je meerdere omvormers per fase hebt (parallel setup in Victron documentatie).
I Bought Myself A Politician - MonaLisa Twins 2013: 7panelen(195Wp), maand later, 17. 3 jaar later 28 en gasloos. 5.5kWp O-W op 4.2kVA omvormer. 2018 'verhuisd'.
Niet door op etiketten te kijken; die willen wel eens vals zijn....agraaff schreef op donderdag 26 maart 2026 @ 09:55:
[...] ga ze dit weekend uitpakken, dat weet ik het.
I Bought Myself A Politician - MonaLisa Twins 2013: 7panelen(195Wp), maand later, 17. 3 jaar later 28 en gasloos. 5.5kWp O-W op 4.2kVA omvormer. 2018 'verhuisd'.
Volgens mij is 't zoals @NTS 't verwoord. Als je geen omvormers parallel hebt hoeven de kabellengtes tussen DC bar en omvormers geen gelijke lengte te hebben.onetime schreef op vrijdag 27 maart 2026 @ 00:45:
[...]
Als je de DC kant parallel hebt moet je toch van alle accu' s naar de doorverbinding en van de doorverbinding naar de omvormers gelijke kabellengtes hebben? Zodat de accu's gelijk belast worden en de omvormers bij gelijke belasting ook de zelfde spanningsval zien? Ja parallel geschakelde omvormers is nog kritischer voor een gelijke verdeling van de belasting over de omvormers.
Panasonic J 7kW WP, boiler & HeishaMon, 6022 Wp PV, Enphase+MT GW, SOLAX SK-SU3000E 13kWh BESS, ITHO Qualityflow WTW, Elvi Smart Charging+ laadpunt, IONIQ5 84kWh PE MY26, gasloos '23
Hartelijk dank voor je reactie en de aangedragen oplossing. Voor mijn begrip: kan ik dit oplossen door twee (flexibele) PVC-buizen van 40 mm te plaatsen met daarin 9x 10 mm² soepele kabels (H07V-K)? Mijn plan is dan om bij elke MultiPlus 5 tot 10 cm ruimte open te laten, zodat ik de resterende kabels vervolgens weer kan doorvoeren in het volgende stuk PVC-buis. Klopt deze denkwijze?NTS schreef op donderdag 26 maart 2026 @ 23:34:
[...]
Ik denk dat "geventileerd kabelkanaal" uit 52.A.3 regel 56 de oplossing is? Dan wordt je meeraderige kabel gezien als installatiemethode B1 en heb je met 10mm2 en 2 belaste aders 75A maximale stroom. Neem daar 0.57 van omdat je er 6 naast elkaar legt en dan is het nog steeds 42A maximaal en dus genoeg?
Of de suggestie van @HRV, als je het als twee 3-fase circuits ziet dan is je correctiefactor maar 0.8 in plaats van 0.57 moet je alleen een andere tabel (3 belaste aders) voor de maximale stroom nemen. Dan kom je op 60A of 67A afhankelijk van hoe geventileerd je je kabelkanaal wilt zien. Neem 60A als worst case, met 0.8 correctiefactor = 48A dus ook genoeg.
Ik vind het irritant om met kabels met 3x10mm2 massieve aders te werken. En de flexibele versie bestaat zo te zien alleen in 5x10mm2 niet in 3x10. Dus als de route van @HRV klopt om het als 2 circuits te zien, dan heeft het mijn voorkeur om 10mm2 flexibele losse aders te gebruiken. Dat moet dan ofwel in een dichte IP4x kabelgoot (en dan is het methode B1) of er moet een buis omheen (dan wordt het B2, iets ongunstiger). Maar beide past met een 40A automaat.
Kun je zomaar een enkelfasig systeem over 3 fases verdelen? Plus 12 groepen a 3600 op 1 omvormer lijkt mij ook nogal veel.Getslow schreef op donderdag 26 maart 2026 @ 23:09:
Hi allen,
Ik ben bezig geweest met een plan voor een thuisbatterij en heb een volgend ontwerp gemaakt:
[Afbeelding]
(klik op het plaatje voor een beter leesbare versie)
Ik heb geprobeerd het ontwerp zo compleet mogelijk te maken en alle specificaties aangegeven. Ik hoor graag feedback, zowel op elektra installatie als victron / accu keuze!
Mijn situatie:
- 7 zonnepanelen (per stuk 455Wp, 330W Enphase micro-omvormer )
- stabiel verbruik snachts ~200W
- Jaarverbruik energie (zonder warmtepomp): ~2700kWh (tussenwoning, jaren 30)
- Warmtepomp is ooit nog een optie
- Geen EV
ik zie ik zie wat jij niet ziet
Foutje
[ Voor 99% gewijzigd door Q op 27-03-2026 08:18 ]
Theoretisch ja, praktisch lijkt het me niet handig. Je hebt dan doosjes nodig op de plekken onder de MP waar je aftakt, anders hangen er losse aders in de lucht.DmC1982 schreef op vrijdag 27 maart 2026 @ 07:47:
[...]
Voor mijn begrip: kan ik dit oplossen door twee (flexibele) PVC-buizen van 40 mm te plaatsen met daarin 9x 10 mm² soepele kabels (H07V-K)? Mijn plan is dan om bij elke MultiPlus 5 tot 10 cm ruimte open te laten, zodat ik de resterende kabels vervolgens weer kan doorvoeren in het volgende stuk PVC-buis. Klopt deze denkwijze?
Maar als de 2x 3-fase circuit route van @HRV mag dan kunnen jouw 3G10 YMvK kabels ook. Dat is dan alleen wat lastig met hoe stug die dingen zijn, maar verder niet tegen de normen in.
Ik heb een elektricien waar ik vaker mee werk gevraagd hoe dit zit, het antwoord was "ik denk het wel" maar hij was ook niet 100% zeker. Omdat de setup met 3 losse nul-draden naar 3 omvormers natuurlijk niet is zoals je normaal een 3-fase circuit ziet.
Ja, dat kan zolang het allemaal echt 1-fase groepen zijn. Nooit dit doen met een 3-fase groep er achter, dan werkt de aardlek niet meer en krijg je rare en onveilige dingen.icecreamfarmer schreef op vrijdag 27 maart 2026 @ 07:53:
[...]
Kun je zomaar een enkelfasig systeem over 3 fases verdelen? Plus 12 groepen a 3600 op 1 omvormer lijkt mij ook nogal veel.
Dat klinkt goed. Om het voor mezelf even definitief samen te vatten: begrijp ik het goed dat ik gewoon mag doorgaan met mijn oorspronkelijke set-up?NTS schreef op vrijdag 27 maart 2026 @ 09:00:
[...]
Theoretisch ja, praktisch lijkt het me niet handig. Je hebt dan doosjes nodig op de plekken onder de MP waar je aftakt, anders hangen er losse aders in de lucht.
Maar als de 2x 3-fase circuit route van @HRV mag dan kunnen jouw 3G10 YMvK kabels ook. Dat is dan alleen wat lastig met hoe stug die dingen zijn, maar verder niet tegen de normen in.
Ik heb een elektricien waar ik vaker mee werk gevraagd hoe dit zit, het antwoord was "ik denk het wel" maar hij was ook niet 100% zeker. Omdat de setup met 3 losse nul-draden naar 3 omvormers natuurlijk niet is zoals je normaal een 3-fase circuit ziet.
Dat betekent dat ik voor zowel de AC-IN als de AC-OUT 3G10 YMVK-kabel (specifiek de Draka Hult Cca installatiekabel grijs 3G10 mm²) ga gebruiken in het kabelkanaal. Loop ik met deze kabelkeuze dan ook definitief niet meer tegen die capaciteitsgrens van 39A aan vanwege de bundeling?
Het doorlussen van 1 fase over de 3 verschillende fases kan volgens mij, zo wordt dat ook gedaan als je een 3-fase meterkast aansluit op een (nog te upgraden) 1-fase aansluiting.icecreamfarmer schreef op vrijdag 27 maart 2026 @ 07:53:
[...]
Kun je zomaar een enkelfasig systeem over 3 fases verdelen? Plus 12 groepen a 3600 op 1 omvormer lijkt mij ook nogal veel.
Maar over alles aansluiten op slechts 1 omvormer heb je zeker een punt. Ik heb wel al gecheckt in mijn home assistant wat de pieken zijn, en die pieken zijn over het algemeen ~2500W met enkele uitschieters tot 5000W als meerdere apparaten tegelijkertijd worden gebruikt (Quooker + inductie).
/f/image/yHVg4o0kdbK3VbqSUbPSlXy6.png?f=fotoalbum_large)
Ik denk dat het voor mijn situatie dus wel zou moeten passen, maar de onderliggende vraag blijft wel;
Wat als er meer energie gevraagd wordt dan de omvormer kan leveren?
Ik heb geen idee
[ Voor 15% gewijzigd door Getslow op 27-03-2026 09:12 ]
Als @HRV gelijk heeft en je het als 2x 3-fase circuit mag zienDmC1982 schreef op vrijdag 27 maart 2026 @ 09:08:
[...]
Loop ik met deze kabelkeuze dan ook definitief niet meer tegen die capaciteitsgrens van 39A aan vanwege de bundeling?
Dan gaat het overload lampje op je omvormer aan en stopt die er mee.Getslow schreef op vrijdag 27 maart 2026 @ 09:10:
[...]
Wat als er meer energie gevraagd wordt dan de omvormer kan leveren?
Ik heb geen idee
Ik heb nog eens 5 meter 3G10 besteld en ga vrolijk verder.NTS schreef op vrijdag 27 maart 2026 @ 09:13:
[...]
Als @HRV gelijk heeft en je het als 2x 3-fase circuit mag zien
Ontzettend bedankt voor het meedenken!
Dit is denk ik een interessante optie voor 3G10 naar de Multiplus als je flexibel in plaats van massieve aders wilt: https://groothandel.be/p/...d8-rz1-k3g10-b2ca-b-1000/
Isolatie is XLPE, goedgekeurd voor 90 graden, dus je kan de hogere stromen uit de NEN1010 tabellen gebruiken. En voor de Belgen het voordeel dat dit ook een hoge brandveiligheidsklasse is, dat is daar volgens mij soms verplicht.
Isolatie is XLPE, goedgekeurd voor 90 graden, dus je kan de hogere stromen uit de NEN1010 tabellen gebruiken. En voor de Belgen het voordeel dat dit ook een hoge brandveiligheidsklasse is, dat is daar volgens mij soms verplicht.
Bedankt voor de tip! Ik had deze inderdaad al eens voorbij zien komen. Ik heb inmiddels de stugge 3G10 besteld en die krijg ik als het goed is morgen al binnen, ook met XLPE.NTS schreef op vrijdag 27 maart 2026 @ 09:52:
Dit is denk ik een interessante optie voor 3G10 naar de Multiplus als je flexibel in plaats van massieve aders wilt: https://groothandel.be/p/...d8-rz1-k3g10-b2ca-b-1000/
Isolatie is XLPE, goedgekeurd voor 90 graden, dus je kan de hogere stromen uit de NEN1010 tabellen gebruiken. En voor de Belgen het voordeel dat dit ook een hoge brandveiligheidsklasse is, dat is daar volgens mij soms verplicht.
Ik heb ook alvast een NEN 1010-inspectiebedrijf in Friesland gemaild om te kijken of ze over een paar weken tijd hebben voor de keuring.
[ Voor 40% gewijzigd door DmC1982 op 27-03-2026 10:18 ]
Als er meer gevraagd wordt dan de omvormer kan leveren dan gaat hij volgens mij uit.Getslow schreef op vrijdag 27 maart 2026 @ 09:10:
[...]
Het doorlussen van 1 fase over de 3 verschillende fases kan volgens mij, zo wordt dat ook gedaan als je een 3-fase meterkast aansluit op een (nog te upgraden) 1-fase aansluiting.
Maar over alles aansluiten op slechts 1 omvormer heb je zeker een punt. Ik heb wel al gecheckt in mijn home assistant wat de pieken zijn, en die pieken zijn over het algemeen ~2500W met enkele uitschieters tot 5000W als meerdere apparaten tegelijkertijd worden gebruikt (Quooker + inductie).
[Afbeelding]
Ik denk dat het voor mijn situatie dus wel zou moeten passen, maar de onderliggende vraag blijft wel;
Wat als er meer energie gevraagd wordt dan de omvormer kan leveren?
Ik heb geen idee
Er is nog wel een aandachtspunt als je 3 fasen in eilandbedrijf op 1 omvormer knoopt. Zoals gezegd kan dit prima werken voor 1-fase eindgroepen. In principe zal het ook kunnen werken voor apparaten die op meerdere fasen zijn aangesloten maar in weze volledig aparte groepen zijn. Denk hierbij aan inductiefornuis of een (1-fase) warmtepomp met een backup element op een andere fase. In die gevallen kan het wel werken maar gaat de stroom door de Nul omhoog. De Nul heeft normaal gesproken bij dit soort apparaten dezelfde dikte als de fasen en de stroom door de Nul is normaal gesproken nooit hoger dan de stroom door 1 van de fasen. Als je dus dit soort apparaten ook volledig wil laten werken in eilandbedrijf zal je hier rekening mee moeten houden.
Panasonic J 7kW WP, boiler & HeishaMon, 6022 Wp PV, Enphase+MT GW, SOLAX SK-SU3000E 13kWh BESS, ITHO Qualityflow WTW, Elvi Smart Charging+ laadpunt, IONIQ5 84kWh PE MY26, gasloos '23
Ah jammer want alles is bij mij 1 fase op de warmtepomp na (wel alles componenten los verdeeld: dus 1 fase compressor, 1 fase circulatiepompen en regeling en 1 fase verwarmingselement..NTS schreef op vrijdag 27 maart 2026 @ 09:06:
[...]
Ja, dat kan zolang het allemaal echt 1-fase groepen zijn. Nooit dit doen met een 3-fase groep er achter, dan werkt de aardlek niet meer en krijg je rare en onveilige dingen.
Zag eruit als een handige truc om het hele huis over te kunnen nemen.
Optie is dan nog om alles erop aan te sluiten behalve de warmtepomp.
Echter dan wel een flinke automaat nodig in de meterkast om de Victron op aan te sluiten.
[ Voor 25% gewijzigd door icecreamfarmer op 27-03-2026 10:24 ]
ik zie ik zie wat jij niet ziet
Bedankt voor de feedback. Alles is nu puur aangesloten op 1 fase eindgroepen, de 2 fornuisgroepen zitten ook op 1 fase (zoals het hoort volgens mij).blb4 schreef op vrijdag 27 maart 2026 @ 10:15:
[...]
Als er meer gevraagd wordt dan de omvormer kan leveren dan gaat hij volgens mij uit.
Er is nog wel een aandachtspunt als je 3 fasen in eilandbedrijf op 1 omvormer knoopt. Zoals gezegd kan dit prima werken voor 1-fase eindgroepen. In principe zal het ook kunnen werken voor apparaten die op meerdere fasen zijn aangesloten maar in weze volledig aparte groepen zijn. Denk hierbij aan inductiefornuis of een (1-fase) warmtepomp met een backup element op een andere fase. In die gevallen kan het wel werken maar gaat de stroom door de Nul omhoog. De Nul heeft normaal gesproken bij dit soort apparaten dezelfde dikte als de fasen en de stroom door de Nul is normaal gesproken nooit hoger dan de stroom door 1 van de fasen. Als je dus dit soort apparaten ook volledig wil laten werken in eilandbedrijf zal je hier rekening mee moeten houden.
Wat vind je/jullie van de keuze voor bedrading / aardlekautomaten? Heb daarbij (1) max nodige amperage bepaald (2) benodigde (aardlek)automaat bepaald rekening houdende met selectiviteit en vervolgens (3) juiste draaddikte bepaald. Ik heb een werktuigbouwkunde achtergrond en denk dat ik in de goede richting zit, maar ben benieuwd naar jullie mening.
@Getslow Je kunt het opzich zo maken, maar je gaat dan niet voor een soepele noodstroom omschakeling?
Hoe je 't nu tekent wil je denk ik altijd je omschakelaar op stand 'net' hebben, zodat je van alledrie je fases gebruik maakt voor je eindgroepen. Zo niet dan beperk je behoorlijk de stroom op je eindgroepen en heb je feitelijk permanent een 1-fase inrichting van je meterkast gemaakt.
De consequentie van dat standje 'net' is dat je je omschakelaar altijd manueel zult moeten omzetten om op noodstroom over te gaan. Ook kun je nooit 3-fase groepen bijplaatsen voor een toekomstige WP of EV of kookplaat.
Ik zou het zelf niet zo ontwerpen in mijn eigen huis, maar het is maar net wat je wensen zijn natuurlijk.
Hoe je 't nu tekent wil je denk ik altijd je omschakelaar op stand 'net' hebben, zodat je van alledrie je fases gebruik maakt voor je eindgroepen. Zo niet dan beperk je behoorlijk de stroom op je eindgroepen en heb je feitelijk permanent een 1-fase inrichting van je meterkast gemaakt.
De consequentie van dat standje 'net' is dat je je omschakelaar altijd manueel zult moeten omzetten om op noodstroom over te gaan. Ook kun je nooit 3-fase groepen bijplaatsen voor een toekomstige WP of EV of kookplaat.
Ik zou het zelf niet zo ontwerpen in mijn eigen huis, maar het is maar net wat je wensen zijn natuurlijk.
Is een valide punt. Ik moet eerlijk zeggen dat de keuze voor de thuisbatterij voor mij vooral is om de zonnestroom effectiever te gebruiken, de noodstroom optie zie ik als 'extra' voor de noodsituaties. Initieel was ik niet van plan om ook de 1-0-2 schakelaar erbij in te bouwen. Wellicht dat ik internet apparatuur via een alemat direct op de UPS uitgang zet ipv via een 'normale eindgroep'.Matsuda schreef op vrijdag 27 maart 2026 @ 11:03:
@Getslow Je kunt het opzich zo maken, maar je gaat dan niet voor een soepele noodstroom omschakeling?
Hoe je 't nu tekent wil je denk ik altijd je omschakelaar op stand 'net' hebben, zodat je van alledrie je fases gebruik maakt voor je eindgroepen. Zo niet dan beperk je behoorlijk de stroom op je eindgroepen en heb je feitelijk permanent een 1-fase inrichting van je meterkast gemaakt.
De consequentie van dat standje 'net' is dat je je omschakelaar altijd manueel zult moeten omzetten om op noodstroom over te gaan. Ook kun je nooit 3-fase groepen bijplaatsen voor een toekomstige WP of EV of kookplaat.
Ik zou het zelf niet zo ontwerpen in mijn eigen huis, maar het is maar net wat je wensen zijn natuurlijk.
Als ik een volledig 3 fases wil kunnen hebben in de off-grid situatie, dan zou ik ook 2 extra omvormers moeten nemen, 2x bekabeling naar 1 accu (voorzie nu een enkele accu 10-15kwh) en ik zou al bekabeling / elektra in moeten richten op 3 fases. Zou je zeggen dat met deze redenering het passend zou zijn voor mijn situatie, of zie ik iets over het hoofd?
[ Voor 4% gewijzigd door Getslow op 27-03-2026 11:17 ]
Weet iemand dit?agraaff schreef op donderdag 26 maart 2026 @ 09:54:
In geval van selectiviteit.
Mijn Liander zekeringen zijn 3*C25 dan ga ik naar de Victrons (zit nog hoofdschakelaar C25 en weer hoofdschakelaar tussen), Victron AC-Out dacht ik een C32 op te zetten omdat ze dat potentieel kunnen leveren, vanaf daar ga ik naar de bestaande meterkast waar alleen aardlek en 16A in zitten.
Maar dit lezende, wil ik dat wel? moet de C32 niet lager zijn?
Je hebt heel veel keuzes, allemaal afhankelijk van je wensen/behoeften. Met jou primaire doel voor ogen en noodstroom als ‘nice to have’ (want het zit er toch op) dan kom je tot andere keuzen dan iemand die z’n hele huis inclusief 3-fase draaistroomapparatuur zonder onderbreking wil laten doordraaien bij netuitval.Getslow schreef op vrijdag 27 maart 2026 @ 11:15:
[...]
Is een valide punt. Ik moet eerlijk zeggen dat de keuze voor de thuisbatterij voor mij vooral is om de zonnestroom effectiever te gebruiken, de noodstroom optie zie ik als 'extra' voor de noodsituaties. Initieel was ik niet van plan om ook de 1-0-2 schakelaar erbij in te bouwen. Wellicht dat ik internet apparatuur via een alemat direct op de UPS uitgang zet ipv via een 'normale eindgroep'.
Als ik een volledig 3 fases wil kunnen hebben in de off-grid situatie, dan zou ik ook 2 extra omvormers moeten nemen, 2x bekabeling naar 1 accu (voorzie nu een enkele accu 10-15kwh) en ik zou al bekabeling / elektra in moeten richten op 3 fases. Zou je zeggen dat met deze redenering het passend zou zijn voor mijn situatie, of zie ik iets over het hoofd?
Er zijn ook heel veel tussenwegen (bv L1 groepenkast wel op AC-OUT aan te sluiten) maar zaak is dan dat ‘t al snel onoverzichtelijk en daarmee mogelijk gevaarlijk wordt.
Panasonic J 7kW WP, boiler & HeishaMon, 6022 Wp PV, Enphase+MT GW, SOLAX SK-SU3000E 13kWh BESS, ITHO Qualityflow WTW, Elvi Smart Charging+ laadpunt, IONIQ5 84kWh PE MY26, gasloos '23
Bedoel je of dit mag? Zolang de kabels dik genoeg zijn voor een C32 mag het. Het heeft alleen zin als je in de Victron ook PowerAssist aanzet en de limiet van je aansluiting goed instelt etc. anders trek je bij hoge belasting alsnog de hoofdzekering er uit.
Ja, daarom kan het eigenlijk al niet, want de nuldraad is niet dik genoeg om overbelasting te voorkomen. En een 3-fase aardlek werkt niet goed in zo'n setup dus dat is ook gevaarlijk.blb4 schreef op vrijdag 27 maart 2026 @ 10:15:
[...]
Denk hierbij aan inductiefornuis of een (1-fase) warmtepomp met een backup element op een andere fase. In die gevallen kan het wel werken maar gaat de stroom door de Nul omhoog. De Nul heeft normaal gesproken bij dit soort apparaten dezelfde dikte als de fasen en de stroom door de Nul is normaal gesproken nooit hoger dan de stroom door 1 van de fasen.
Ik begrijp je keuze voor 1 omvormer volledig in die situatie, dat is denk ik een prima keuze. Ik denk niet dat je met jouw wensen beter af bent met een 3-fase systeem.Getslow schreef op vrijdag 27 maart 2026 @ 11:15:
[...]
Als ik een volledig 3 fases wil kunnen hebben in de off-grid situatie, dan zou ik ook 2 extra omvormers moeten nemen, 2x bekabeling naar 1 accu (voorzie nu een enkele accu 10-15kwh) en ik zou al bekabeling / elektra in moeten richten op 3 fases. Zou je zeggen dat met deze redenering het passend zou zijn voor mijn situatie, of zie ik iets over het hoofd?
Echter zou ik 't wellicht gewoon bij de AC_in connectie laten denk ik, of als je echt een selecte hoeveelheid noodstroom wilt je AC_out maar richting 1 kritische fase aansturen. dus de omschakelaar wordt dan in feite een 1-fasige omschakelaar. Dat geeft ook wat meer controle over het vermogen van je kritische verbruikersgroep.
Edit: eigenlijk exact wat @blb4 zegt, excuses
Let wel; in de manuals raadt Victron het met klem af om stugge kabel in hun apparatuur aan te sluiten! En ik ben het daar mee eens. Die kooiklemmen werken pas goed als de kabel kan vervormen en je daarmee het contactvlak vergroot. Soepele kabel met adereindhuls is de way to go. Bijvoorbeeld Lapp Ölflex classic 110 3G10 (1119613), maar die zie ik nergens korter als 50m aangeboden. Die kabel van @NTS is een goede vervanger.DmC1982 schreef op vrijdag 27 maart 2026 @ 09:46:
[...]
Ik heb nog eens 5 meter 3G10 besteld en ga vrolijk verder.
Ontzettend bedankt voor het meedenken!
Bedankt voor de waarschuwing. Ik heb nu net ook 10 meter TOPCABLE TOXFREE RZ1-K flexibel voedingskabel LSOH 1kV B2ca s1ad1a1 groen 3G10mm² AD8 RZ1-K3G10-B2CA B 1000 besteld.DavidZH schreef op vrijdag 27 maart 2026 @ 13:01:
[...]
Let wel; in de manuals raadt Victron het met klem af om stugge kabel in hun apparatuur aan te sluiten! En ik ben het daar mee eens. Die kooiklemmen werken pas goed als de kabel kan vervormen en je daarmee het contactvlak vergroot. Soepele kabel met adereindhuls is de way to go. Bijvoorbeeld Lapp Ölflex classic 110 3G10 (1119613), maar die zie ik nergens korter als 50m aangeboden. Die kabel van @NTS is een goede vervanger.
Ik ga wel een avondje minder uit eten om de andere kabels te compenseren
6mm2 aders worden het. ging mij er meer om dat de zekering er eerder uit moet gaan dan dat de omvormers afschakelen bij harde kortsluitingNTS schreef op vrijdag 27 maart 2026 @ 11:33:
[...]
Bedoel je of dit mag? Zolang de kabels dik genoeg zijn voor een C32 mag het. Het heeft alleen zin als je in de Victron ook PowerAssist aanzet en de limiet van je aansluiting goed instelt etc. anders trek je bij hoge belasting alsnog de hoofdzekering er uit.
Heeft er iemand hier ervaring mee?
Systeem werkte al een paar dagen correct, vandaag hoofdautomaat uitgezet en terug aangezet en systeem werkt niet meer met volgende foutmelding. (Gaat niet meer in ESS)
/f/image/IvRmTTbwyTjCzhcofsIYDSPR.png?f=fotoalbum_large)
Multiplus 2, enkelfasig, enkel aangesloten op AC in.
Speciaal: in België met 230v zonder neuter.
Internet zegt: phase en neuter gewisseld, maar vermits het ervoor werkte is dit vreemd (trouwens de twee fases gedraaid en hetzelfde probleem)
Systeem werkte al een paar dagen correct, vandaag hoofdautomaat uitgezet en terug aangezet en systeem werkt niet meer met volgende foutmelding. (Gaat niet meer in ESS)
/f/image/IvRmTTbwyTjCzhcofsIYDSPR.png?f=fotoalbum_large)
Multiplus 2, enkelfasig, enkel aangesloten op AC in.
Speciaal: in België met 230v zonder neuter.
Internet zegt: phase en neuter gewisseld, maar vermits het ervoor werkte is dit vreemd (trouwens de twee fases gedraaid en hetzelfde probleem)
Zoals ik de norm lees is dat voor automaten optioneel.agraaff schreef op vrijdag 27 maart 2026 @ 13:11:
[...]
ging mij er meer om dat de zekering er eerder uit moet gaan dan dat de omvormers afschakelen bij harde kortsluiting
Staat daar nog meer op? Lijkt op een 90 graden kabel en niet alleen basic PVC? Anders is 50mm2 misschien wat weinig voor een 200A BMS.agraaff schreef op vrijdag 27 maart 2026 @ 14:59:
Zo zit het in de krat. 50mm2 kabel zit meegeleverd.
1/0 AWG (is ongeveer 50mm2)
Temp 200C silliconen high temp kabel (is ook heel soepel)
600V
Type AWM style 3512
had eigenlijk 70mm2 gepland maar als deze er bij zit. Alleen de connector voor de lynx opboren naar 10mm
Temp 200C silliconen high temp kabel (is ook heel soepel)
600V
Type AWM style 3512
had eigenlijk 70mm2 gepland maar als deze er bij zit. Alleen de connector voor de lynx opboren naar 10mm
Interessant, dat is ook wat NKON doet. Een dunnere kabel maar met isolatie die veel hogere temperaturen kan hebben. Ik denk eigenlijk dat deze kabel meer stroom kan hebben dan een 70mm2 met gewone PVC isolatie.
Als een kabel warm wordt, worden meestal de connecties ook warm, daar zit ook nog eens een extra overgangsweerstand. Koper geleidt heel goed al die warmte.NTS schreef op vrijdag 27 maart 2026 @ 18:03:
Interessant, dat is ook wat NKON doet. Een dunnere kabel maar met isolatie die veel hogere temperaturen kan hebben. Ik denk eigenlijk dat deze kabel meer stroom kan hebben dan een 70mm2 met gewone PVC isolatie.
Sta op het punt mijn setup uit te breiden met een Victron SmartSolar 250/60 TR, maar loop vast op een schijnbaar simpele vraag waar ik alsnog het antwoord niet op kan vinden.
In Wiring Unlimited geeft Victron aan dat het gebruik van adereindhulzen afhankelijk is van het type klem. In de handleiding van de 250/60 staat echter geen expliciet voorschrift. Op foto's van andere installaties op het Victron forum wordt ik ook niet veel wijzer: of de foto is niet duideiljk, sommigen lijken de kabel er zo in te prikken, de ander gebruikt hulzen.
Mijn vraag:
Moeten er in de klemmen van de 250/60 TR officieel adereindhulzen gebruikt worden voor een optimale verbinding?
Aangezien ik voor die twee 25mm² adereindhulzen speciaal een nieuwe tang zou moeten aanschaffen, doe ik dat liever alleen als het technisch nodig is.
Heeft iemand hier praktijkervaring mee of wellicht een officiële bron die ik over het hoofd zie?
In Wiring Unlimited geeft Victron aan dat het gebruik van adereindhulzen afhankelijk is van het type klem. In de handleiding van de 250/60 staat echter geen expliciet voorschrift. Op foto's van andere installaties op het Victron forum wordt ik ook niet veel wijzer: of de foto is niet duideiljk, sommigen lijken de kabel er zo in te prikken, de ander gebruikt hulzen.
Mijn vraag:
Moeten er in de klemmen van de 250/60 TR officieel adereindhulzen gebruikt worden voor een optimale verbinding?
Aangezien ik voor die twee 25mm² adereindhulzen speciaal een nieuwe tang zou moeten aanschaffen, doe ik dat liever alleen als het technisch nodig is.
Heeft iemand hier praktijkervaring mee of wellicht een officiële bron die ik over het hoofd zie?
@lampy25 Niet specifiek maar algemeen: is het een kooiklem waar de schroef geen contact maakt met de draad? Dan mag het zonder huls. Omdat er alleen geklemd wordt.
edit: is het een steek-klem? Met lift-hendel is meestal ook voor losse litze, moet je hem er met enige kracht induwen? Zonder lift-hendeltje? Als er dan al litze draad in kan moet dat echt met huls.
Komt de schroef op de draad? Dan met huls.
edit: is het een steek-klem? Met lift-hendel is meestal ook voor losse litze, moet je hem er met enige kracht induwen? Zonder lift-hendeltje? Als er dan al litze draad in kan moet dat echt met huls.
Komt de schroef op de draad? Dan met huls.
[ Voor 42% gewijzigd door onetime op 28-03-2026 14:58 ]
I Bought Myself A Politician - MonaLisa Twins 2013: 7panelen(195Wp), maand later, 17. 3 jaar later 28 en gasloos. 5.5kWp O-W op 4.2kVA omvormer. 2018 'verhuisd'.
Krijg komende week de unit binnen, meen dat het een kooiklem is met een schroef. Maar zal van de week het checken / foto maken. Thnx!onetime schreef op zaterdag 28 maart 2026 @ 14:53:
@lampy25 Niet specifiek maar algemeen: is het een kooiklem waar de schroef geen contact maakt met de draad? Dan mag het zonder huls. Omdat er alleen geklemd wordt.
edit: is het een steek-klem? Met lift-hendel is meestal ook voor losse litze, moet je hem er met enige kracht induwen? Zonder lift-hendeltje? Als er dan al litze draad in kan moet dat echt met huls.
Komt de schroef op de draad? Dan met huls.
Waar halen jullie je DC kabels? In de installatie handleiding van Victron staat "DC cables should be copper, with a 90ºC (194ºF) rating." maar vrijwel alle in Nederland te bestellen (op maat) accukabels zijn PVC tot 70 graden. De meegeleverde kabels van batterijen zijn meestal wel 90 of 125 graden.
Ik heb er een aantal bij uw-accuwinkel besteld. Maar dan moet je wel het type "Accukabel Halogeenvrij Vertind" bestellen die tot 90 graden gaan. Dat heb ik helaas niet gedaan. Dus heb ik kabels die tot 70 graden gaan. Deze zijn zeer soepel. Ik heb ook een setje van nkon die tot 125 graden gaan. Die zijn zeer stug.NTS schreef op zondag 29 maart 2026 @ 13:37:
Waar halen jullie je DC kabels? In de installatie handleiding van Victron staat "DC cables should be copper, with a 90ºC (194ºF) rating." maar vrijwel alle in Nederland te bestellen (op maat) accukabels zijn PVC tot 70 graden. De meegeleverde kabels van batterijen zijn meestal wel 90 of 125 graden.
Is het een idee om de positieve kabel af te schermen met zoiets HellermannTyton 170-01105 Twist-In-FR 25 Gevlochten slang Zwart, Wit Polyester 19 tot 25 mm per meter kopen ? Conrad Electronic https://share.google/mHNbzJ7hl4u19oFju
Of de temperatuursensor op de negetieve kabeloog te schroeven die met de multiplus meegeleverd wordt? Als ik het goed begrijp gaat dan het vermogen omlaag als de kabel temperatuur te hoog wordt.
[ Voor 22% gewijzigd door Plead op 29-03-2026 18:52 ]
XC40 Recharge Essential MY24 en Renault Zoe R90
Ik was eigenlijk even benieuwd maar al mijn DC kabels zijn ook tot 70 graden.NTS schreef op zondag 29 maart 2026 @ 13:37:
Waar halen jullie je DC kabels? In de installatie handleiding van Victron staat "DC cables should be copper, with a 90ºC (194ºF) rating." maar vrijwel alle in Nederland te bestellen (op maat) accukabels zijn PVC tot 70 graden. De meegeleverde kabels van batterijen zijn meestal wel 90 of 125 graden.
Ik vond deze maar ik onthield niet goed dat je op maat gemaakte kabels zoekt.
[ Voor 5% gewijzigd door Q op 29-03-2026 20:52 ]
Kabels met hogere temperatuur rating heb je natuurlijk alleen maar nodig als je eigenlijk een maatje te dun toepast. Als je gewoon fatsoenlijk dimensioneert (zowel voor normaal gebruik als afzekerwaarde) ga je never ever ook maar in de buurt komen van dat soort temperaturen.
ZP, Gasloos sinds 2017, Nibe F1155, 12.4kWp 30° O/W + 4.4kWp 0°, 3x Victron MP2-5000 + 60 kWh
Persoonlijk zou ik mij er ook totaal niet druk over maken, maar ik sluit niet uit dat ik iets niet weet/overzie.V_ger schreef op zondag 29 maart 2026 @ 20:53:
Kabels met hogere temperatuur rating heb je natuurlijk alleen maar nodig als je eigenlijk een maatje te dun toepast. Als je gewoon fatsoenlijk dimensioneert (zowel voor normaal gebruik als afzekerwaarde) ga je never ever ook maar in de buurt komen van dat soort temperaturen.
Die 70mm2 die Victron voor een Multiplus 5000 specificeert is gedimensioneerd op de piekstroom die de MP voor een paar minuten kan leveren, met 180A door de kabel terwijl 70mm2 210A kan hebben volgens de tabel van Victron.
Maar op sustained max load zal een 70mm2 kabel nooit meer dan 4kW / 48V = ~83A zien. Een fractie van wat de 70mm2 kabel aankan. Dat is waarom ik me dus totaal niet druk zou maken om 70 graden vs 90 graden kabel.
@NTS Als je correct dimensioneerd op kabeldikte (passend bij juiste Amperage), en de juiste zekeringen toe past, kom je nooit in de buurt van 70 graden. Dan gaat er fundamenteel iets mis.
Wat voor zekeringen pas je toe op deze kabels en hoeveel verwacht je dat er doorheen gaat lopen?
Wat voor zekeringen pas je toe op deze kabels en hoeveel verwacht je dat er doorheen gaat lopen?
[ Voor 47% gewijzigd door Noord27 op 29-03-2026 21:23 ]
Enexis Netbeheer Engineer | 8kW Daikin | 11,2kWp Solar Edge | 18kW Victron + 48kWh LFP | Enyaq iV First 60
Ik ben aan het voorbereiden en heb nu de volgende aanbieding klaarliggen om goed te keuren, leest eigenlijk wel compleet. De spullenboel komt in de garage tegen de achtermuur, ik zal een paar wachtbuizen trekken tussen meterkast en de achtermuur van de vrijstaande garage.
Doel is zo min als mogelijk afnemen en terugleveren (alles eigen gebruik) en in geval van stroomstoring gewoon kunnen doorgaan zoals ik nu doe met een grote 5000va SmartUPS voor maar een beperkte hoek (de smarthome etc)
Er liggen al op 1 fase 15x IQ7+ Enphase (295watt per stuk maximaal) op zuid.
Wij stappen over op 3 fase (25a) en van gas naar elektrisch koken.
Dit alles wordt dan ook geïnstalleerd, dus hoef zelf weinig te doen anders dan het graven van de wachtbuizen.
Hoor het graag!
Doel is zo min als mogelijk afnemen en terugleveren (alles eigen gebruik) en in geval van stroomstoring gewoon kunnen doorgaan zoals ik nu doe met een grote 5000va SmartUPS voor maar een beperkte hoek (de smarthome etc)
Er liggen al op 1 fase 15x IQ7+ Enphase (295watt per stuk maximaal) op zuid.
Wij stappen over op 3 fase (25a) en van gas naar elektrisch koken.
Dit alles wordt dan ook geïnstalleerd, dus hoef zelf weinig te doen anders dan het graven van de wachtbuizen.
Hoor het graag!
Omvormers & Aansturing
3x Victron MultiPlus-II 48/5000/70-50 230V in 3-fase opstelling.
1x Victron Cerbo GX MK2
2x Victron Lynx Distributor M10 (inclusief 200A MEGA zekeringen).
2x Victron Energiemeter 3-fase VM-3P75CT (1x netmeting, 1x voor bestaande Enphase PV-groep).
Accu Opslag (30,7 kWh totaal)
6x Voltsmile RPC V10 - LiFePO4 - 5.12 kWh rack-mount batterijen.
1x Voltsmile 44U Cabinet
extra Zonnepanelen (Garagedak Oost-West)
5x Aiko 475Wp All Black panelen op plat dak.
West-string (3 panelen): Aangesloten op 1x Victron SmartSolar MPPT 150/35.
Oost-string (2 panelen): Aangesloten op 1x Victron SmartSolar MPPT 100/20
Meterkast & Integratie
Nieuwe 3-fase groepenkast door de installateur gebouwd.
Handmatige bypass/omkeerschakelaar (1-0-2)
Dat klopt, maar....V_ger schreef op zondag 29 maart 2026 @ 20:53:
Kabels met hogere temperatuur rating heb je natuurlijk alleen maar nodig als je eigenlijk een maatje te dun toepast. Als je gewoon fatsoenlijk dimensioneert (zowel voor normaal gebruik als afzekerwaarde) ga je never ever ook maar in de buurt komen van dat soort temperaturen.
In de MK werk je ook met kabels die 90°C kunnen hebben. Is dat geen NEN1010 voorschrift?
Mijn huis is slimmer dan ik...
Goede avond allemaal,
Heb nu zo een maandje een 3 fase 6k5 met 48kWh accu systeem (3x16kWh) draaien van zonnepanelen super. De accu's hebben een JK BMS met 19.27 firmware. Het hele huis is gekoppeld aan de AC-out 1.
Rond 21:00 net gingen ineens alle lampen uit in huis. Geen zekering of aardlek probleem, maar de omvormer stond in storing: low battery voltage. Accu gaf nog wel aan dat deze op 31% SOC had, maar ik denk dat iedereen hier ook wel weet dat die calculatie heel erg slecht is. De spanning was wel aardig gezakt zoals je hieronder kunt zien, waardoor de accu eigenlijk gewoon leeg was (VRM staat op 5 min logging). Echter mag dit toch niet leiden in het openen van het relais in de Multiplus? Ik heb voor nu maar even de bypass schakelaar omgezet. Iemand hier nog ideeen waarom dit zo is gebeurd?
:strip_exif()/f/image/V7CYa6zXpa4D0mTVDgY3pxOG.jpg?f=fotoalbum_large)
Hieronder de BMS settings
Heb nu zo een maandje een 3 fase 6k5 met 48kWh accu systeem (3x16kWh) draaien van zonnepanelen super. De accu's hebben een JK BMS met 19.27 firmware. Het hele huis is gekoppeld aan de AC-out 1.
Rond 21:00 net gingen ineens alle lampen uit in huis. Geen zekering of aardlek probleem, maar de omvormer stond in storing: low battery voltage. Accu gaf nog wel aan dat deze op 31% SOC had, maar ik denk dat iedereen hier ook wel weet dat die calculatie heel erg slecht is. De spanning was wel aardig gezakt zoals je hieronder kunt zien, waardoor de accu eigenlijk gewoon leeg was (VRM staat op 5 min logging). Echter mag dit toch niet leiden in het openen van het relais in de Multiplus? Ik heb voor nu maar even de bypass schakelaar omgezet. Iemand hier nog ideeen waarom dit zo is gebeurd?
:strip_exif()/f/image/V7CYa6zXpa4D0mTVDgY3pxOG.jpg?f=fotoalbum_large)
Hieronder de BMS settings
- Aanbieder biedt geen Class-T fuses aan voor de accu, die zou ik qua competentie niet vertrouwen, tenzij er een alternatief wordt ingericht.Vorkie schreef op zondag 29 maart 2026 @ 21:14:
Ik ben aan het voorbereiden en heb nu de volgende aanbieding klaarliggen om goed te keuren, leest eigenlijk wel compleet. De spullenboel komt in de garage tegen de achtermuur, ik zal een paar wachtbuizen trekken tussen meterkast en de achtermuur van de vrijstaande garage.
Doel is zo min als mogelijk afnemen en terugleveren (alles eigen gebruik) en in geval van stroomstoring gewoon kunnen doorgaan zoals ik nu doe met een grote 5000va SmartUPS voor maar een beperkte hoek (de smarthome etc)
Er liggen al op 1 fase 15x IQ7+ Enphase (295watt per stuk maximaal) op zuid.
Wij stappen over op 3 fase (25a) en van gas naar elektrisch koken.
Dit alles wordt dan ook geïnstalleerd, dus hoef zelf weinig te doen anders dan het graven van de wachtbuizen.
Hoor het graag!
[...]
- Class-T fuse wordt prijzig als je individuele accu's op de Class-T Lynx busbar wilt aansluiten
- Weet je heel zeker dat je echt een 3-fase setup wilt en dat je niet met een 1-fase setup toe kunt? Je verdient een 1-fase setup al bijna niet terug zonder EV, laat staan een 3-fase setup. Gezien de prijs van de accu (je koopt per accu van 5kWh een 15 kWh zelfbouw accu) lijkt geld niet echt uit te maken? Vraag is even wat écht je verwachtingen / wensen zijn.
[ Voor 18% gewijzigd door Q op 29-03-2026 22:36 ]
Mijn eerste gevoel zou zijn dat er iets in de instelling van je omvormer niet goed staat. als ik de accu's loskoppel blijft het huis, met de nodige piepjes, gewoon doordraaien. (GX device valt wel uit want die wordt nu nog gevoed door de accu stroom).JHe schreef op zondag 29 maart 2026 @ 22:03:
Goede avond allemaal,
Heb nu zo een maandje een 3 fase 6k5 met 48kWh accu systeem (3x16kWh) draaien van zonnepanelen super. De accu's hebben een JK BMS met 19.27 firmware. Het hele huis is gekoppeld aan de AC-out 1.
Rond 21:00 net gingen ineens alle lampen uit in huis. Geen zekering of aardlek probleem, maar de omvormer stond in storing: low battery voltage. Accu gaf nog wel aan dat deze op 31% SOC had, maar ik denk dat iedereen hier ook wel weet dat die calculatie heel erg slecht is. De spanning was wel aardig gezakt zoals je hieronder kunt zien, waardoor de accu eigenlijk gewoon leeg was (VRM staat op 5 min logging). Echter mag dit toch niet leiden in het openen van het relais in de Multiplus? Ik heb voor nu maar even de bypass schakelaar omgezet. Iemand hier nog ideeen waarom dit zo is gebeurd?
[Afbeelding]
Hieronder de BMS settings
[Afbeelding]
Daar ben ik ook even doorheen geweest, maar kon zo niet zo snel iets terug vinden. Misschien dat ik iets over het hoofd zie? Of zijn er nog meer instellingen waar ik naar zou moeten kijken?Beer070 schreef op zondag 29 maart 2026 @ 22:21:
[...]
Mijn eerste gevoel zou zijn dat er iets in de instelling van je omvormer niet goed staat. als ik de accu's loskoppel blijft het huis, met de nodige piepjes, gewoon doordraaien. (GX device valt wel uit want die wordt nu nog gevoed door de accu stroom).
Absoluut. Tegen de tijd dat je in normaal bedrijf de 70 graden haalt is sowieso je voltage drop ver buiten de specs die Victron wil.Noord27 schreef op zondag 29 maart 2026 @ 21:00:
@NTS Als je correct dimensioneerd op kabeldikte (passend bij juiste Amperage), en de juiste zekeringen toe past, kom je nooit in de buurt van 70 graden. Dan gaat er fundamenteel iets mis.
Ik denk dat het misschien gaat om de eisen bij kortsluiting in combinatie met de zekering die ze voorschrijven? In de manual staat voor de MP 4k5 een zekering van 180A (voor de 6k5 is het 250A) met 50mm2 kabel. Dat is als je naar de specs kijkt vrij ruim, een 4k5 kan heel kort 150A doen maar continu is het maar 100A.
Het zou dus kunnen dat ze die 90 graden berekend hebben op een kortsluiting door een 180A zekering en dan op 90 graden uit komen om er zeker van te zijn dat je isolatie niet smelt?
Ik had eigenlijk lager gepland, maar ik denk dat ik de manual ga volgen en een 180A zekering neem met 90 graden kabels. Ze hebben er bij Victron vast over nagedacht. Als ik het zelf nareken kom ik op max 198A uit voor XLPE en 50mm2 dus het mag inderdaad.Wat voor zekeringen pas je toe op deze kabels en hoeveel verwacht je dat er doorheen gaat lopen?
Inmiddels deze gevonden: https://www.omvormer.nu/a...ief-koper-rood-zwart.html dat is XLPE toegestaan tot 125 graden, flexibele aders, en je kunt ze bestellen met de oogjes er al aan. Ze hebben ook 50mm2 staat alleen niet op de site.
Bedoel je met "nu nog" dat je een ander plan hebt? Ik dacht dat iedereen de GX gewoon alleen aan de accu hing?Beer070 schreef op zondag 29 maart 2026 @ 22:21:
[...]
(GX device valt wel uit want die wordt nu nog gevoed door de accu stroom).
Even Toby pingen, meestal reageert ie wel in dit soort situaties. Ik heb zelf een Multi-RS en dus niet van die fancy windows-95 style applicaties. Ik heb trouwens ook regelmatig low battery notifications en ook op het niveau dat ie stopt met ontladen, maar daar stopt bij mij de AC kant niet.JHe schreef op zondag 29 maart 2026 @ 22:27:
[...]
Daar ben ik ook even doorheen geweest, maar kon zo niet zo snel iets terug vinden. Misschien dat ik iets over het hoofd zie? Of zijn er nog meer instellingen waar ik naar zou moeten kijken?
[Afbeelding]
:strip_exif()/f/image/7SSN37nGQrLCfKzNWzJ82YRM.jpg?f=fotoalbum_large)
:strip_exif()/f/image/Jf5Gi2Tpd10tZ9UHg7h1iFgj.jpg?f=fotoalbum_large)
:strip_exif()/f/image/B0xTSiKvrFxUU0vnZjBt5tqp.jpg?f=fotoalbum_large)
:strip_exif()/f/image/2i7NQjgH3dXgrNRRAyBx0GQN.jpg?f=fotoalbum_large)
:strip_exif()/f/image/RVv5u8Cvtvf5clE8vbnJPRCZ.jpg?f=fotoalbum_large)
:strip_exif()/f/image/1lpT1NmeVuaa47ycDTp4u9tP.jpg?f=fotoalbum_large)