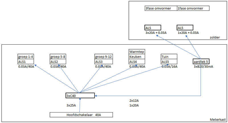
Op dit moment heb ik van mijn mk naar de zolder een 3 fase 6mm2 kabel liggen, lengte denk ik 15 a 20 meter.
Op de zolder zit nu een 3 fase omvormer aangesloten met totaal 1800Wp op zuid en 6000Wp op west.
Dit wil ik nu uitbreiden met een extra 1 fase omvormer.
In totaal zal er dan op de 3fase omvormer aangesloten worden 6000Wp op west en 6000Wp op Oost.
En op de 1 fase omvormer 1800Wp op zuid.
De installateur zegt dat dit niet kan, en dat er een nieuwe kabel moet worden getrokken voor de 1 fase omvormer.
Ik ben van mening dat dit prima moet passen.
In de MK dan een 3fase automaat/hoofdschakelaar, en op de vliering ook een MK met daarin een 3fase automaat voor de 3 fase omvormer, en een 1 fase automaat voor de 1 fase omvormer.
Vraag is dus, klopt mijn redenatie?
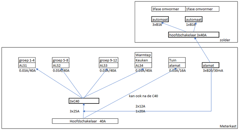
Op de zolder zit nu een 3 fase omvormer aangesloten met totaal 1800Wp op zuid en 6000Wp op west.
Dit wil ik nu uitbreiden met een extra 1 fase omvormer.
In totaal zal er dan op de 3fase omvormer aangesloten worden 6000Wp op west en 6000Wp op Oost.
En op de 1 fase omvormer 1800Wp op zuid.
De installateur zegt dat dit niet kan, en dat er een nieuwe kabel moet worden getrokken voor de 1 fase omvormer.
Ik ben van mening dat dit prima moet passen.
In de MK dan een 3fase automaat/hoofdschakelaar, en op de vliering ook een MK met daarin een 3fase automaat voor de 3 fase omvormer, en een 1 fase automaat voor de 1 fase omvormer.
Vraag is dus, klopt mijn redenatie?
Tijd van werken, tijd van rusten
:strip_exif()/f/image/rLX69eVUb1utL363jvDHkQ6X.jpg?f=fotoalbum_large)
:strip_exif()/f/image/uXdeZUIvJgl6xeXztO0X1yZr.jpg?f=fotoalbum_large)
/f/image/PVAJ7FuYcaBoJl9ociByAw4v.png?f=fotoalbum_medium)
/f/image/udxu5AfpLkEPhgzFcGdM22Zg.png?f=fotoalbum_medium)
/f/image/qVoVnz9y5cyVx918JzADei8l.png?f=fotoalbum_medium)
/f/image/xTPmdzsJUsK0CdUyC8noKw1S.png?f=fotoalbum_medium)
/f/image/4Ga3jK8nXV8s0JlxGgYPqfhq.png?f=fotoalbum_large)
/f/image/yKukskqvipoTn3fZzVZFLiEX.png?f=fotoalbum_large)
/f/image/dXAss0oSSfZxVhhAYAmGaJBn.png?f=fotoalbum_large)
:strip_exif()/f/image/44xzCifHSr7FcOUwxwZiIUKL.jpg?f=fotoalbum_large)
:strip_exif()/f/image/9qmlLbw1qlaaiPUHBA1HuJMa.jpg?f=fotoalbum_large)
:strip_exif()/f/image/VaEOEc97C80Nhz5wvF5Umhlo.jpg?f=fotoalbum_large)
:strip_exif()/f/image/M2ZO1wtPlRGDQhCyghdMbhC8.jpg?f=fotoalbum_large)
:strip_exif()/f/image/PUyzTPGrcRXyhuWBJ5HrHDxx.jpg?f=fotoalbum_large)
:fill(white):strip_exif()/f/image/1vmyrcNdRYeq44cu6D1j45Qi.png?f=user_large)
/f/image/uv1uh3BQCRNzDltRLsXp6cLR.png?f=fotoalbum_large)
:strip_exif()/f/image/8ZbbJjqAWBgxzfizlZ9HvylI.jpg?f=fotoalbum_tile)
:strip_exif()/f/image/Zb2YWmBpYM68iUosir4gHiOO.jpg?f=fotoalbum_tile)
:fill(white):strip_exif()/f/image/jRQY13I2g2hJ8o7qzJgUQPnj.png?f=user_large)
/f/image/uOFCnQpIQUvpLNPJYP5sdlao.png?f=fotoalbum_large)