Hi,
Ik ben mij aan het orienteren voor het laten plaatsen van zonnepanelen en heb 2 vragen aan de ervaringsdeskundigen.
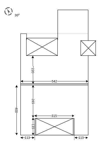
1. Mijn huis is NO>ZW gelegen en heeft op het ZW ruimte voor 9 panelen (3x3). Geen schaduwval op de panelen.
In principe geen reden om voor SolarEdge te kiezen, maar SolarEdge kan wel een eventueel defect of onderpresterend paneel aan het licht brengen en bij vogelpoep (veel meeuwen in mijn regio) de productie kunnen optimaliseren totdat ik met de spons op dak ben geweest.
Bovendien zou ik een paneel naast het dakkapel kunnen laten leggen dat later op de dag wat schaduw gaat vangen.
- Wat is de kans op een defect paneel?
- Biedt een optimiser voldoende voordeel bij grote meeuwen flatsen?
Kortom: Is het de meerprijs waard?
2. De Noord-oost zijde (30gr vanuit Noord) vangt in de zomer een groot deel van de dag zon, al is de hoek verre van ideaal. In de winter zal er alleen in de ochtend zon op vallen. Kan het desondanks interessant zijn om er 5 panelen te plaatsen? Ik kan me slecht een voorstelling maken van de verwachte opbrengst in een dergelijke situatie...
:no_upscale():strip_icc():fill(white):strip_exif()/f/image/BSyAJgQsaXfrsQGRKcGqeXih.jpg?f=user_large)
Ik heb enkele offertes ontvangen en bovenstaande vragen gesteld, maar geen van de aanbieders kan afgezien van 'ik zou het doen, in verhouding geringe meerprijs' iets concreets zeggen over de daadwerkelijk opbrengst en verwachte terugverdientijd tov van een enkele string op ZW.
Opstelling van 9 panelen aan ZW zijde moet volgens offertes kosten:
- EUR 3075 (ex BTW) liggen voor AEG mono black 310Wp (2790Wp totaal), en
- EUR 3215 JA Solar mono black 320Wp (2880Wp totaal)
Panelen aan NO-zijde plaatsen (4160Wp totaal) zou de aanleg naar EUR 5000 duwen. Is dit de moeite waard? Ik kan omdat er geen verwachte opbrengst wordt gegeven geen zinnige beslissing maken...
Alvast dank
Ik ben mij aan het orienteren voor het laten plaatsen van zonnepanelen en heb 2 vragen aan de ervaringsdeskundigen.
1. Mijn huis is NO>ZW gelegen en heeft op het ZW ruimte voor 9 panelen (3x3). Geen schaduwval op de panelen.
In principe geen reden om voor SolarEdge te kiezen, maar SolarEdge kan wel een eventueel defect of onderpresterend paneel aan het licht brengen en bij vogelpoep (veel meeuwen in mijn regio) de productie kunnen optimaliseren totdat ik met de spons op dak ben geweest.
Bovendien zou ik een paneel naast het dakkapel kunnen laten leggen dat later op de dag wat schaduw gaat vangen.
- Wat is de kans op een defect paneel?
- Biedt een optimiser voldoende voordeel bij grote meeuwen flatsen?
Kortom: Is het de meerprijs waard?
2. De Noord-oost zijde (30gr vanuit Noord) vangt in de zomer een groot deel van de dag zon, al is de hoek verre van ideaal. In de winter zal er alleen in de ochtend zon op vallen. Kan het desondanks interessant zijn om er 5 panelen te plaatsen? Ik kan me slecht een voorstelling maken van de verwachte opbrengst in een dergelijke situatie...
:no_upscale():strip_icc():fill(white):strip_exif()/f/image/BSyAJgQsaXfrsQGRKcGqeXih.jpg?f=user_large)
Ik heb enkele offertes ontvangen en bovenstaande vragen gesteld, maar geen van de aanbieders kan afgezien van 'ik zou het doen, in verhouding geringe meerprijs' iets concreets zeggen over de daadwerkelijk opbrengst en verwachte terugverdientijd tov van een enkele string op ZW.
Opstelling van 9 panelen aan ZW zijde moet volgens offertes kosten:
- EUR 3075 (ex BTW) liggen voor AEG mono black 310Wp (2790Wp totaal), en
- EUR 3215 JA Solar mono black 320Wp (2880Wp totaal)
Panelen aan NO-zijde plaatsen (4160Wp totaal) zou de aanleg naar EUR 5000 duwen. Is dit de moeite waard? Ik kan omdat er geen verwachte opbrengst wordt gegeven geen zinnige beslissing maken...
Alvast dank
[ Voor 2% gewijzigd door Vullisbak op 04-06-2020 13:05 . Reden: afbeelding aangevuld met aanduiding schoorsteen ]
:strip_exif()/f/image/1F1AQyyRjfByc6v7VS49ChhQ.jpg?f=fotoalbum_large)
:strip_exif()/f/image/tevtKAfu8aDx0glduUmTz8vs.jpg?f=fotoalbum_large)
:strip_exif()/f/image/K2kb2ic1nT4qhZUg5iUiHEyL.jpg?f=fotoalbum_large)
:strip_exif()/f/image/2wusjQl9ELko3Zh7u2UqKlOL.jpg?f=fotoalbum_large)
:no_upscale():strip_icc():fill(white):strip_exif()/f/image/0ZppqxtWhjSGTOvtrAeZoWlV.jpg?f=user_large)
:no_upscale():strip_icc():fill(white):strip_exif()/f/image/yKKvylzQ9BWRYmT3l25UKHm4.jpg?f=user_large)